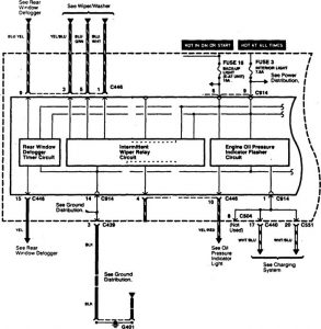
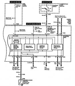
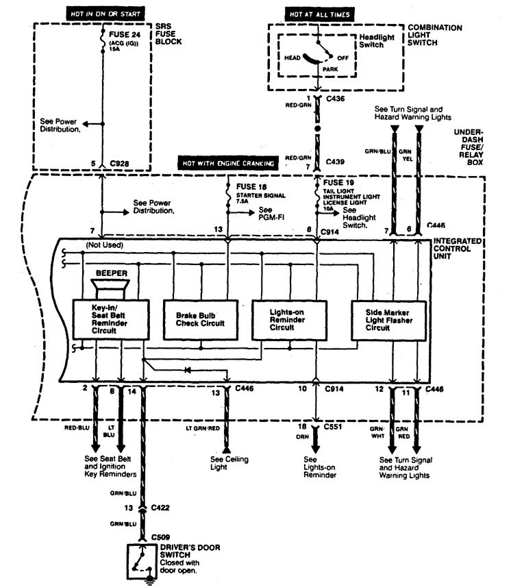
Acura Integra (1997) – wiring diagrams – driver information center/messenger center
Year of productions: 1997
Driver information center/messenger center


WARNING: Terminal and harness assignments for individual connectors will vary depending on vehicle equipment level, model, and market.

Leave a Reply