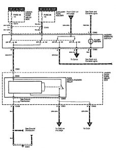
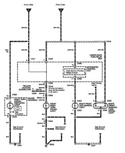
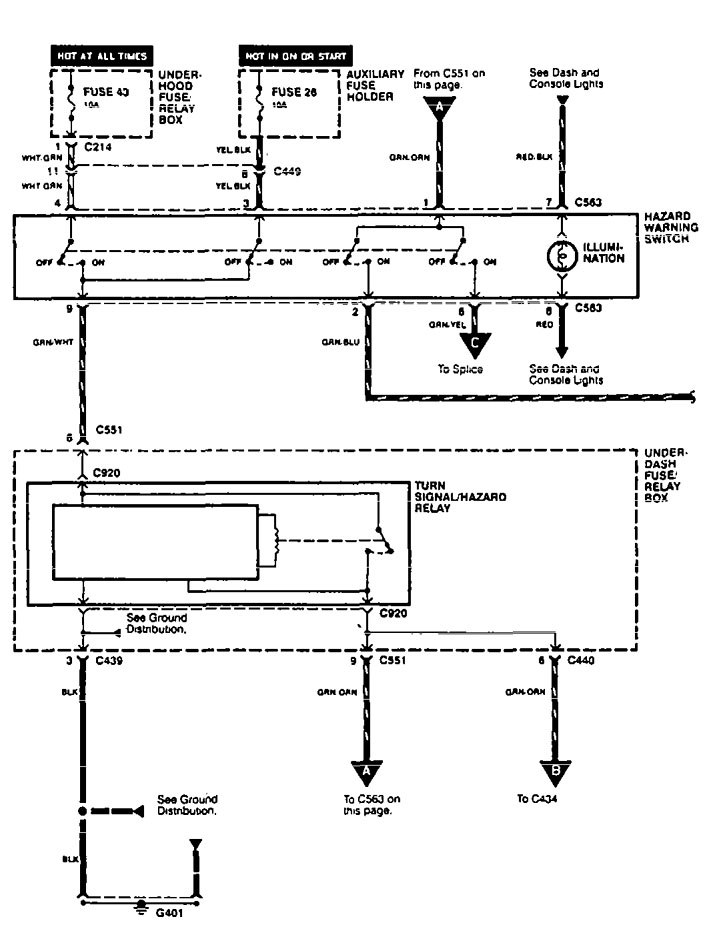
Acura Integra (1995) – wiring diagrams – turn signal lamp
Year of productions: 1995
Turn signal lamp
Version 1



Version 2

WARNING: Terminal and harness assignments for individual connectors will vary depending on vehicle equipment level, model, and market.

Leave a Reply