Acura Integra (1995 – 2001) – wiring diagrams – starting
Year of productions: 1995, 1996, 1997, 1998, 1999, 2000, 2001
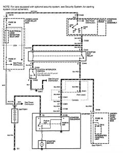
Starting
Version 1

Version 2

WARNING: Terminal and harness assignments for individual connectors will vary depending on vehicle equipment level, model, and market.

Leave a Reply