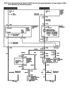
Acura Integra (1994 – 1996) – wiring diagrams – brake warning system
Year of productions: 1994, 1995, 1996
Brake warning system

WARNING: Terminal and harness assignments for individual connectors will vary depending on vehicle equipment level, model, and market.

Leave a Reply