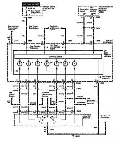
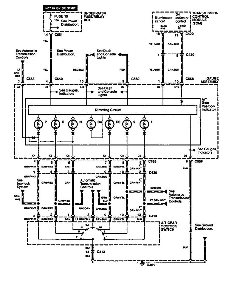
Acura Integra (1994 – 1995) – wiring diagrams – shift indicator
Year of productions: 1994, 1995
Shift indicator

WARNING: Terminal and harness assignments for individual connectors will vary depending on vehicle equipment level, model, and market.
Copyright © 2025 | MH Magazine WordPress Theme by MH Themes
Leave a Reply