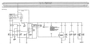
Acura Integra (1992 – 1993) – wiring diagrams – exterior lighting
Year of productions: 1992, 1993
Exterior lighting

WARNING: Terminal and harness assignments for individual connectors will vary depending on vehicle equipment level, model, and market.

Leave a Reply