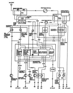
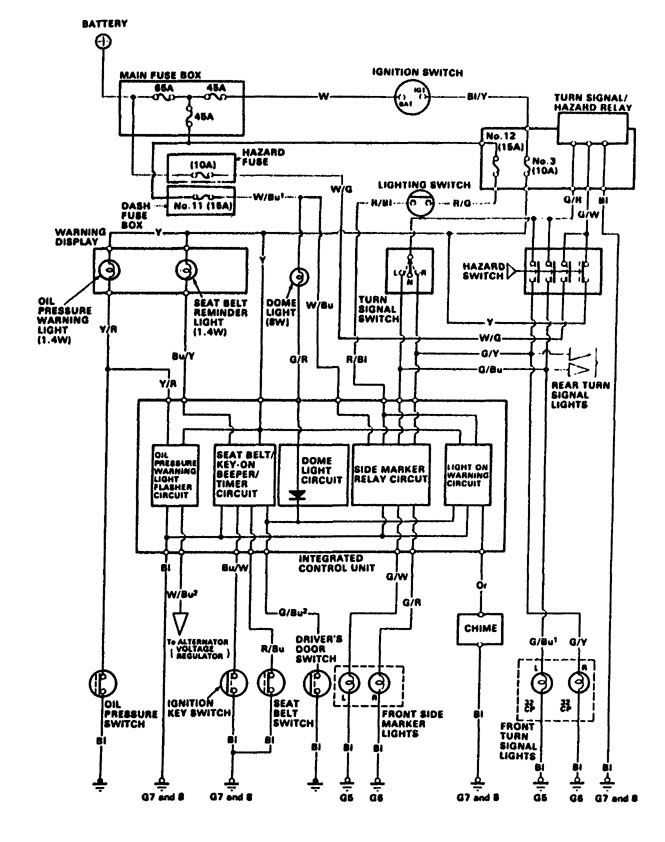
Acura Integra (1987 – 1988) – wiring diagrams – computer data lines
Year of productions: 1987, 1988
Computer data lines

WARNING: Terminal and harness assignments for individual connectors will vary depending on vehicle equipment level, model, and market.

Leave a Reply