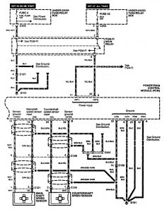
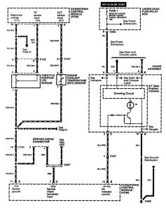
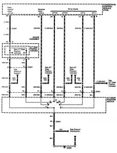
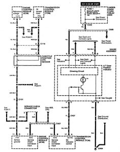
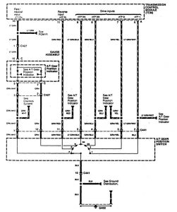
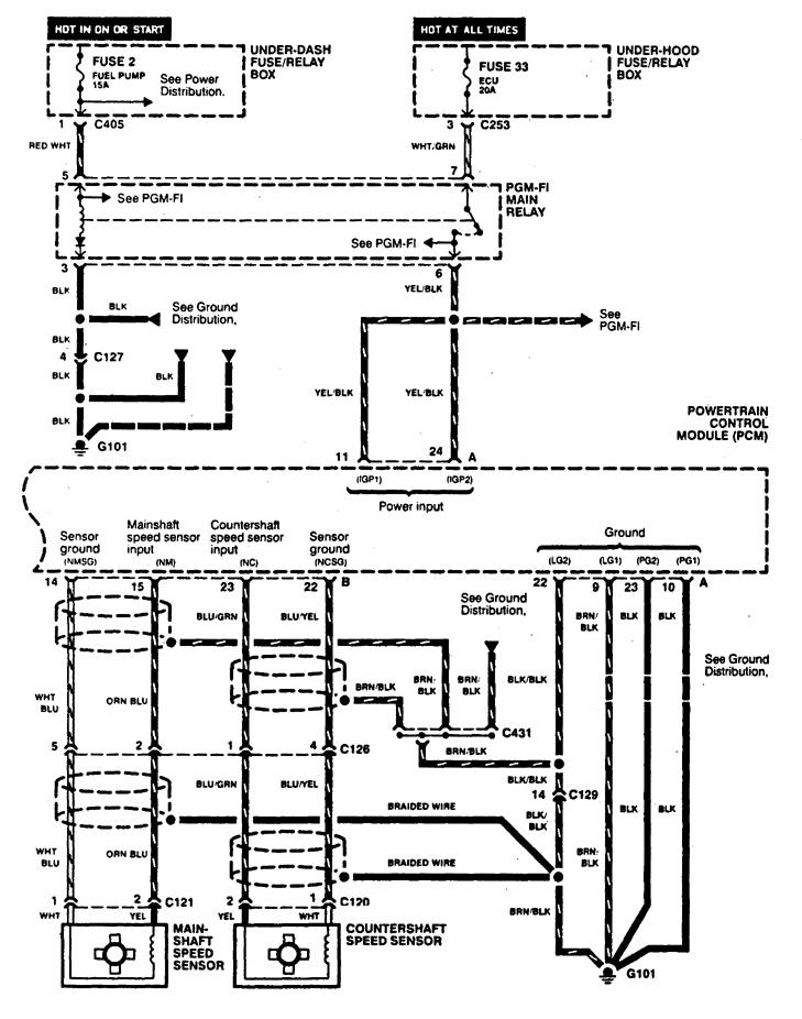
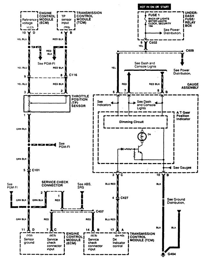
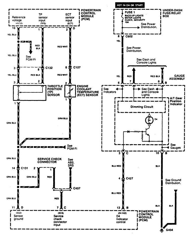
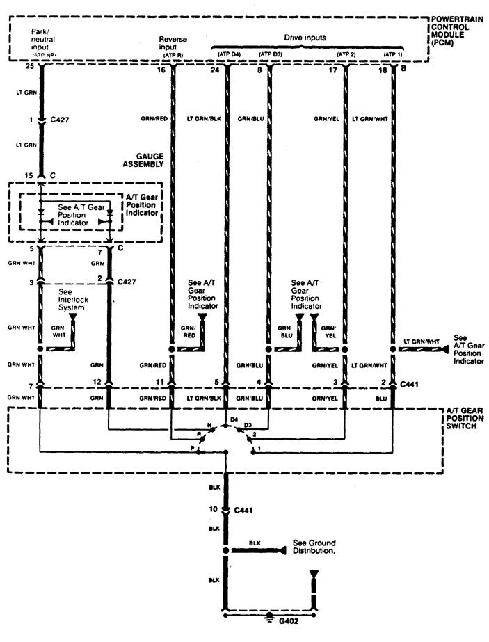
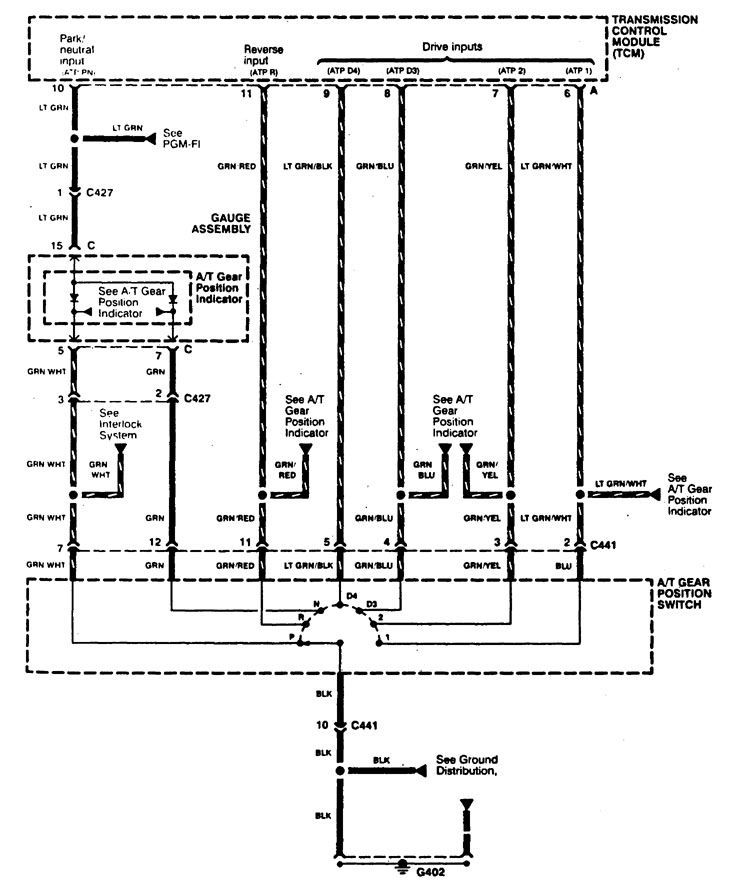
Acura CL (1997) – wiring diagrams – transaxle controls
Year of productions: 1997
Transaxle controls
Version 1




Version 2





WARNING: Terminal and harness assignments for individual connectors will vary depending on vehicle equipment level, model, and market.
