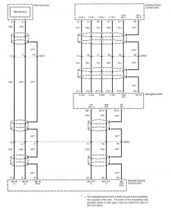
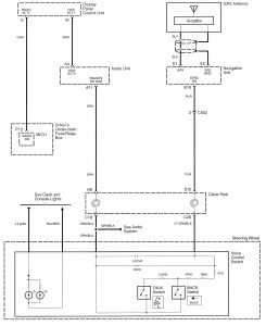
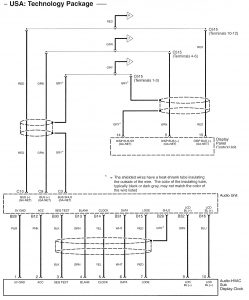
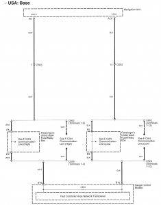
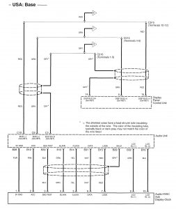
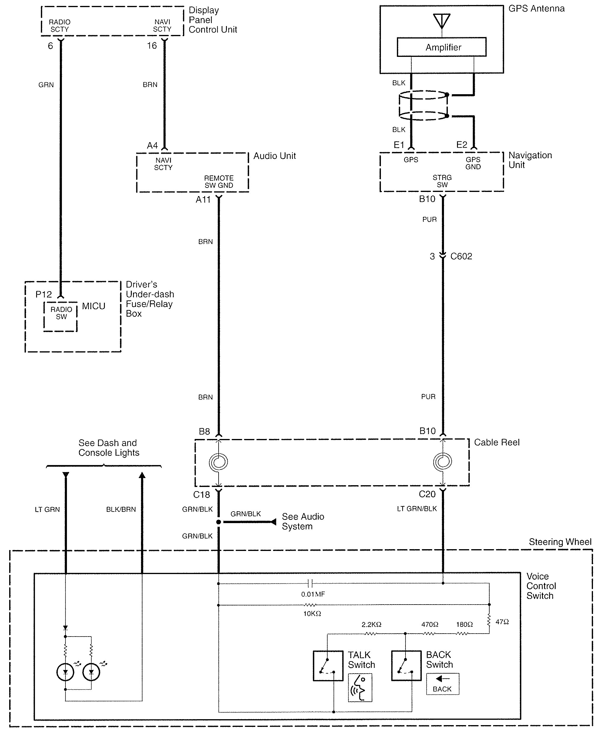
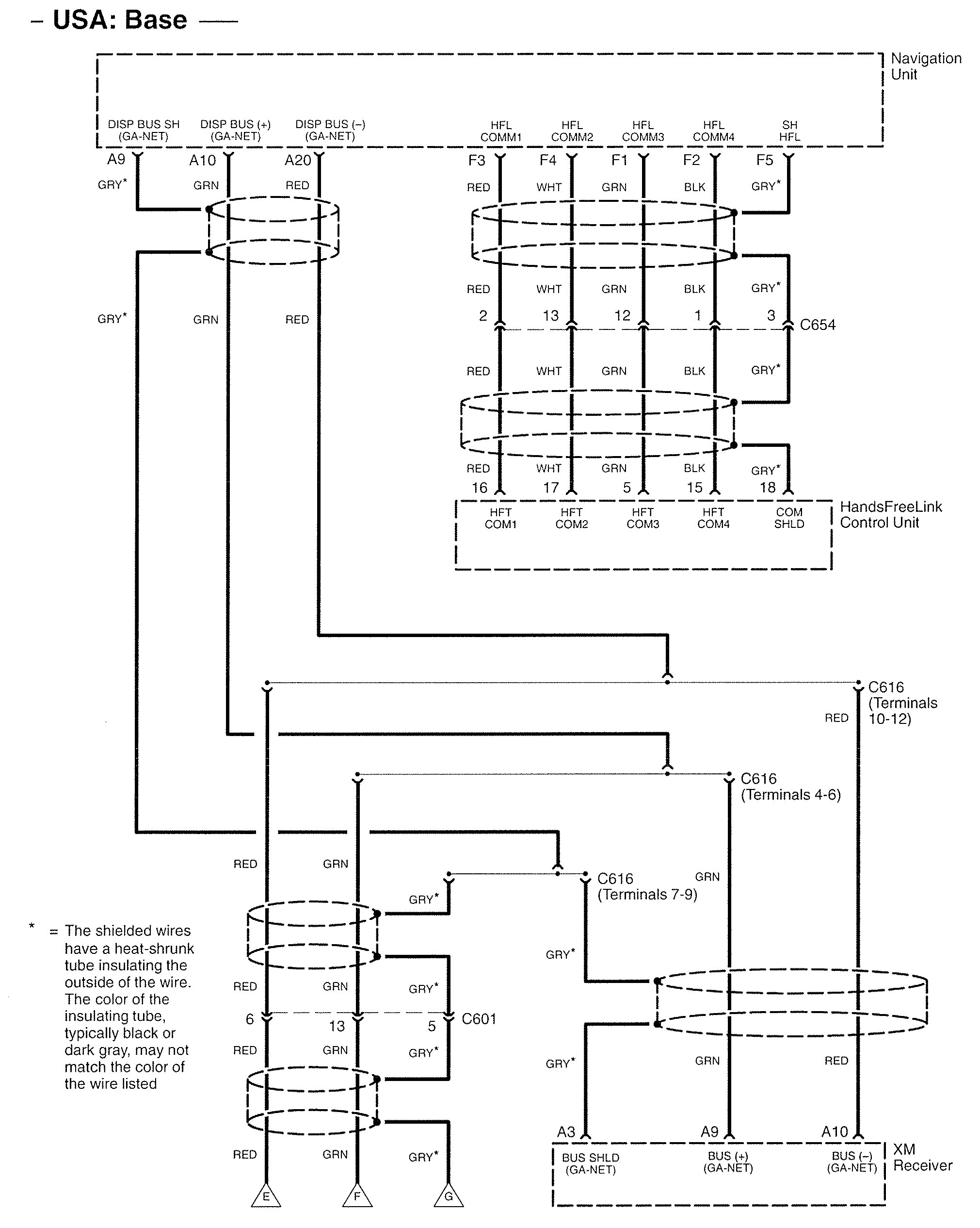
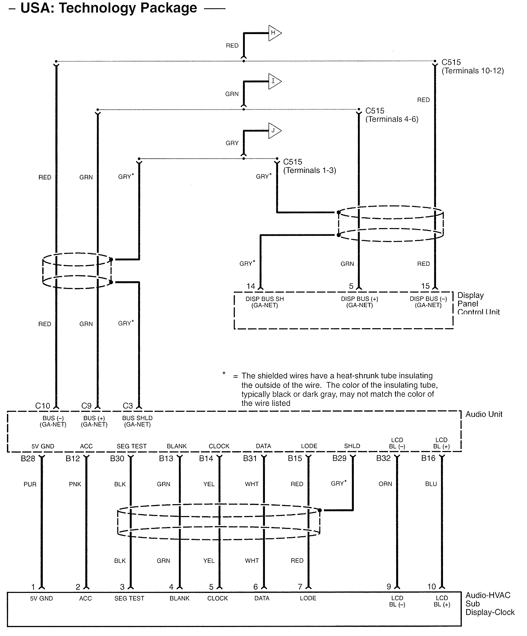
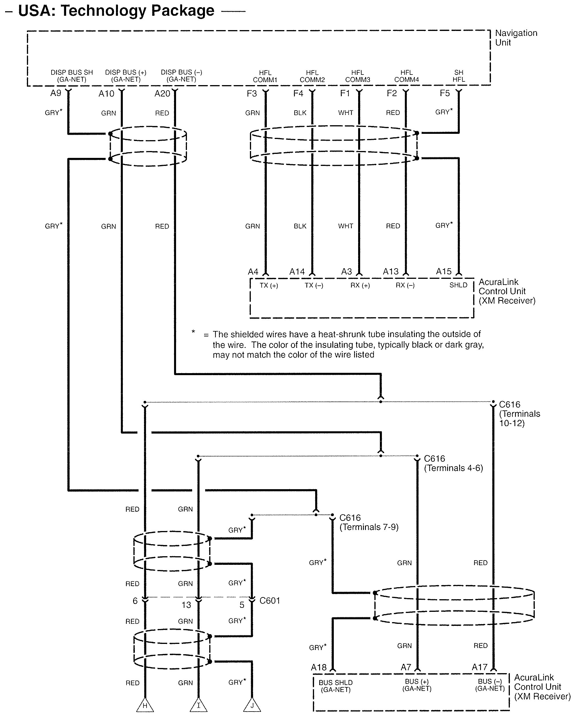
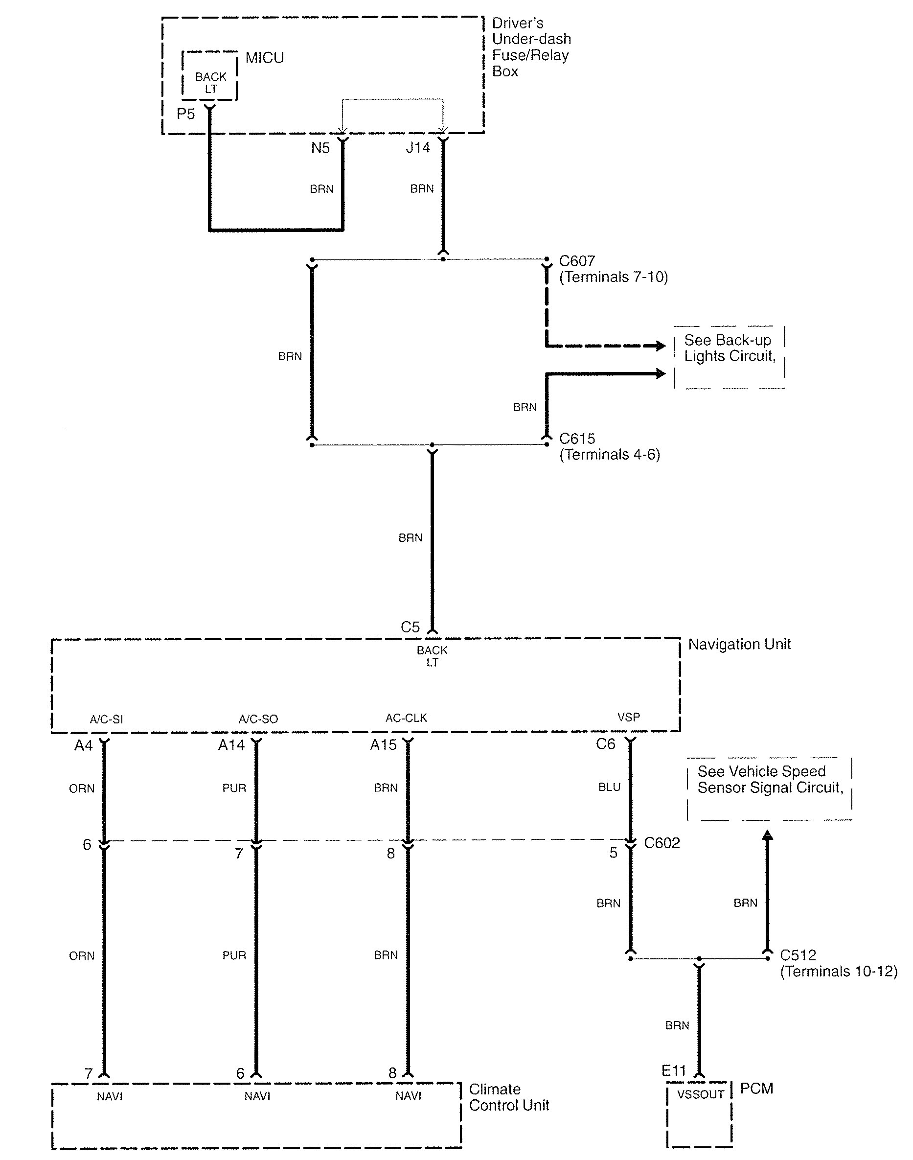
Acura RL (2007) – wiring diagrams – navigation system
Year of productions: 2007
Navigation system
Version 1





Version 2




Version 3



WARNING: Terminal and harness assignments for individual connectors will vary depending on vehicle equipment level, model, and market.
