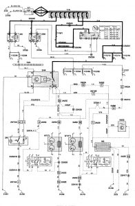
Volvo V70 (1998 – 1999) – wiring diagrams – rear window defogger
Year of productions: 1998, 1999
Rear window defogger





WARNING: Terminal and harness assignments for individual connectors will vary depending on vehicle equipment level, model, and market.
