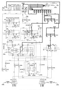
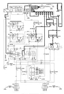
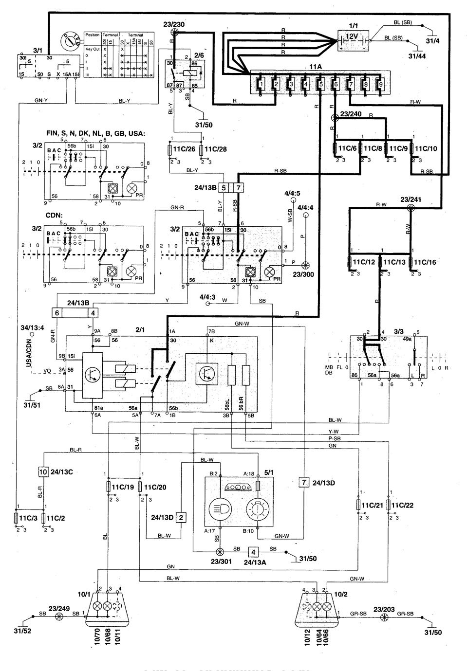
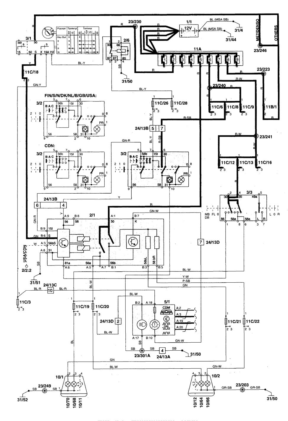
Volvo V70 (1998) – wiring diagrams – headlamps
Year of productions: 1998
Headlamps

– headlamps (part 1)

– headlamps (part 2)

– headlamps (part 3)




WARNING: Terminal and harness assignments for individual connectors will vary depending on vehicle equipment level, model, and market.
