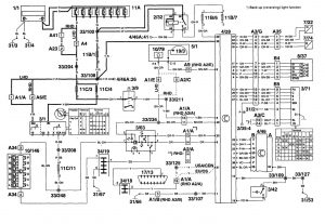
Volvo S90 (1997 – 1998) – wiring diagrams – transmission controls
Year of productions: 1997, 1998
Transmission controls


WARNING: Terminal and harness assignments for individual connectors will vary depending on vehicle equipment level, model, and market.
