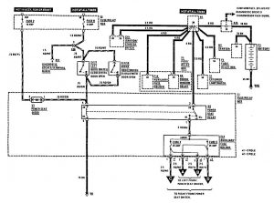
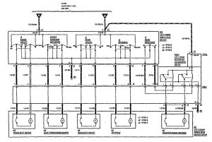
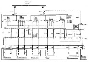
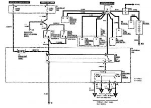
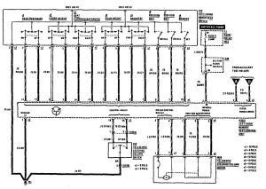
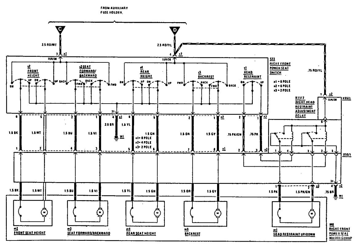
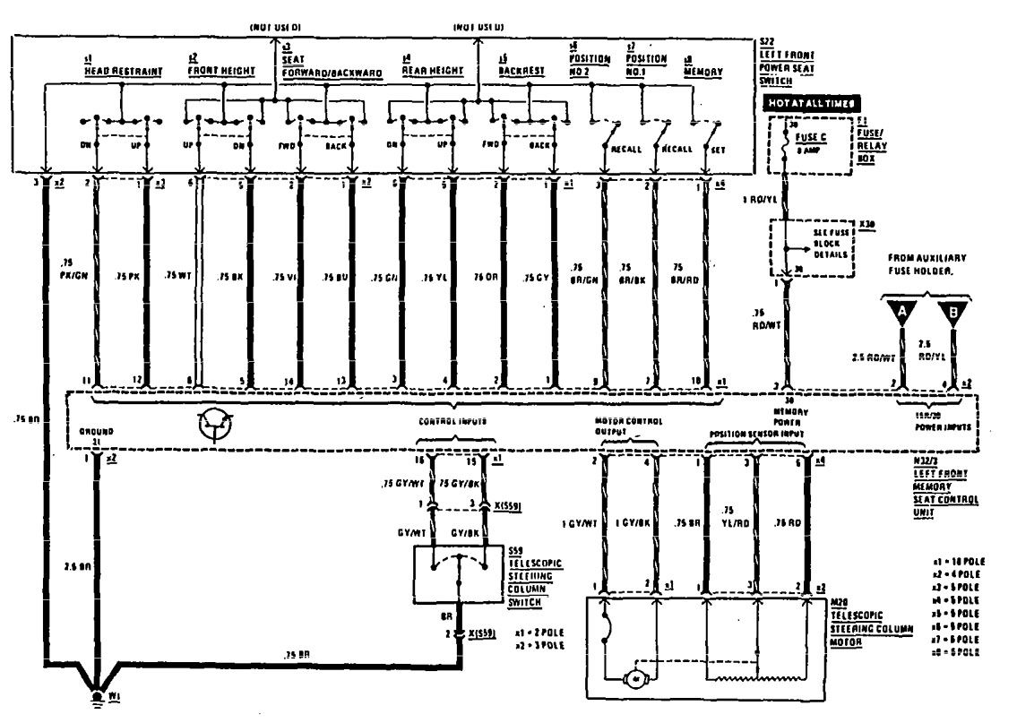
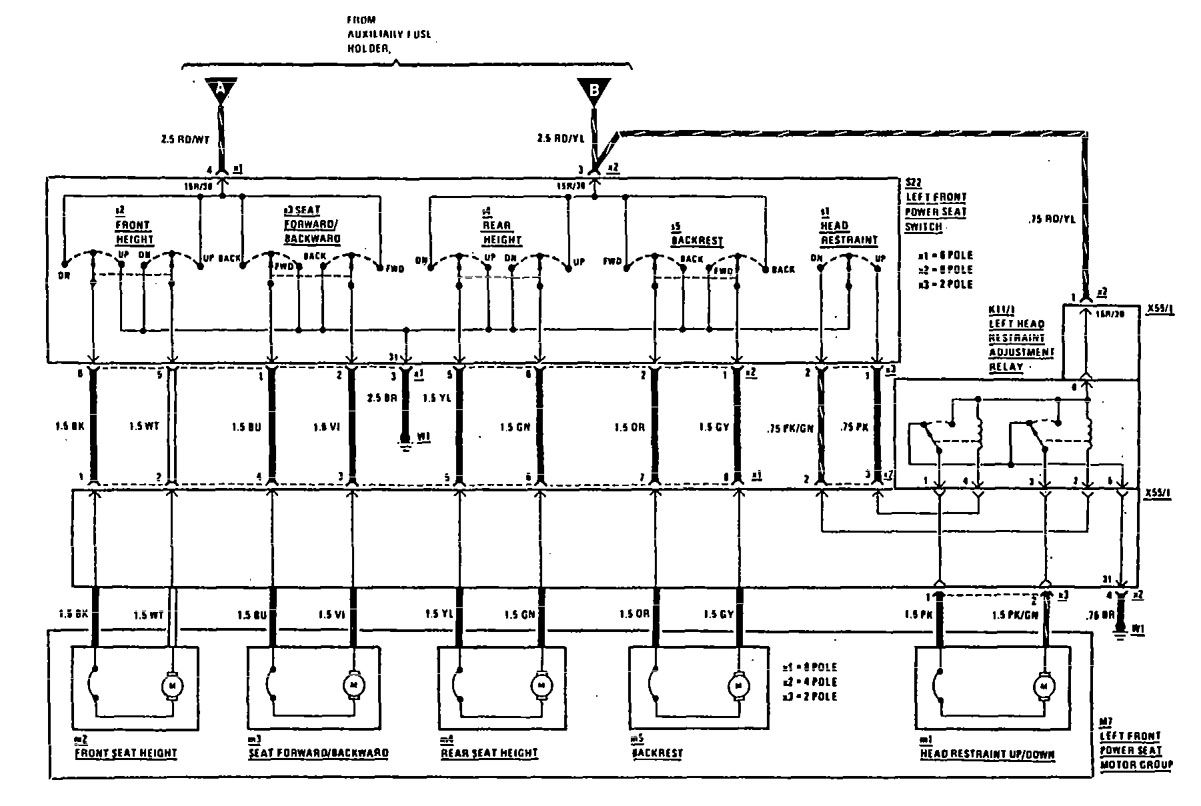
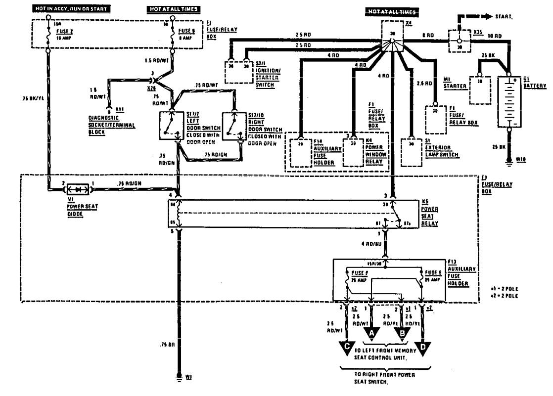
Mercedes-Benz 300TE (1990 – 1991) – wiring diagrams – power seat
Year of productions: 1990, 1991
Power seat
Version 1



Version 2



WARNING: Terminal and harness assignments for individual connectors will vary depending on vehicle equipment level, model, and market.
