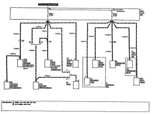
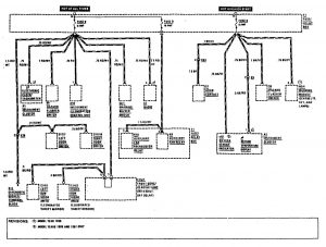
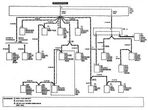
Mercedes-Benz 300CE (1990 – 1991) – wiring diagrams – fuse panel
Year of productions: 1990, 1991
Fuse panel

| Relay code | Relay use |
| A | K5 Power Seat Relay |
| B | K10 Auxiliary Fan Preresistor Relay |
| C | K9 Auxiliary Fan Relay |
| D | K2 Headlamp Washer Relay |
| E | F14 Auxiliary Fuse Holder |
| F | K4 Power Window Relay |
| G | Not used |
| H | N10 Combination Relay |
| I | V1 Power Seat Diode |
| Failure | |
| Monitoring Unit |
| Number | Ampere rating [A] | Circuits Protected | Connection to Circuit |
| 1 | 16 | Glove box lamp, cigar lighter, radio, rear head restraint system, rear defogger, rear wiper/washer system | 15R |
| 2 | 15 | Wiper/washer, headlamp wiper/washer, headlamps/fog lamps. power seats, power window | 15R |
| 3 | 8 | Lamps: park/tail/side marker/license, illumination: instrument cluster/center console, headlamp wiper/washer headlamps/fog lamps, power seats, power windows | 58R |
| 4 | 8 | Fog lamps | 58R |
| 5 | 8 | Stop lamps/backup lamps, anti-lock brake system, warning indicators/gauges/clock/tachometer, cruise control, warning system*1 | 15 |
| 6 | 8 | Turn signal/hazard lamps, warning indicators/gauges/clock/tachometer, warning system, horns | 15 |
| 7 | 15 | Auxiliary fan, automatic climate control, wiper/washer | 15 |
| 8 | 8 | Lamps Park/Tail/Side Marker License | 58L |
| 9 | 8 | Turn signal/Hazard Lamps. warning indicators/Gauges, Clock/Tachometer, Warning system, Radio, Courtesy Lamps, Power Seats | 30 |
| 10 | 25 | Rear Defogger | 30 |
| 12*2 | 25 | Automatic Climate Control (Blower Control) | 15X |
| 13 | 8 | Headlamps (Left Low Beam), Anti-Theft Alarm System | 56b |
| 14 | 8 | Headlamps (Right Low Beam), Anti-Theft Alarm System | 56b |
| *1 – As of model year 1987
*2 – in line fuse replaces fuse 12 as of chassis end number A292112 |
|||
| Fuse | Ampere rating [A] | Circuit protected | Connection to Circuit |
| 15 | 8 | Headlamps (Left High Beam) | 56a |
| 16 | 8 | Headlamps (Right High Beam) | 56a |
| A | 16 | Sliding roof, Heated seats, Orthopedic Seats | 15R |
| B | 8 | Outside Heated Mirrors | 15 |
| C | 16 | Anti-theft alarm system, Central locking system, Automatic Antenna, Courtesy Lamps and Trunk Lamp | 30 |
| D | 16 | Auxiliary fan | 30 |
| E | 25 | Power seats, Driver Power Seat Motor, (Memory): Front Height Backrest, Head Restraint, Front Passenger Power Seat, Motors: Rear-Height, Beckrest, Bend Restraint | 15R/30 |
| F | 25 | Power Seats/Telescopic Steering Column, Driver Power Seat Motors, (Memory): Rear Height, Fore Alt., Telescopic Steering Column, Front Passenger Power Seat, Motors: Front – Height Fore Aft | 15R/30 |
| G | 16 | Power Windows (Front Left and Right Rear Right) | 15R |
| H | 16 | Power Windows (Front Right and Rear Left) | 15R |






WARNING: Terminal and harness assignments for individual connectors will vary depending on vehicle equipment level, model, and market.
