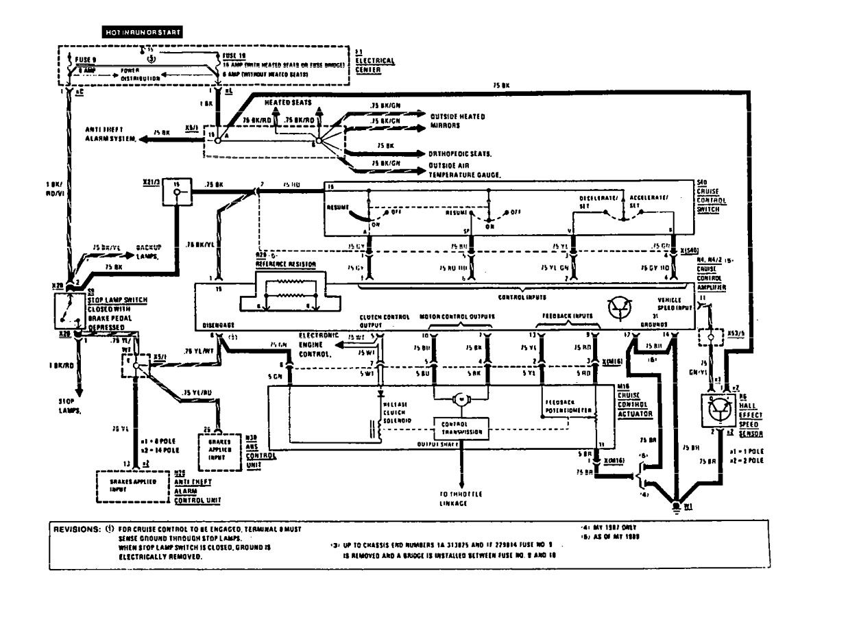
Mercedes-Benz 190E (1991) – wiring diagrams – speed controls
Year of productions: 1991
Speed controls
Version 1

Version 2

WARNING: Terminal and harness assignments for individual connectors will vary depending on vehicle equipment level, model, and market.
