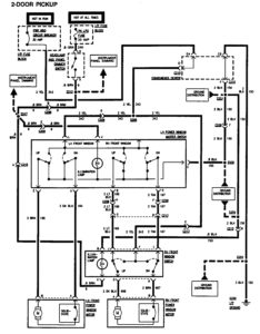
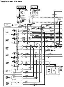
GMC Sierra 1500 (1995) – wiring diagrams – power windows
Year of productions: 1995
Power windows
2-door pickup

Crew cab and suburan

GMC Sierra 1500 – wiring diagram – power windows (crew cab and suburban) – part 1

GMC Sierra 1500 – wiring diagram – power windows (crew cab and suburban) – part 2
WARNING: Terminal and harness assignments for individual connectors will vary depending on vehicle equipment level, model, and market.
