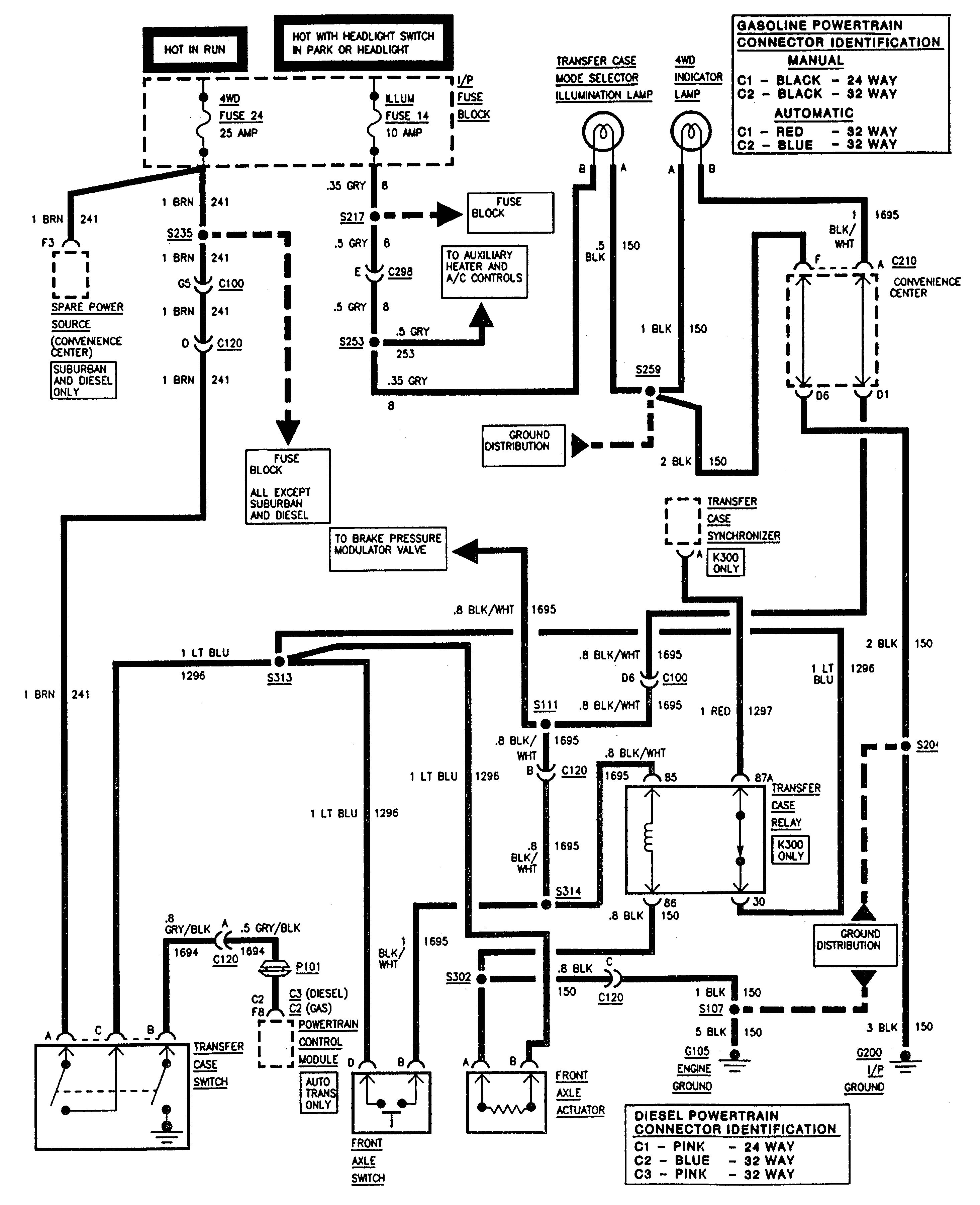
GMC Sierra 1500 (1995) – wiring diagrams – four wheel drive system
Year of productions: 1995
Four wheel drive system
GMC Sierra 1500 – wiring diagrams – four wheel drive system
WARNING: Terminal and harness assignments for individual connectors will vary depending on vehicle equipment level, model, and market.
