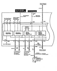
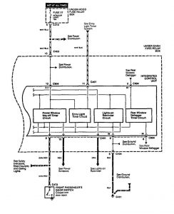
Acura Vigor (1994) – wiring diagrams – driver information center/message center
Year of productions: 1994
Driver information center/message center


WARNING: Terminal and harness assignments for individual connectors will vary depending on vehicle equipment level, model, and market.
