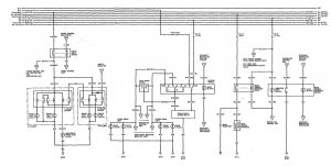
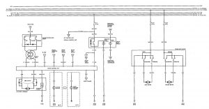
Acura Vigor (1992) – wiring diagrams – speed controls
Year of productions: 1992
Speed controls
Version 1

Version 2

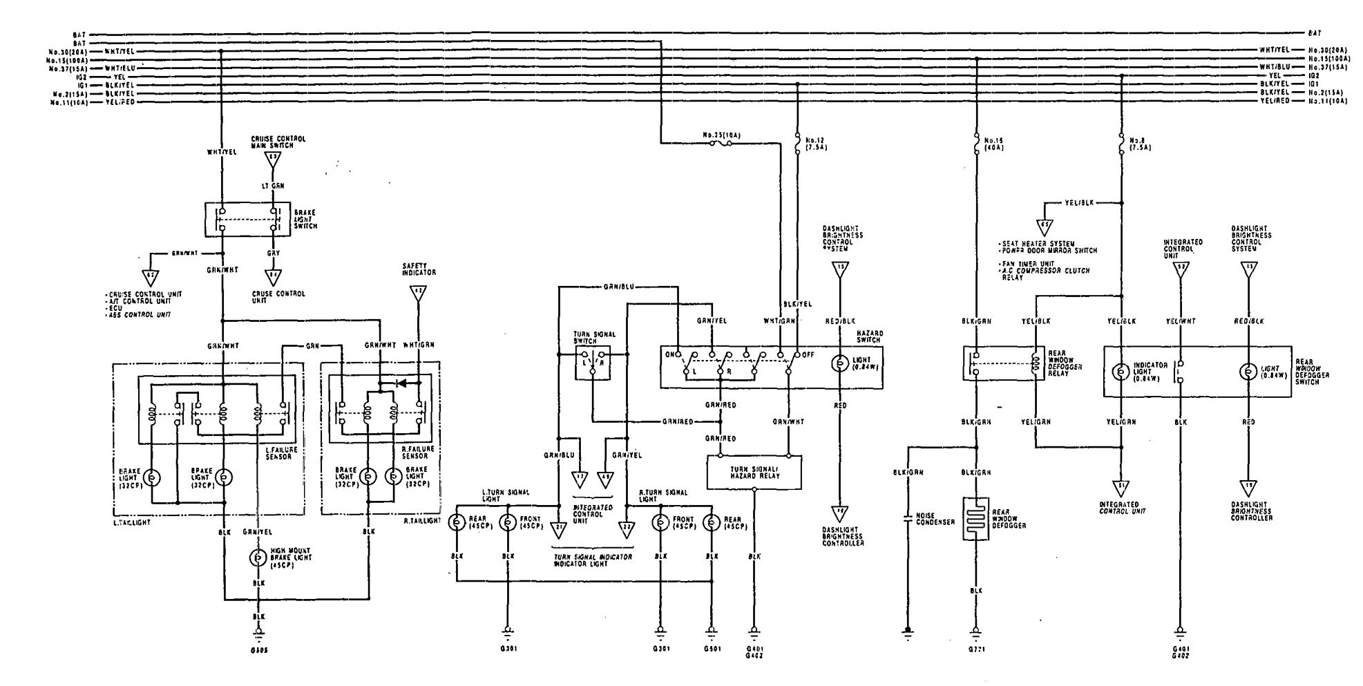
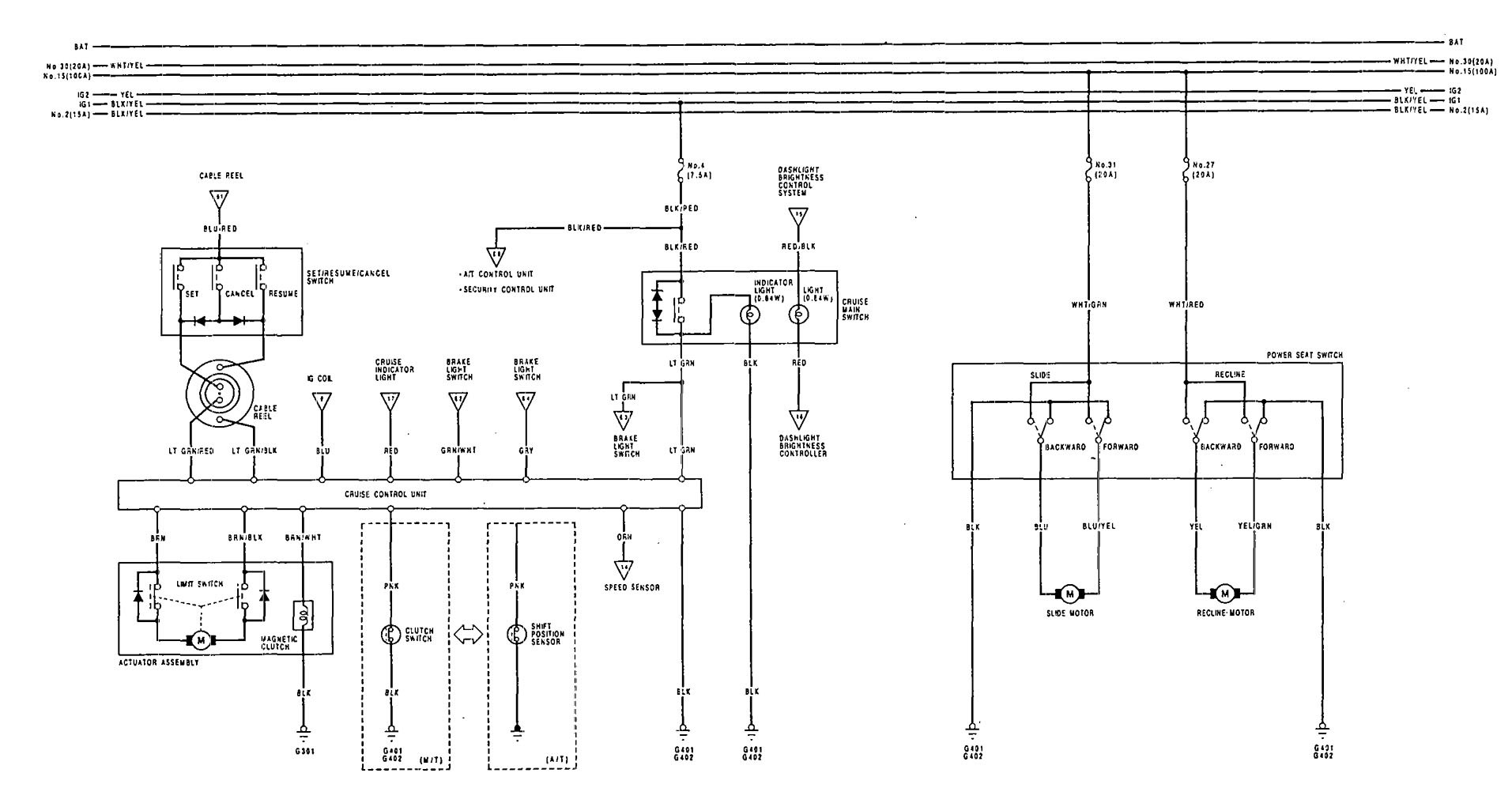
WARNING: Terminal and harness assignments for individual connectors will vary depending on vehicle equipment level, model, and market.
Year of productions: 1992


WARNING: Terminal and harness assignments for individual connectors will vary depending on vehicle equipment level, model, and market.
Copyright © 2026 | MH Magazine WordPress Theme by MH Themes