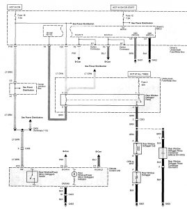
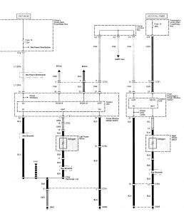
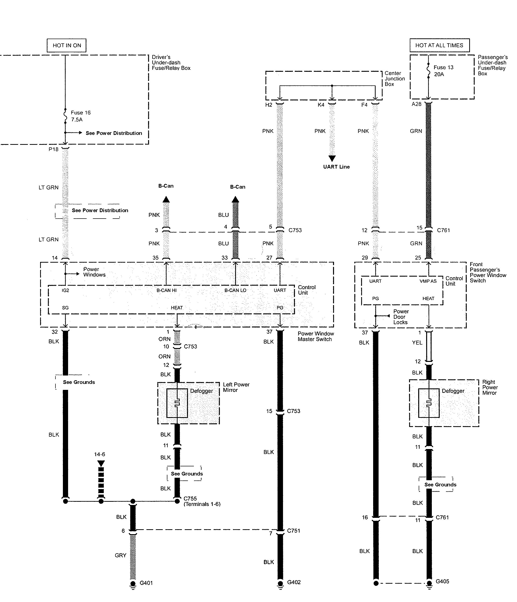
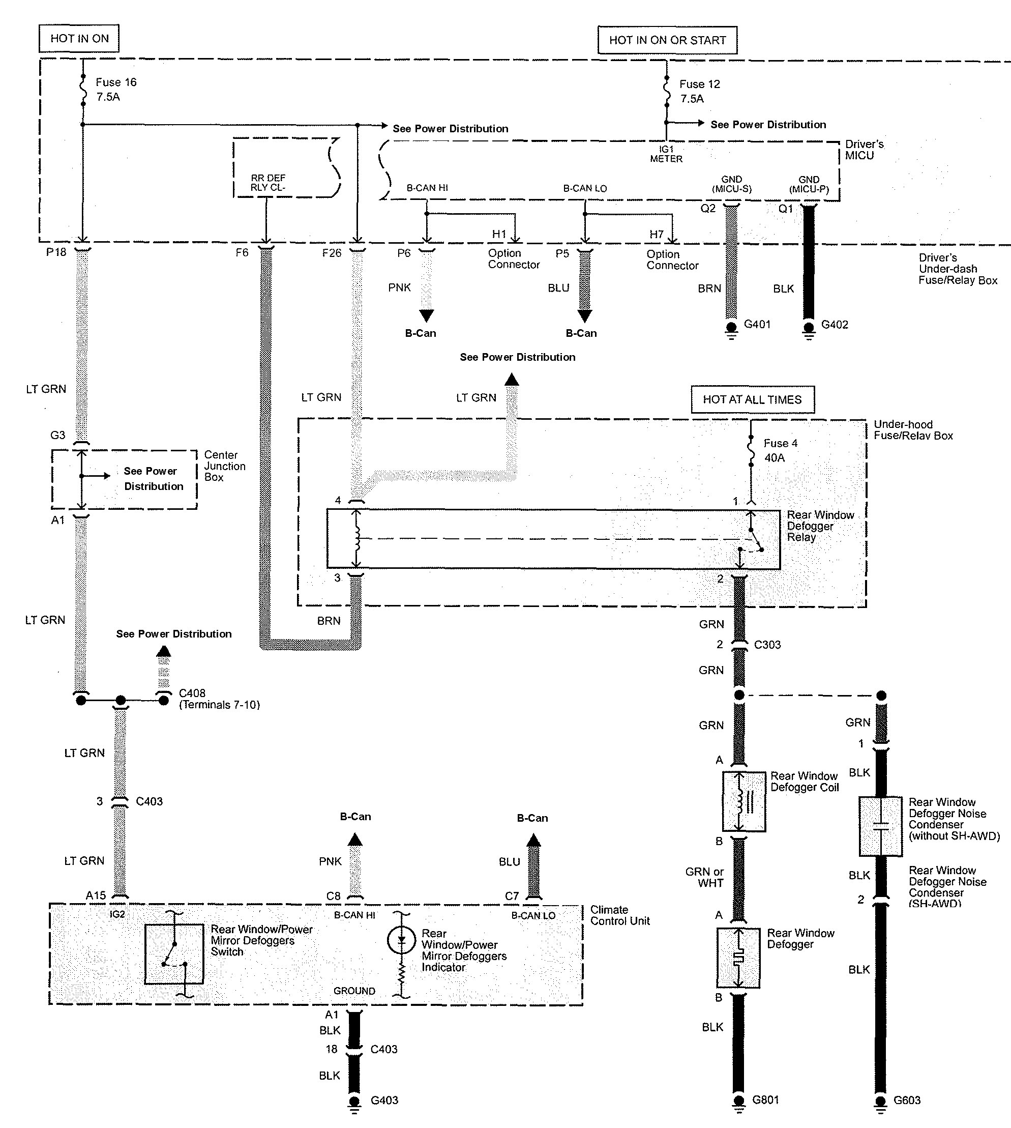
Acura TL (2009 – 2010) – wiring diagrams – rear window defogger
Year of productions: 2009, 2010
Rear window defogger


WARNING: Terminal and harness assignments for individual connectors will vary depending on vehicle equipment level, model, and market.
