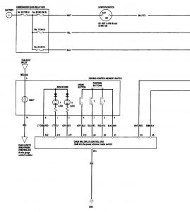
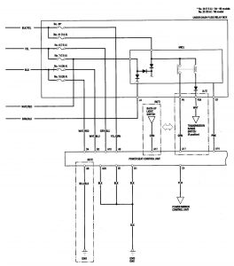
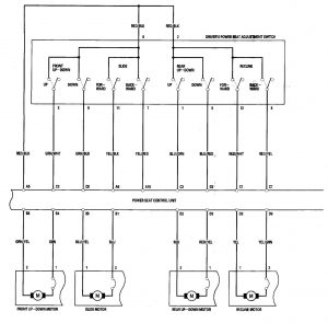
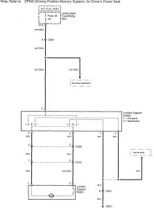
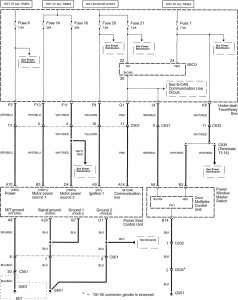
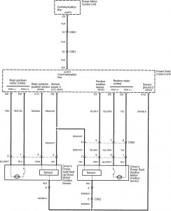
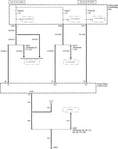
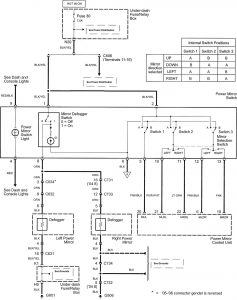
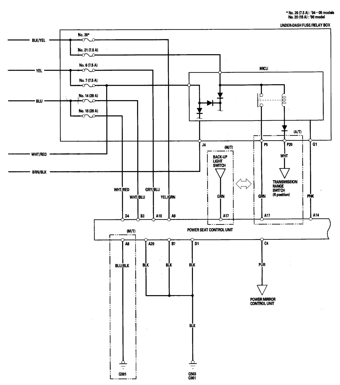
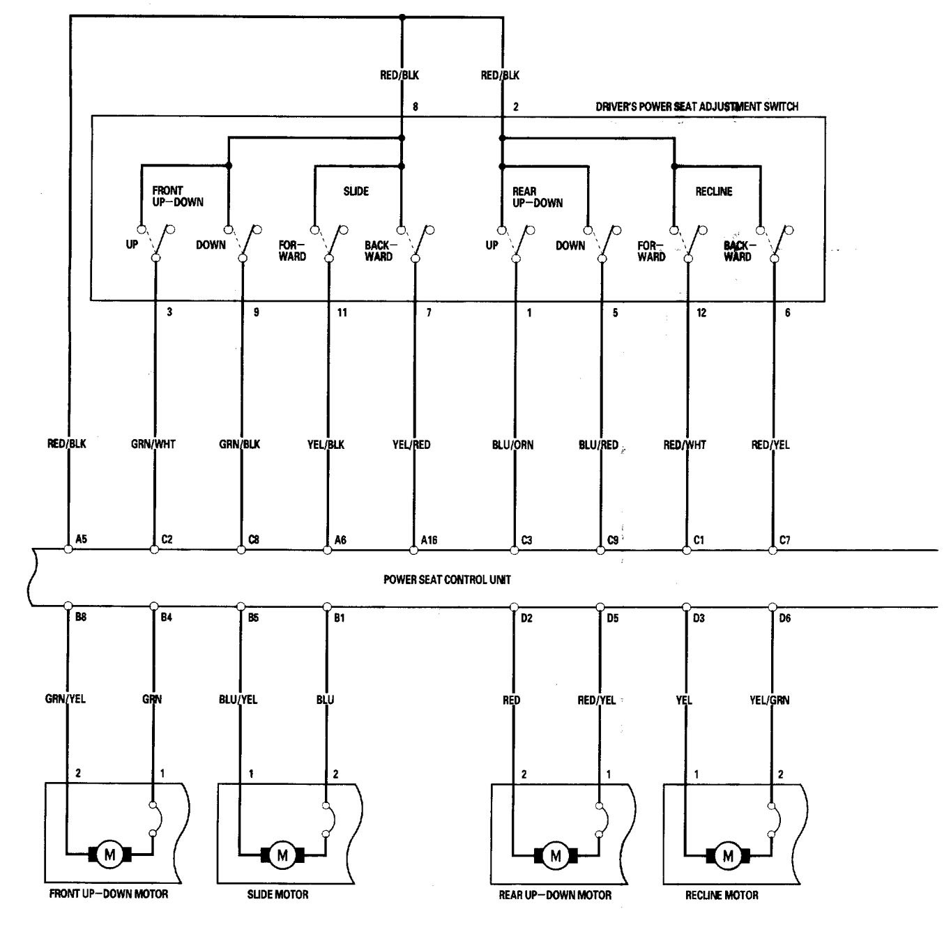
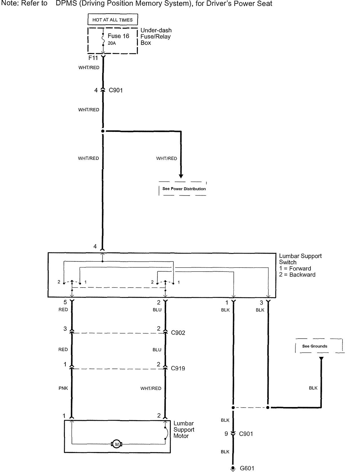
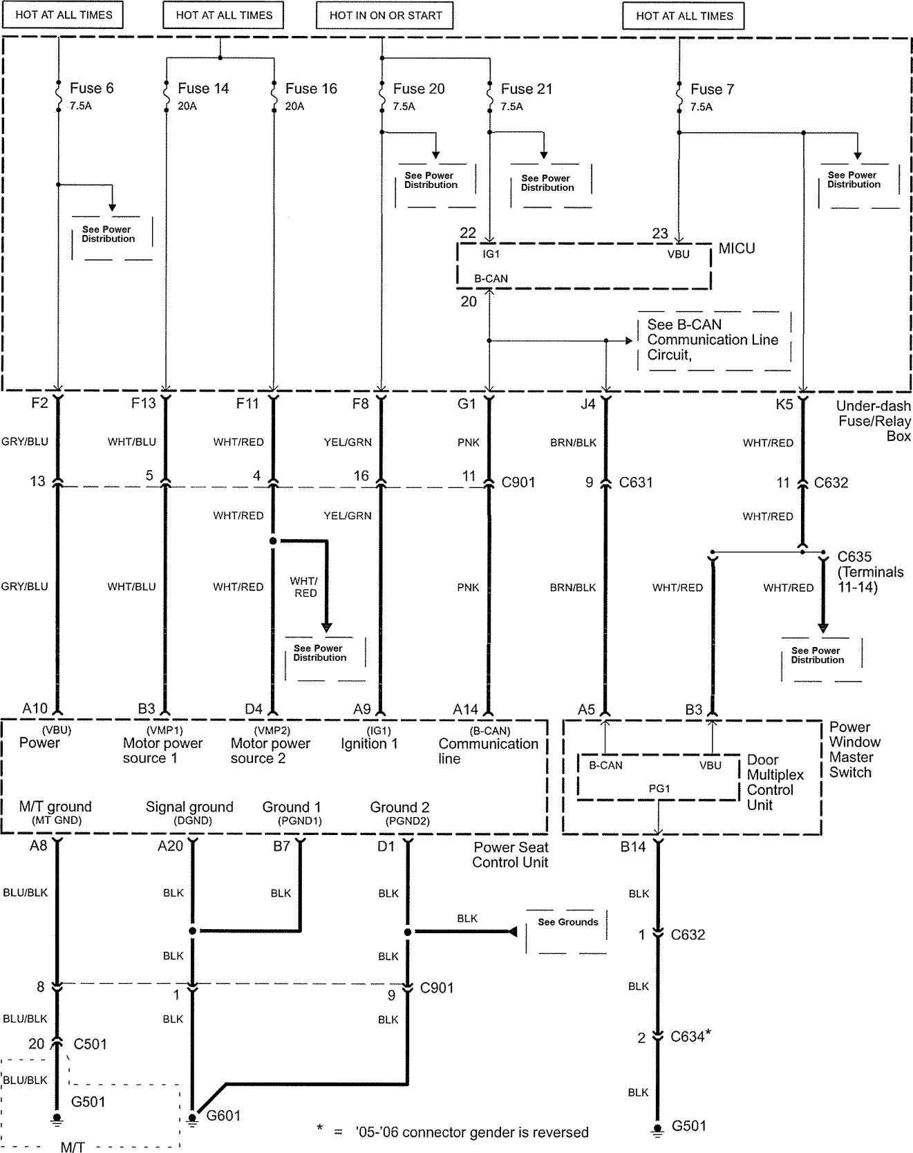
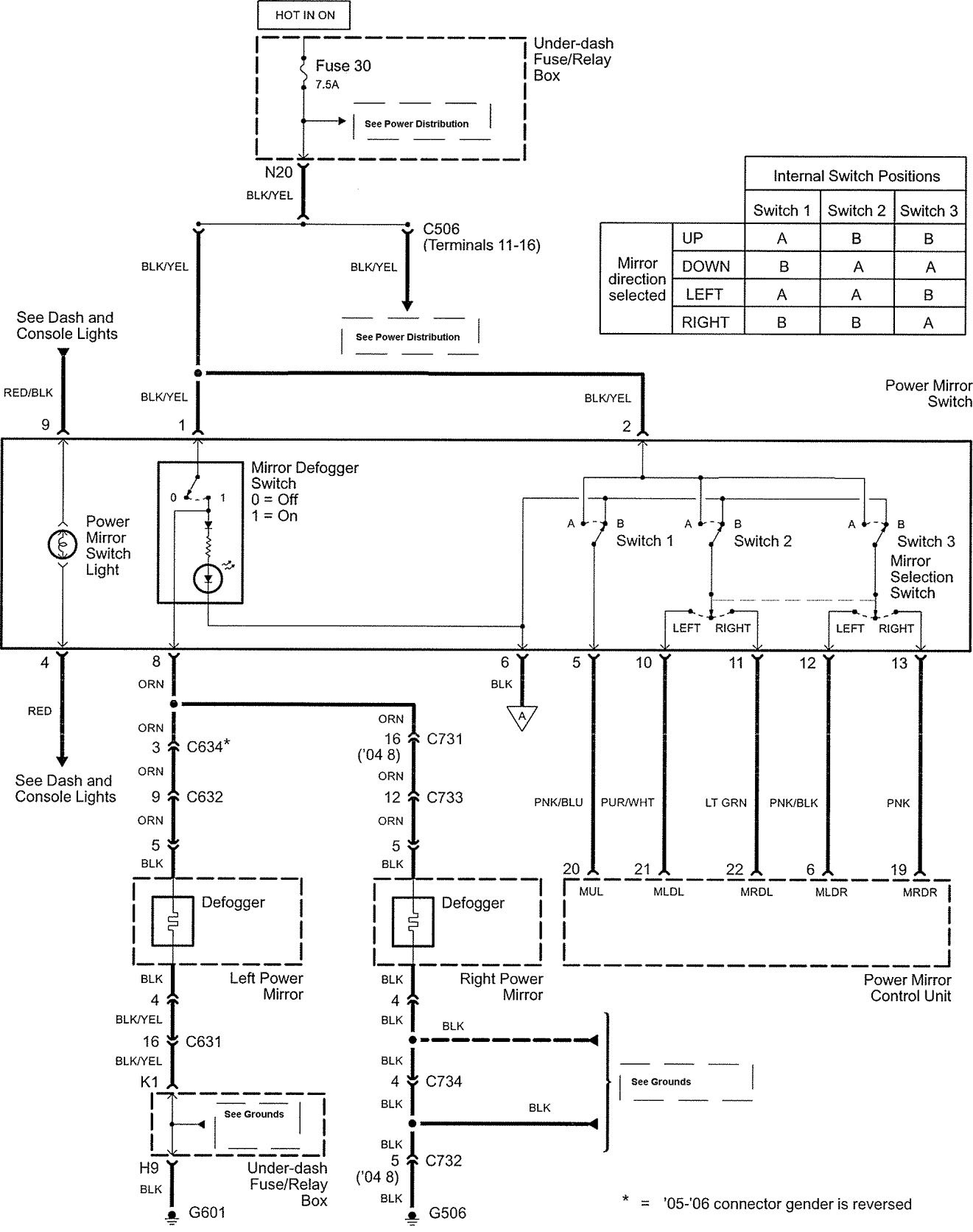
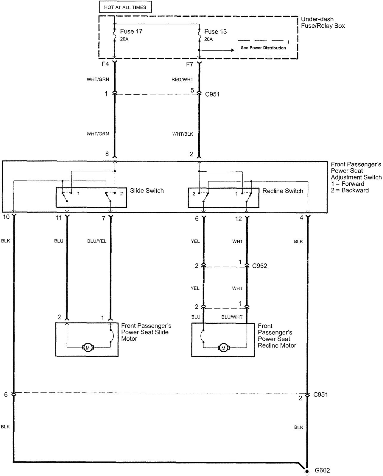
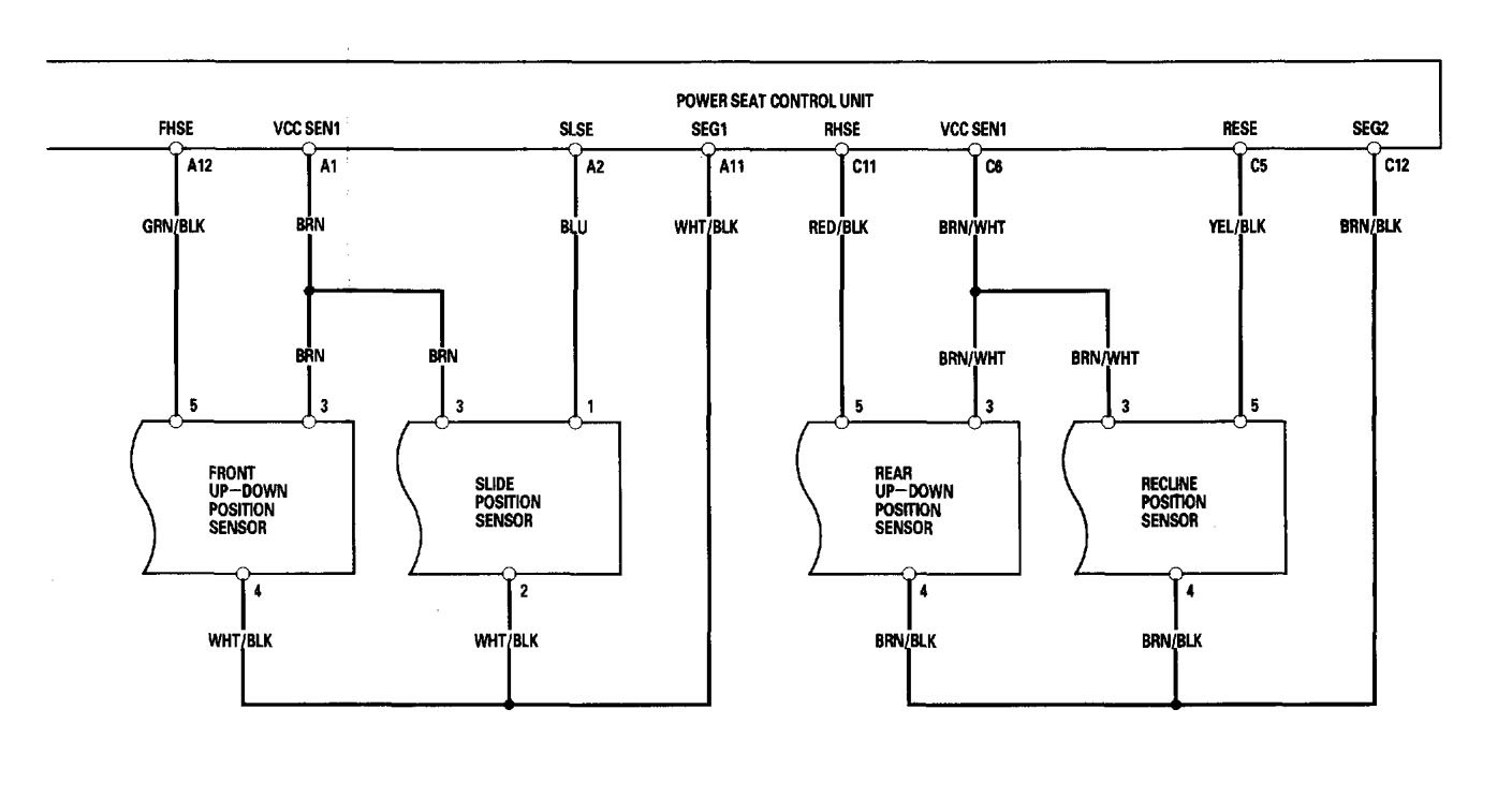
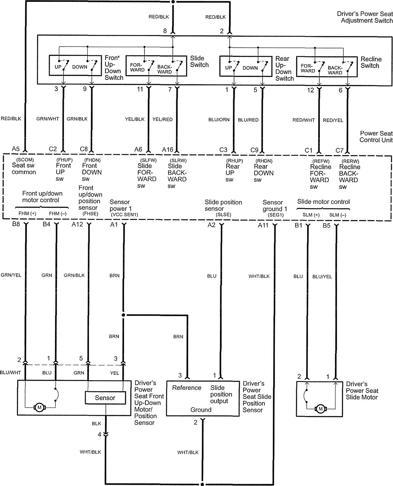
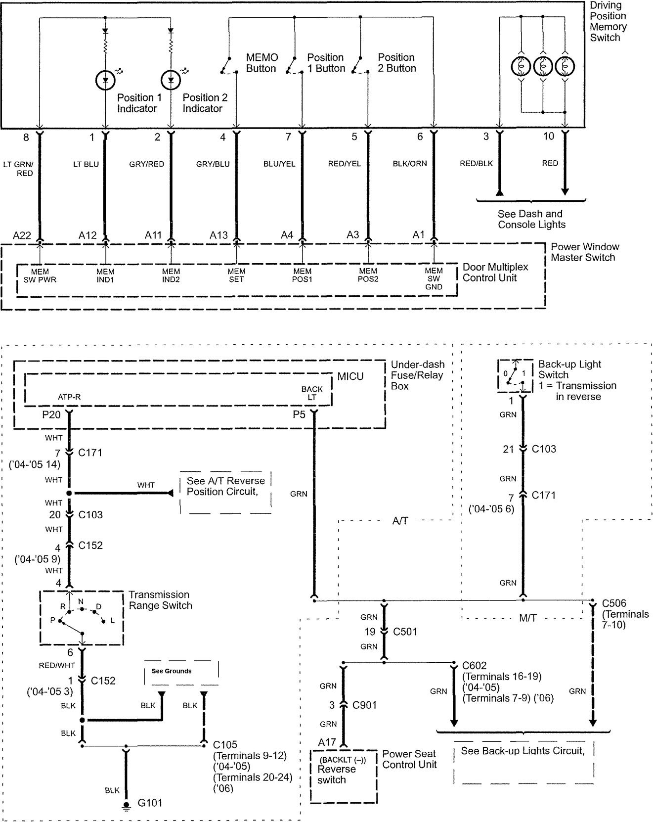
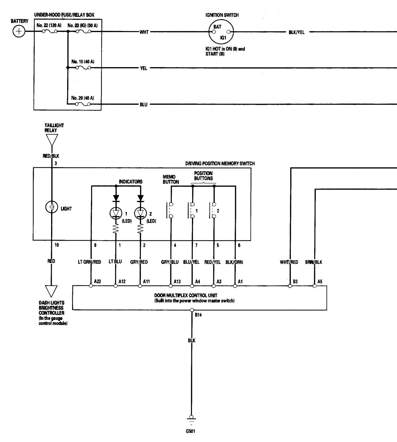
Acura TL (2006) – wiring diagrams – power seats
Year of productions: 2006
Power seats
Version 1

Version 2




Version 3


Version 4







WARNING: Terminal and harness assignments for individual connectors will vary depending on vehicle equipment level, model, and market.
