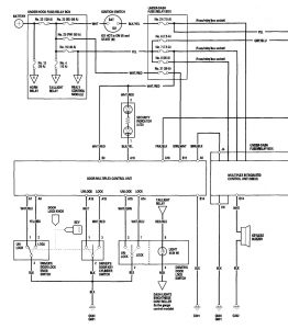
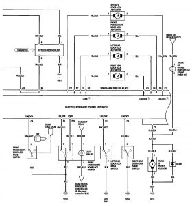
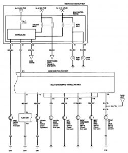
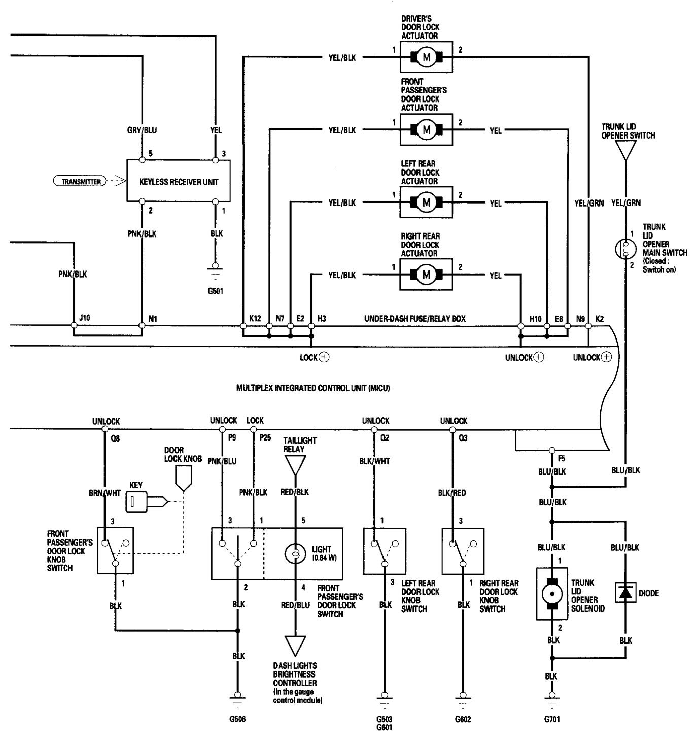
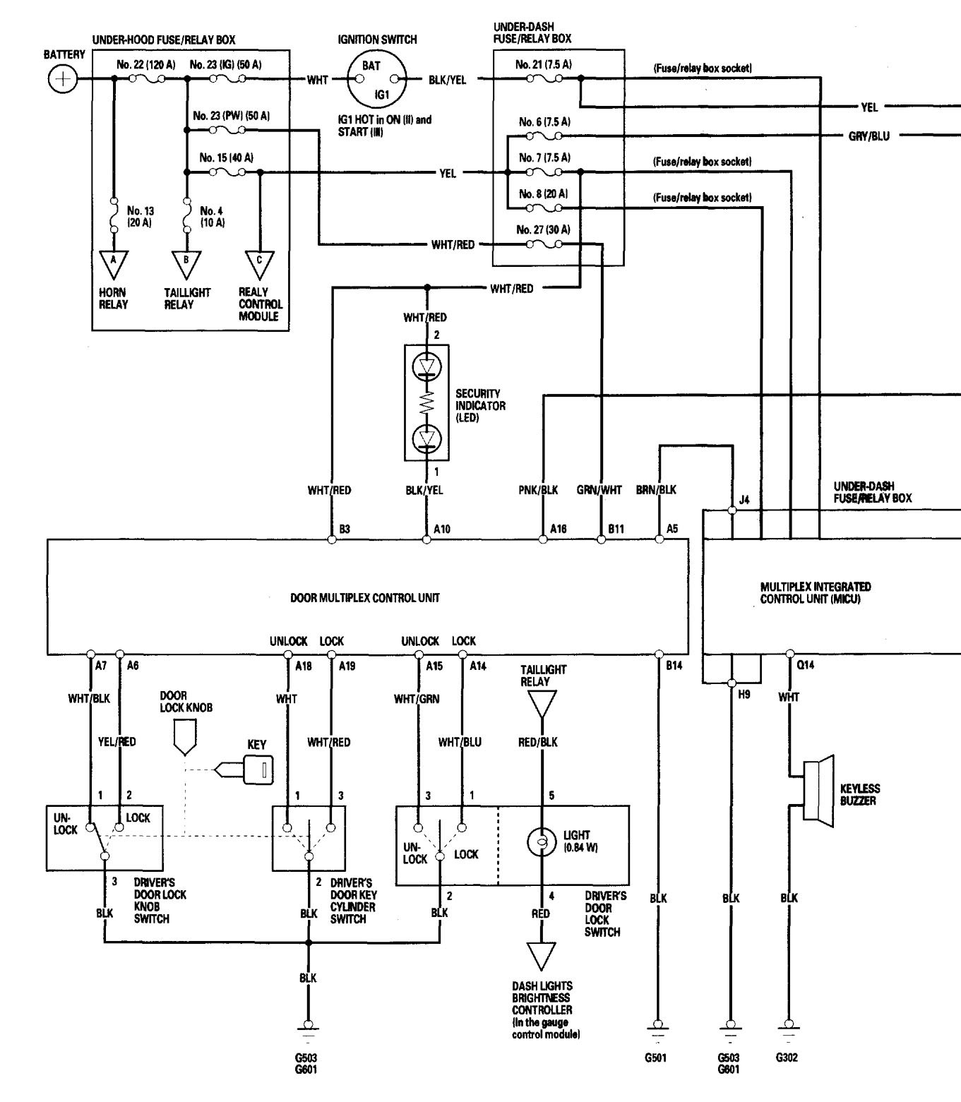
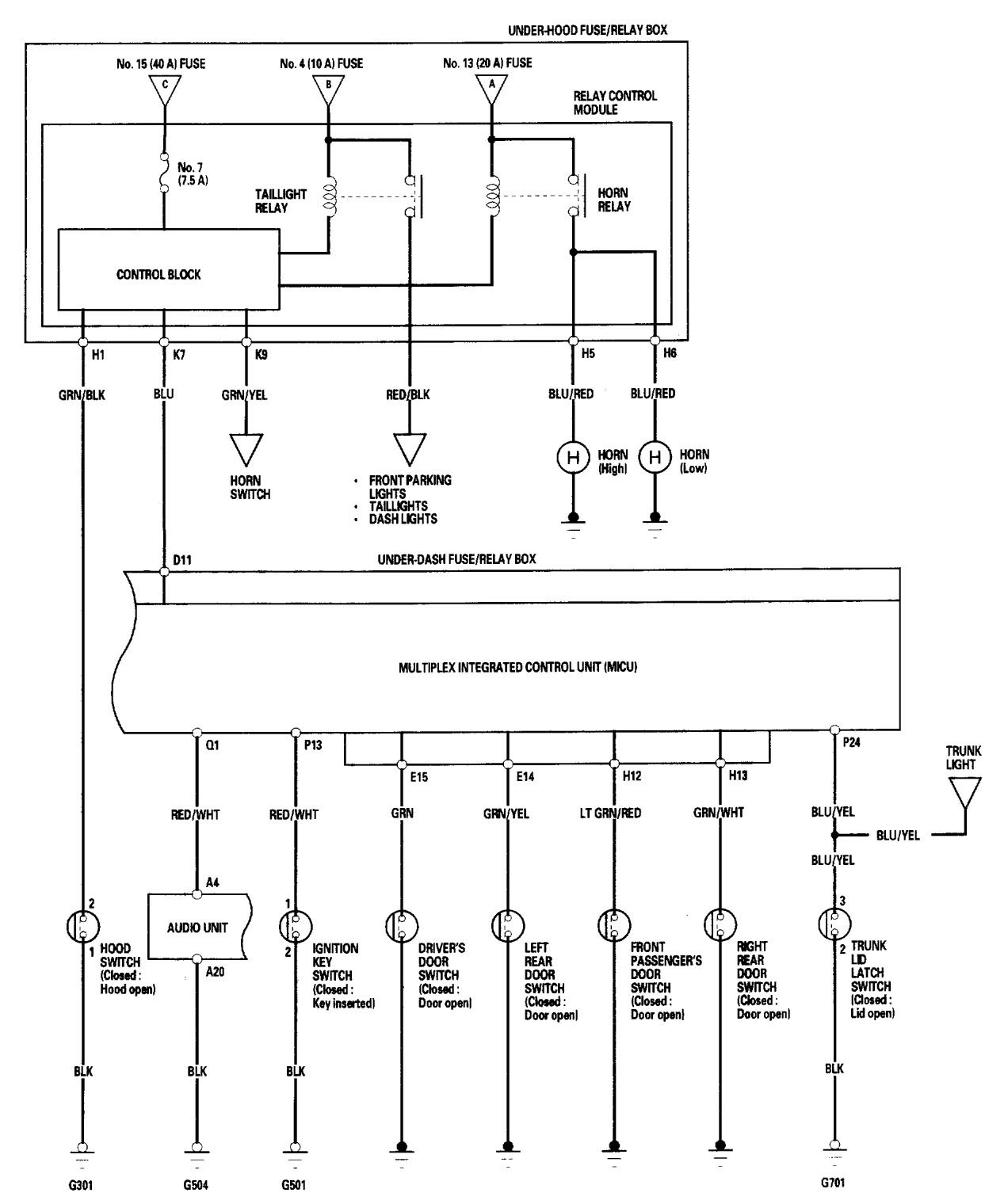
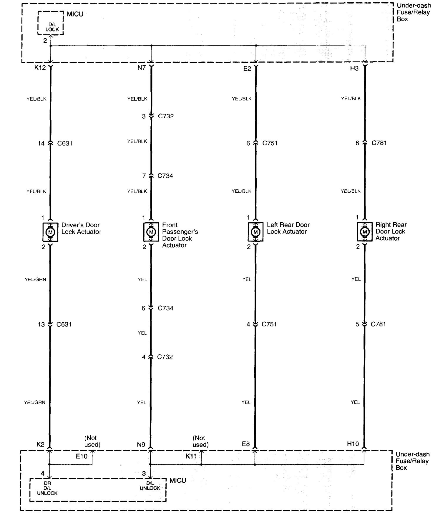
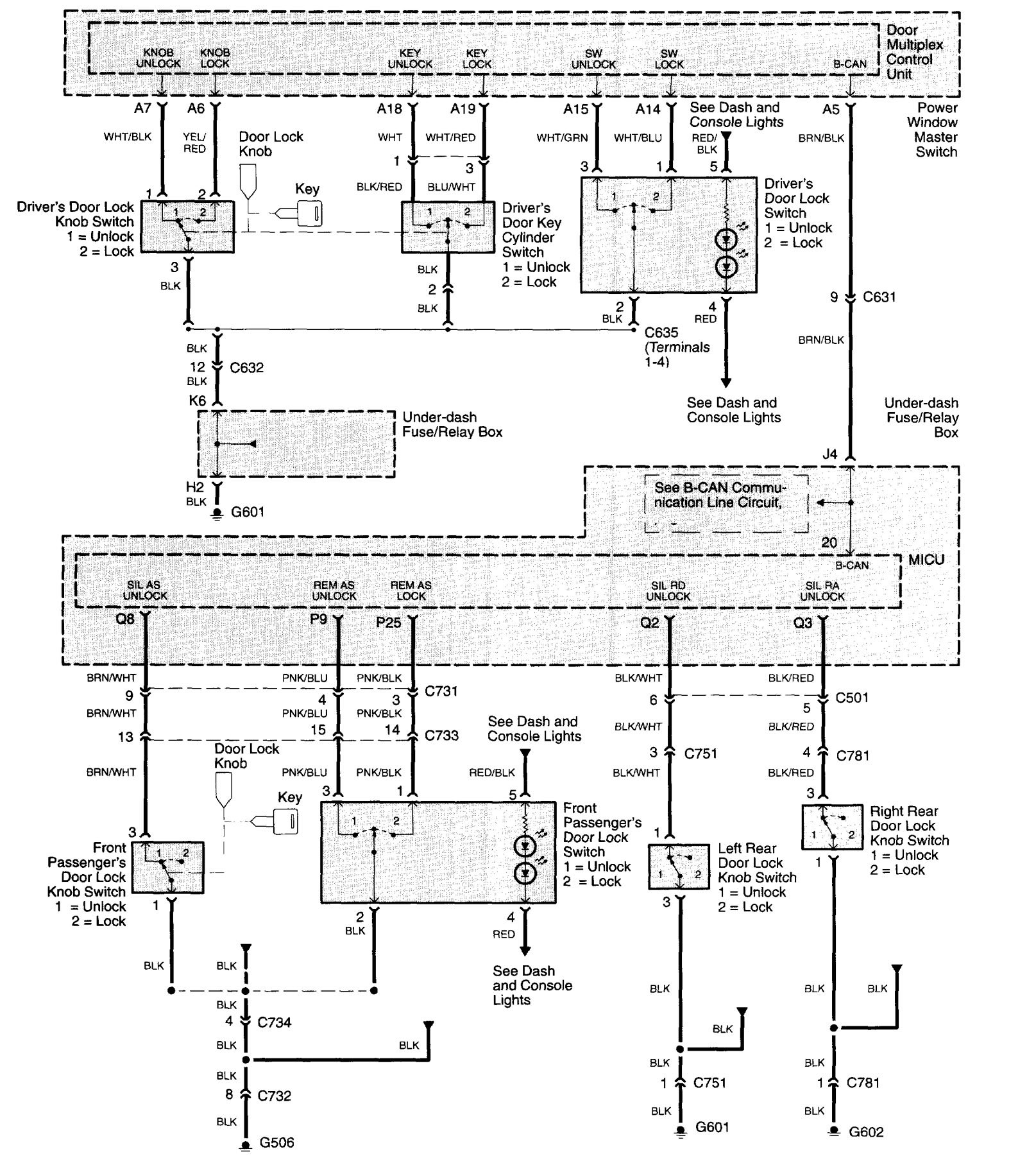
Acura TL (2006) – wiring diagrams – keyless entry
Year of productions: 2006
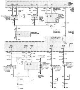
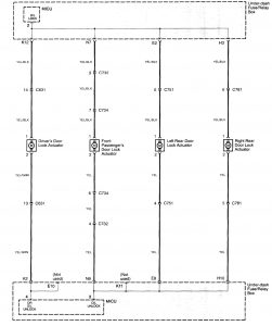
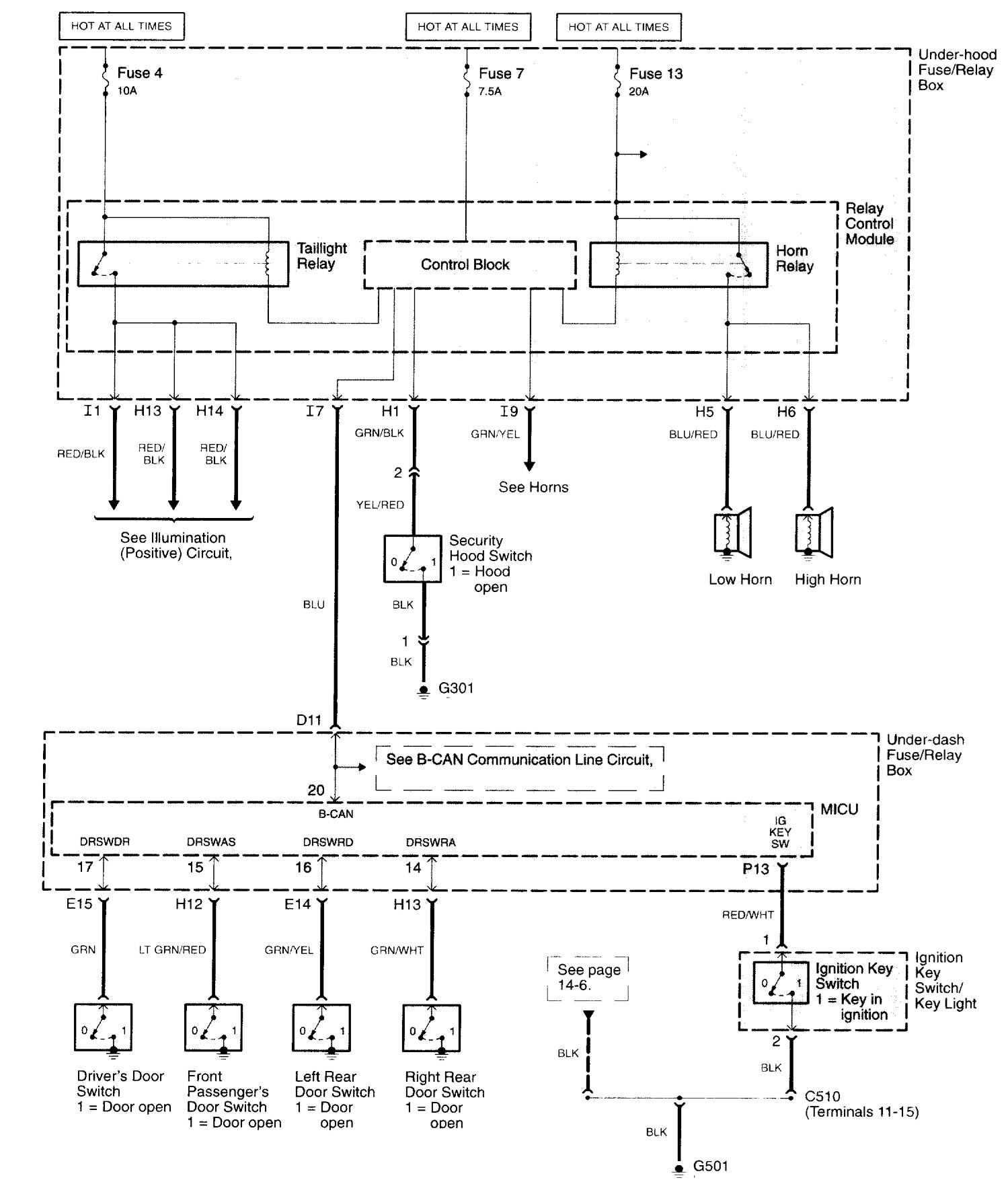
Keyless entry
Version 1





Version 2



WARNING: Terminal and harness assignments for individual connectors will vary depending on vehicle equipment level, model, and market.
Year of productions: 2006








WARNING: Terminal and harness assignments for individual connectors will vary depending on vehicle equipment level, model, and market.
Copyright © 2026 | MH Magazine WordPress Theme by MH Themes