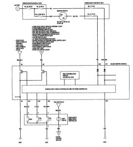
Acura TL (2006) – wiring diagrams – instrument panel lamp
Year of productions: 2006
Instrument panel lamp
Version 1






Version 2

WARNING: Terminal and harness assignments for individual connectors will vary depending on vehicle equipment level, model, and market.
