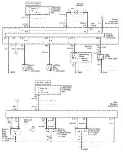
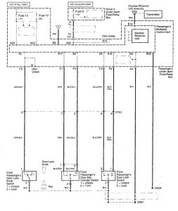
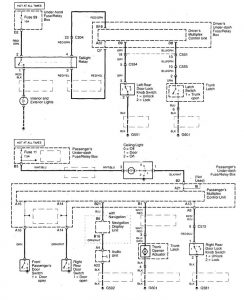
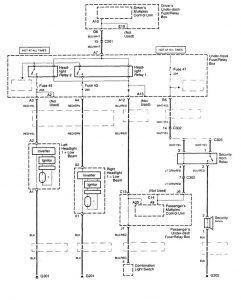
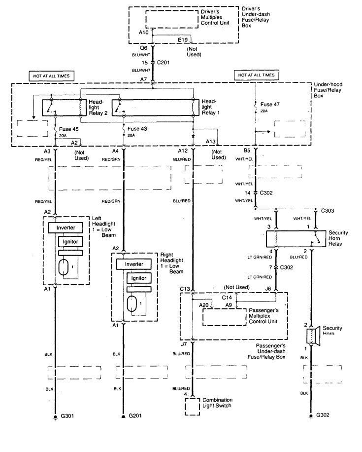
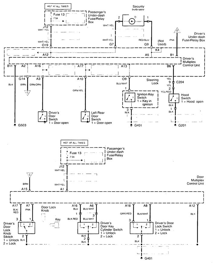
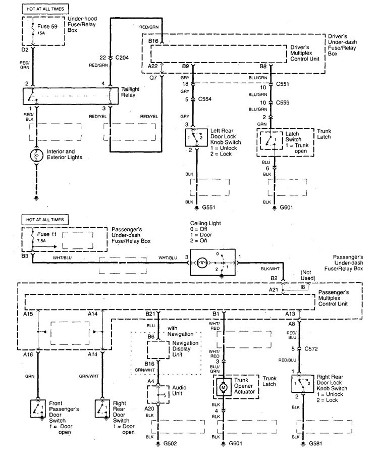
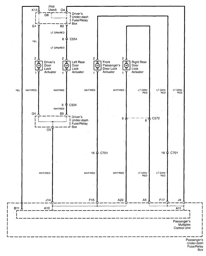
Acura TL (1998 – 1999) – wiring diagrams – power locks
Year of productions: 1998, 1999
Power locks

power locks (part 1)

power locks (part 2)

power locks (part 3)

power locks (part 4)

power locks (part 5)
WARNING: Terminal and harness assignments for individual connectors will vary depending on vehicle equipment level, model, and market.
