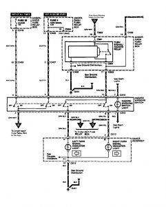
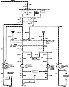
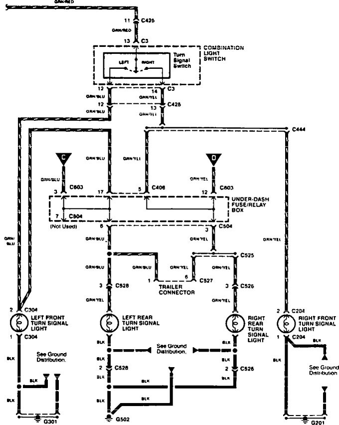
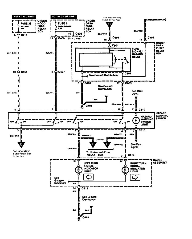
Acura TL (1995 – 1997) – wiring diagrams – turn signal lamp
Year of productions: 1995, 1996, 1997
Turn signal lamp


WARNING: Terminal and harness assignments for individual connectors will vary depending on vehicle equipment level, model, and market.
Year of productions: 1995, 1996, 1997


WARNING: Terminal and harness assignments for individual connectors will vary depending on vehicle equipment level, model, and market.
Copyright © 2026 | MH Magazine WordPress Theme by MH Themes