Acura SLX (1997) – wiring diagrams – speed controls

Acura SLX (1997) – wiring diagrams – speed controls

Year of productions:  1997

Speed controls

Acura SLX - wiring diagram - speed control (part 1)
Acura SLX – wiring diagram – speed control (part 1)
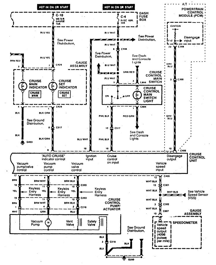
Acura SLX - wiring diagram - speed control (part 2)
Acura SLX – wiring diagram – speed control (part 2)

WARNING: Terminal and harness assignments for individual connectors will vary depending on vehicle equipment level, model, and market.