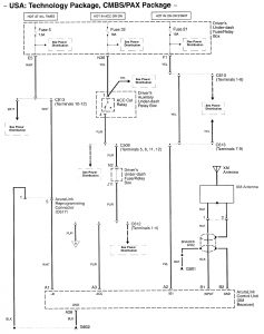
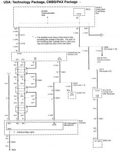
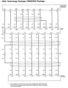
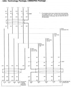
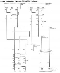
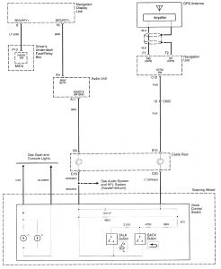
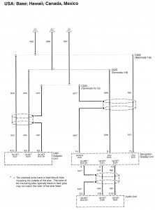
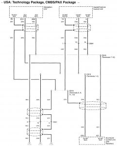
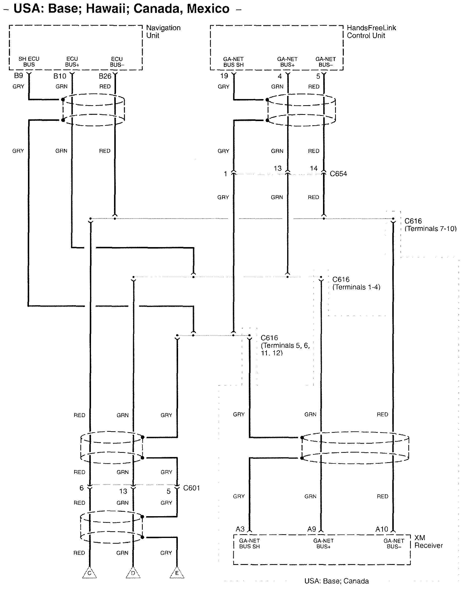
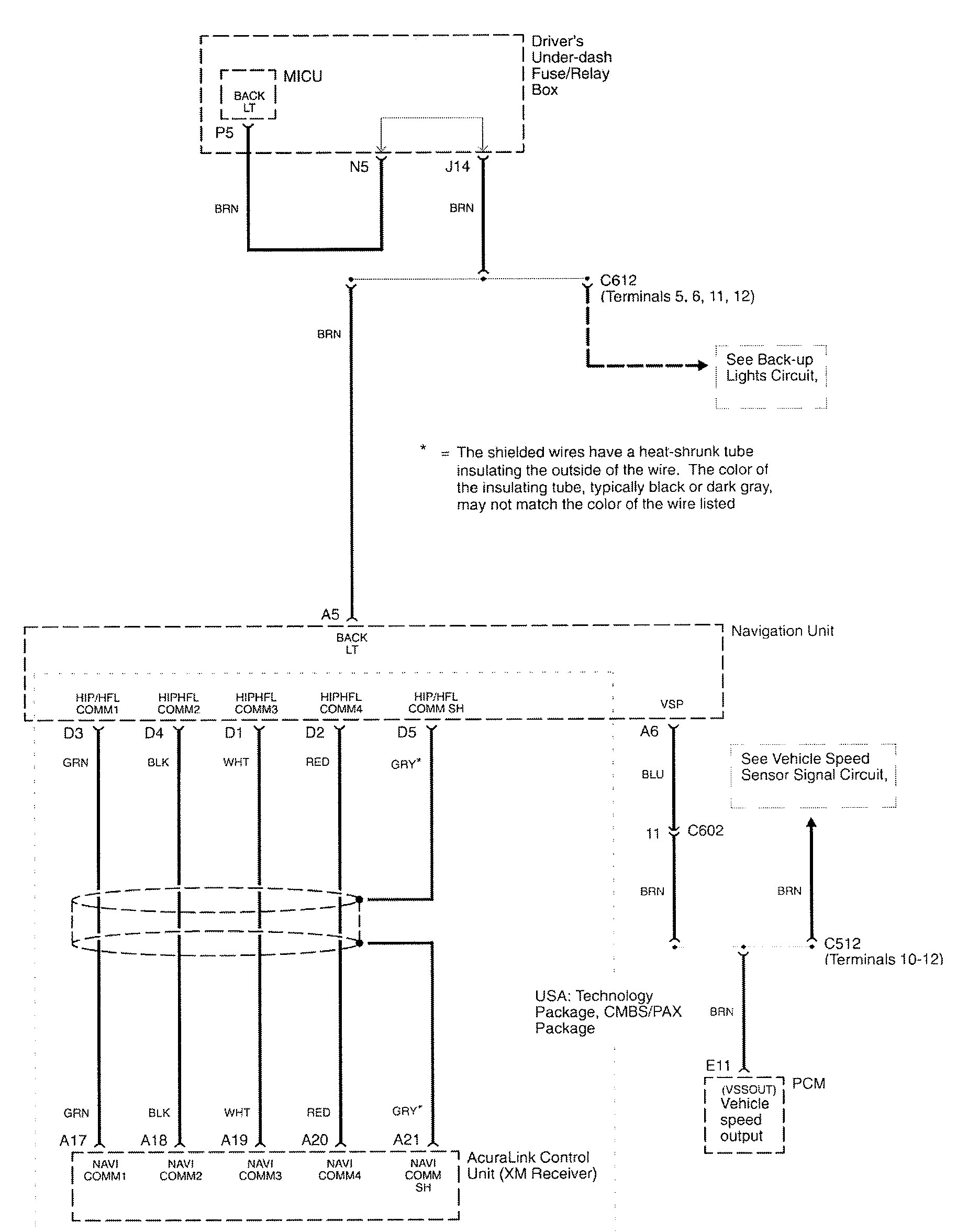
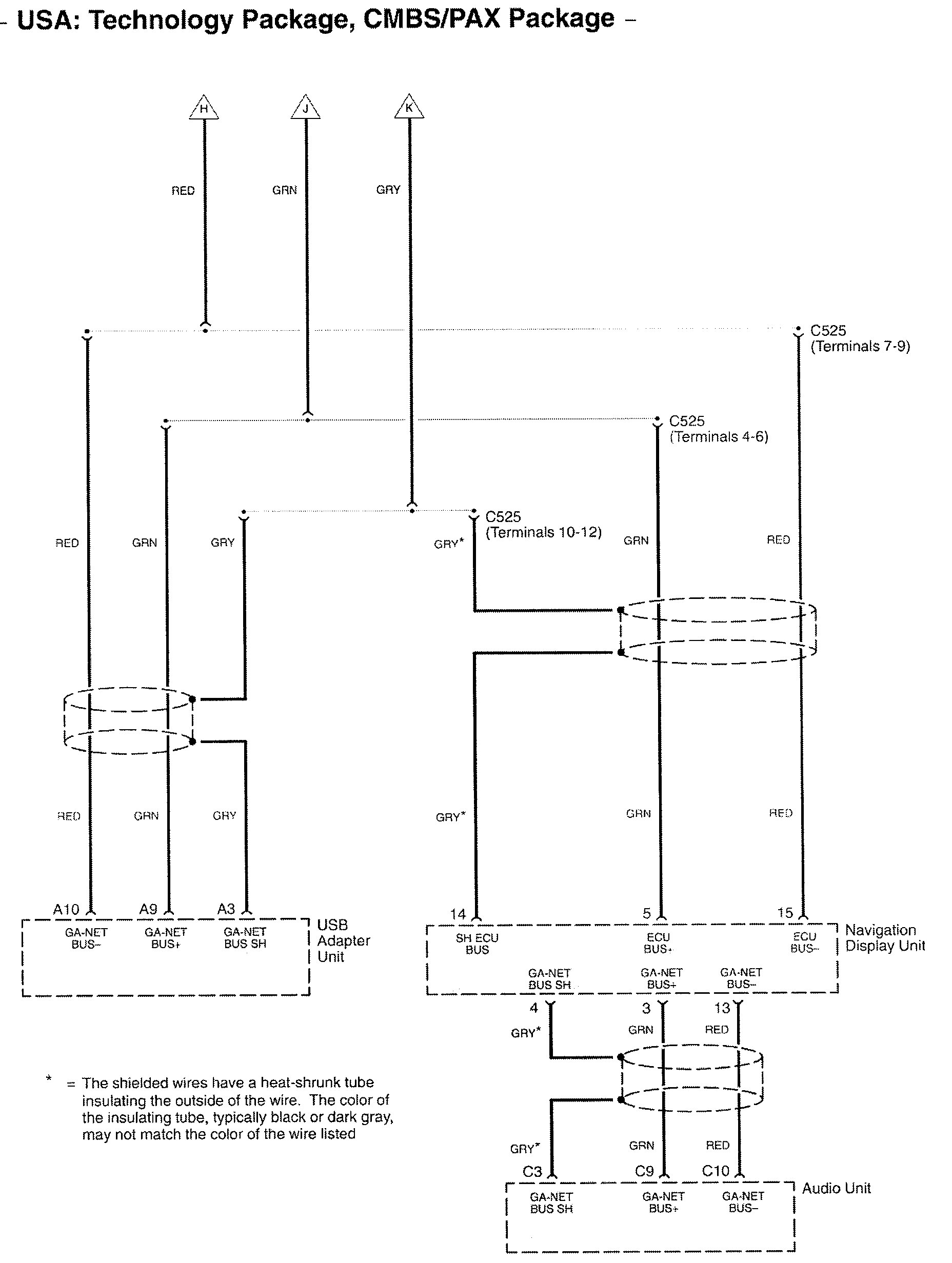
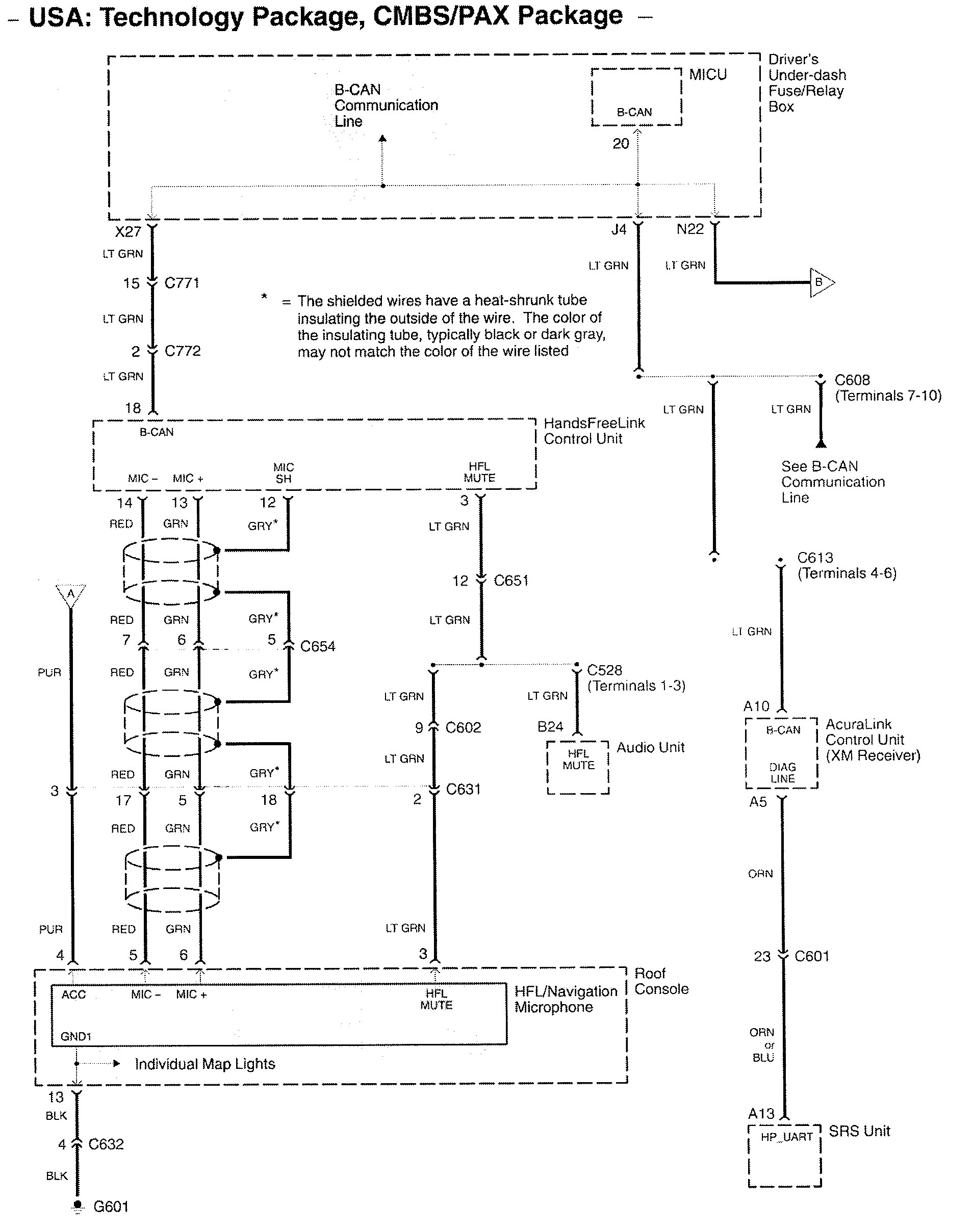
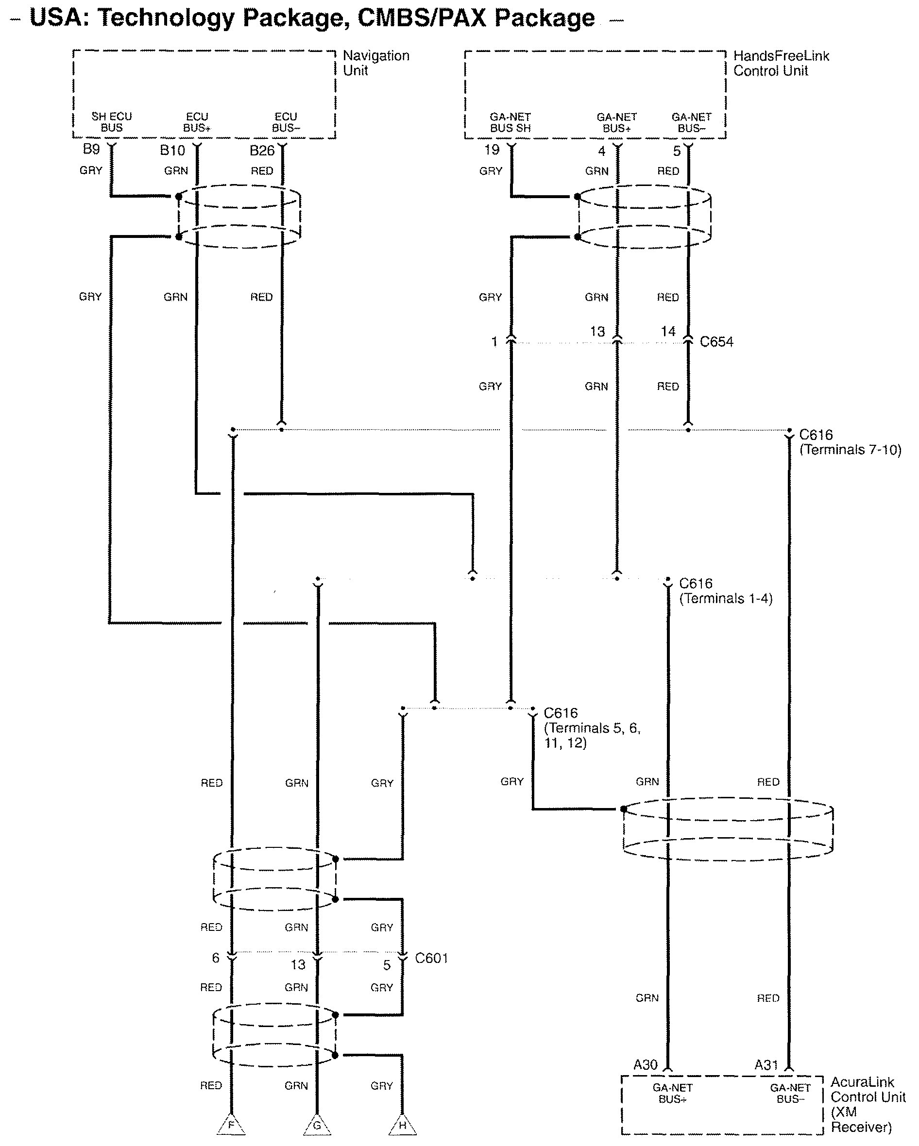
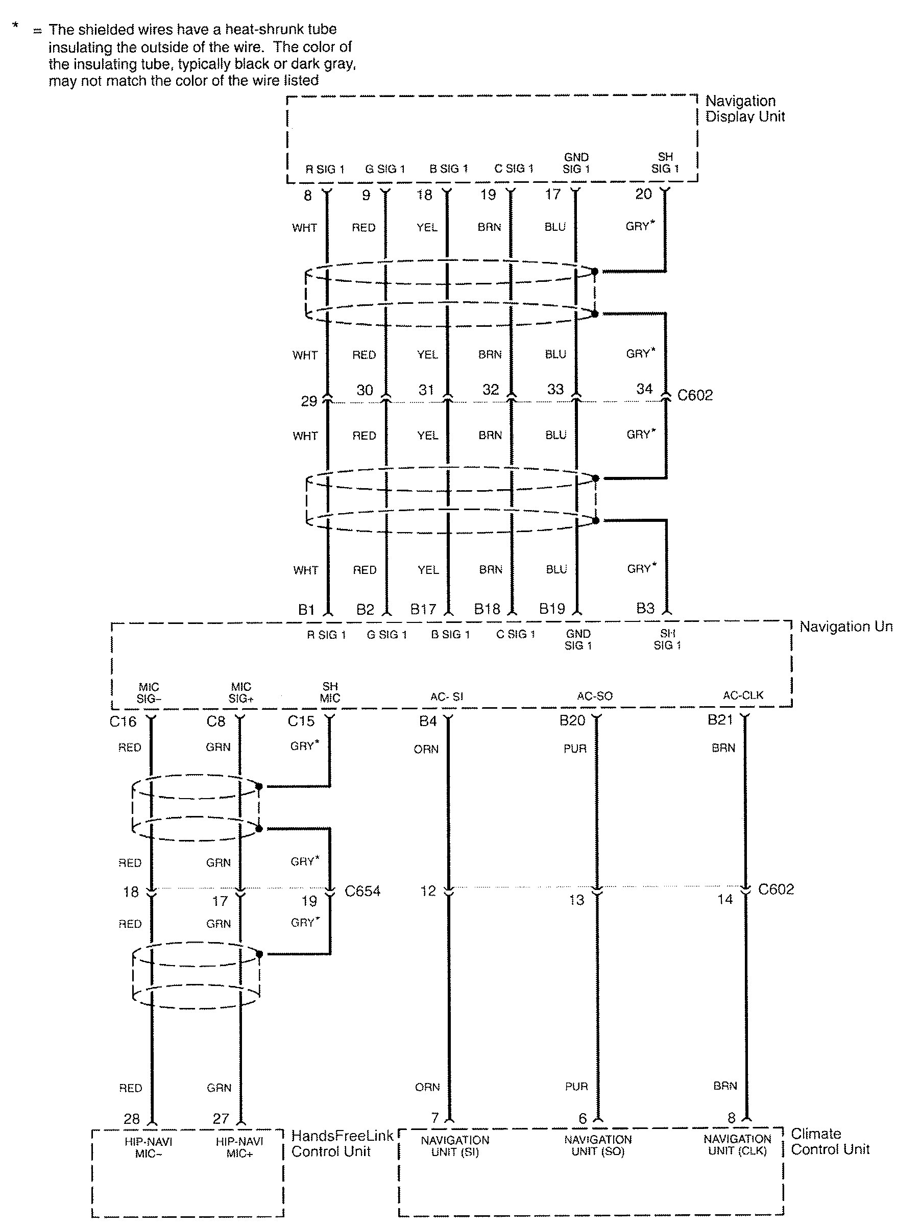
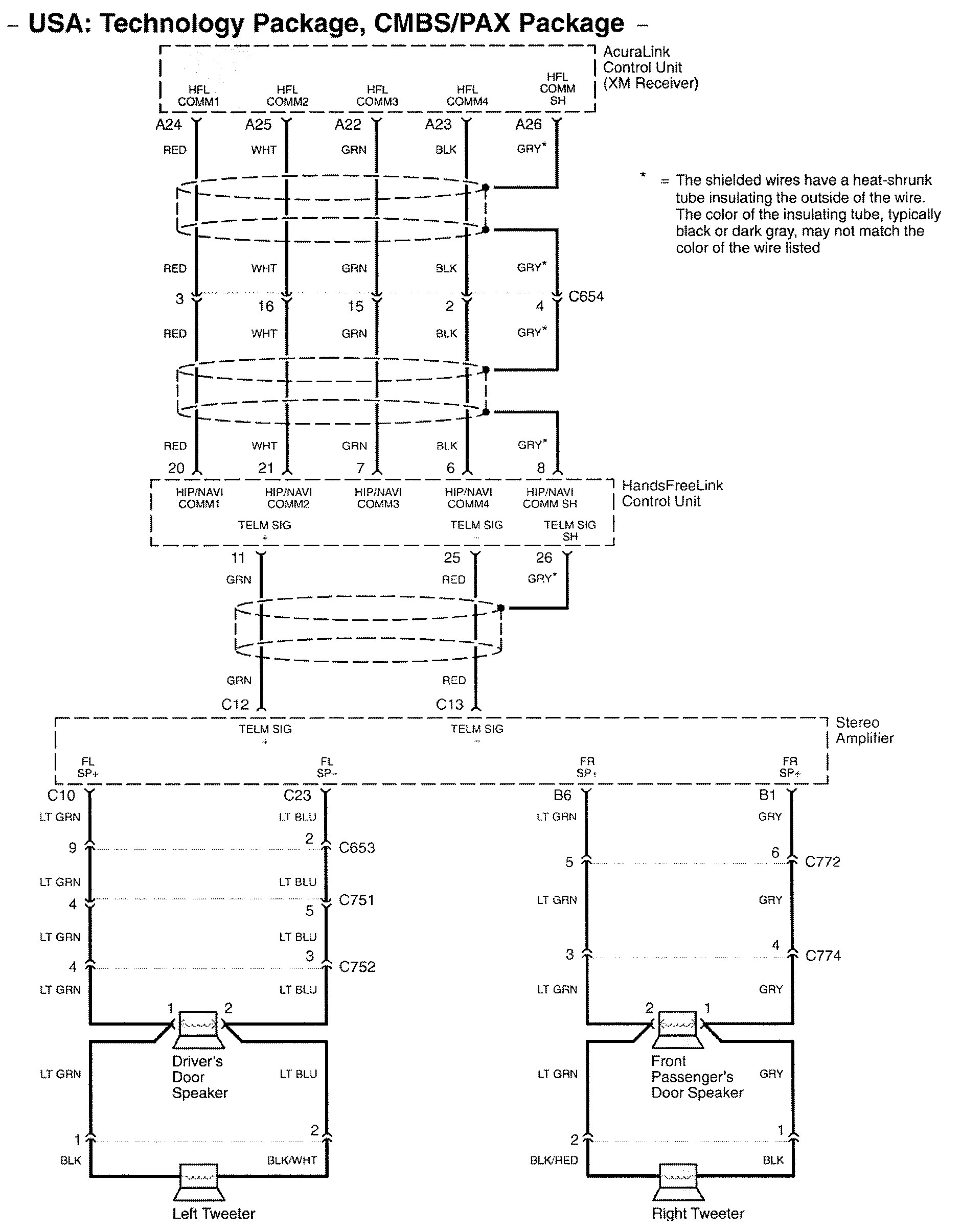
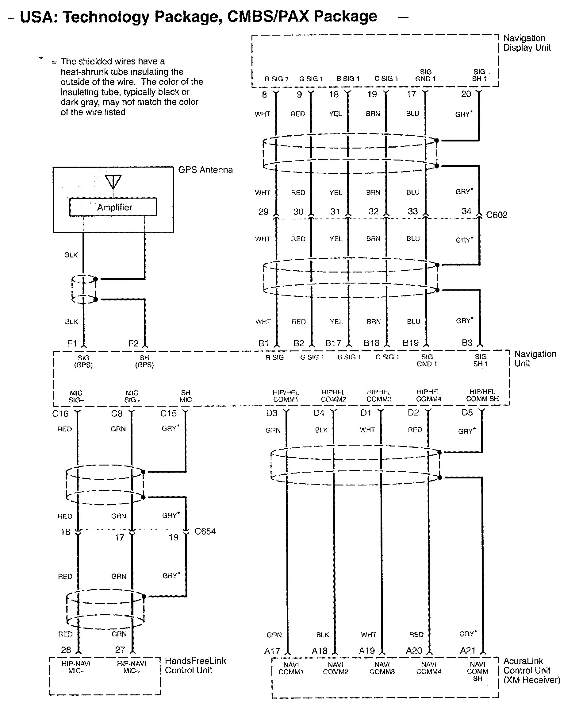
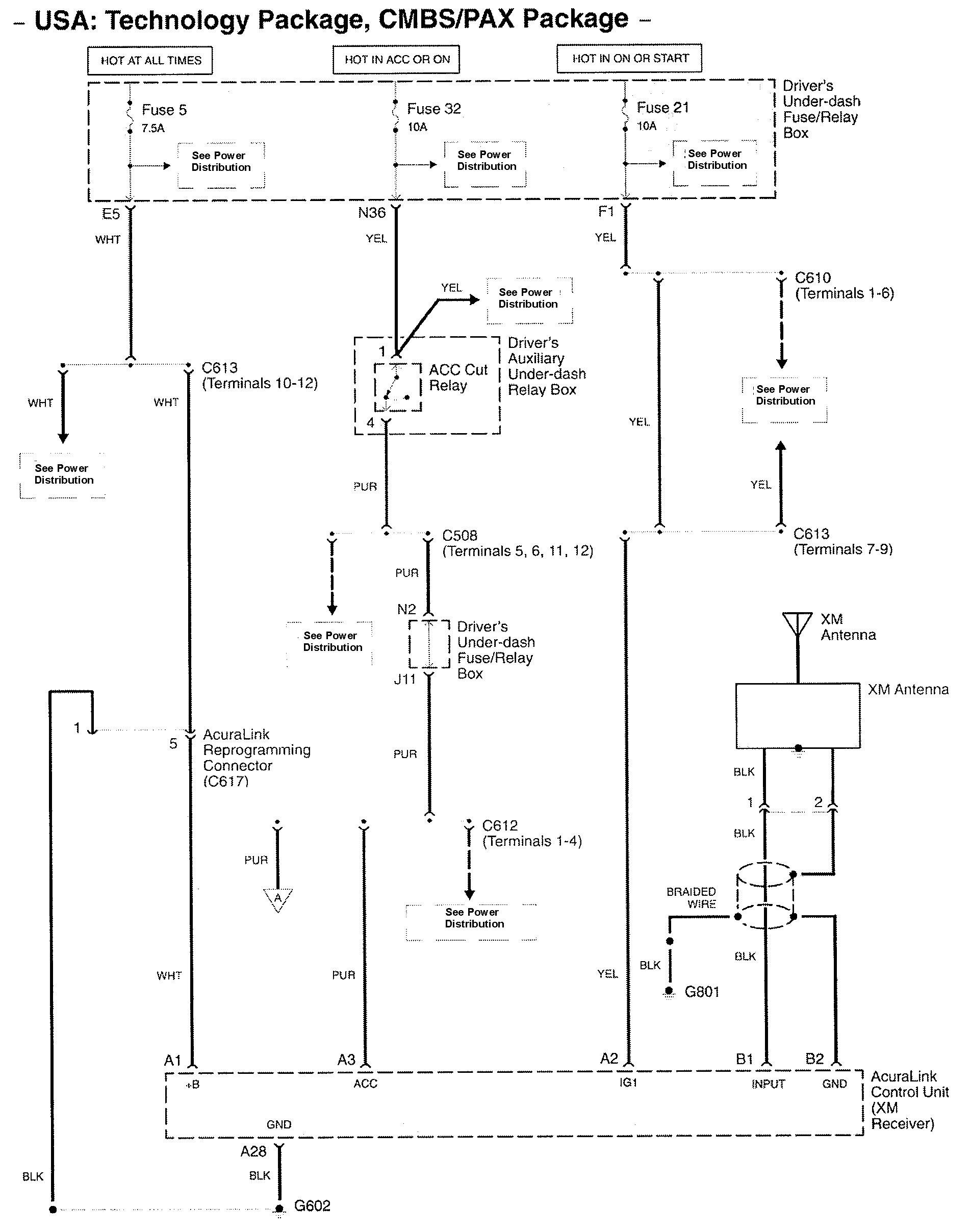
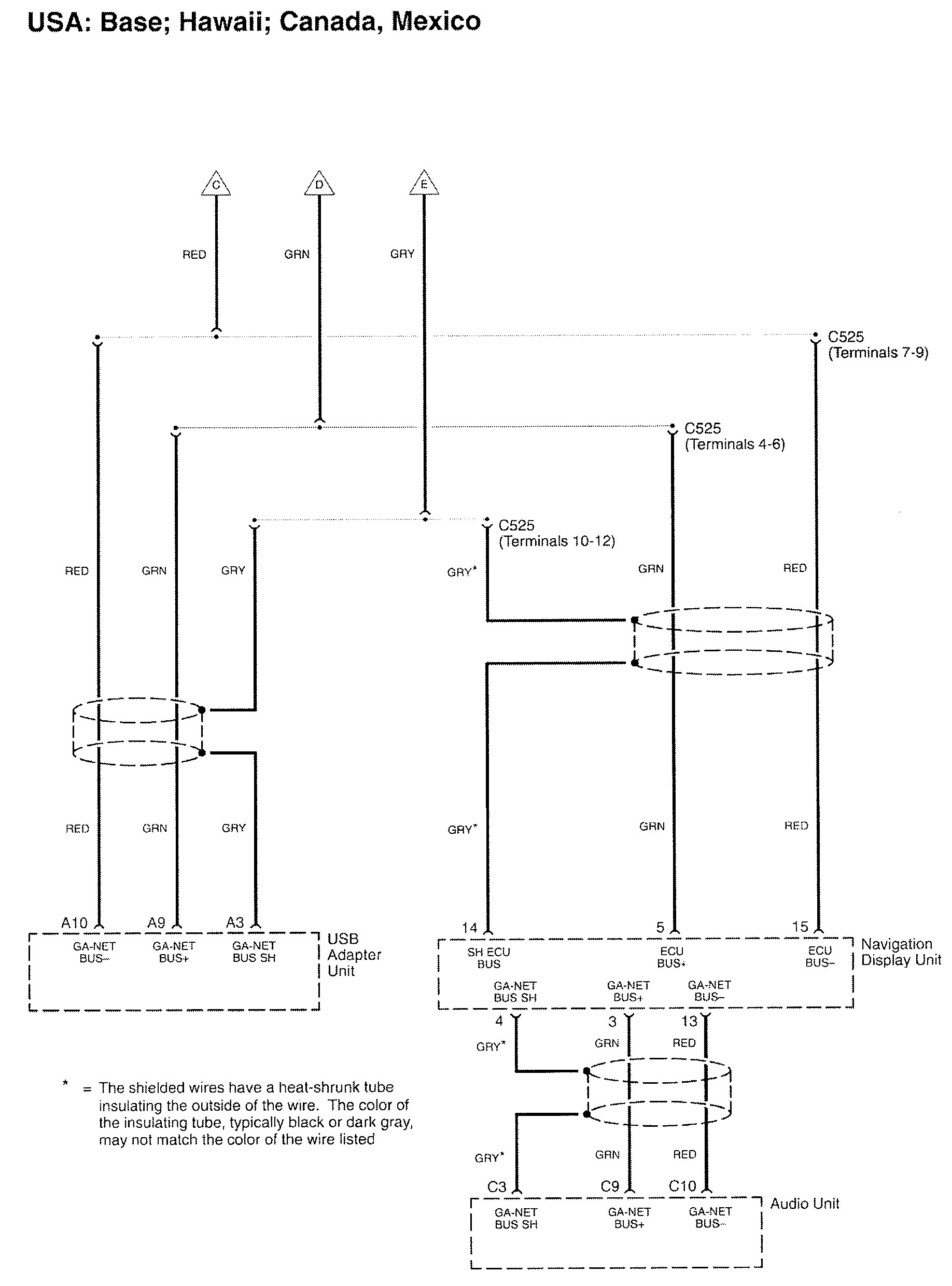
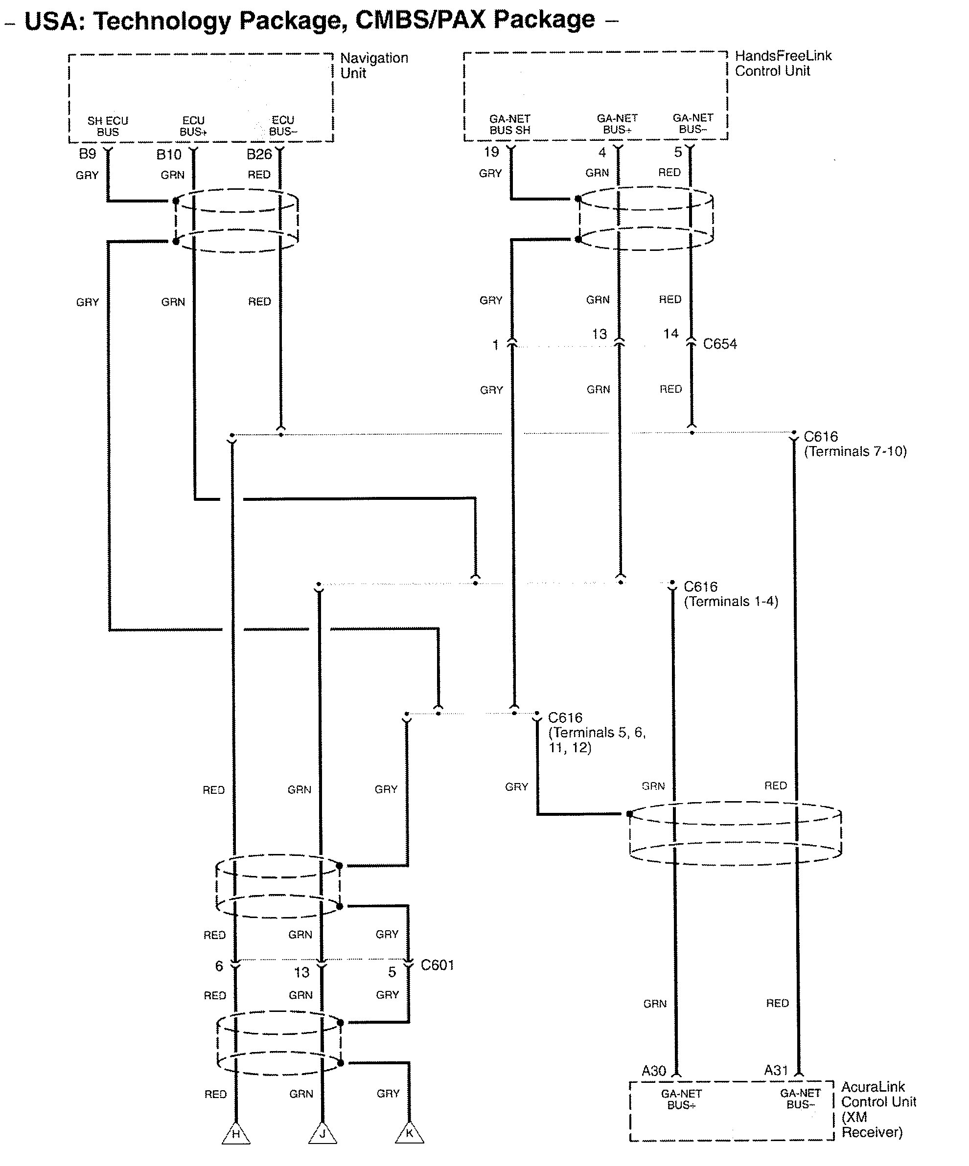
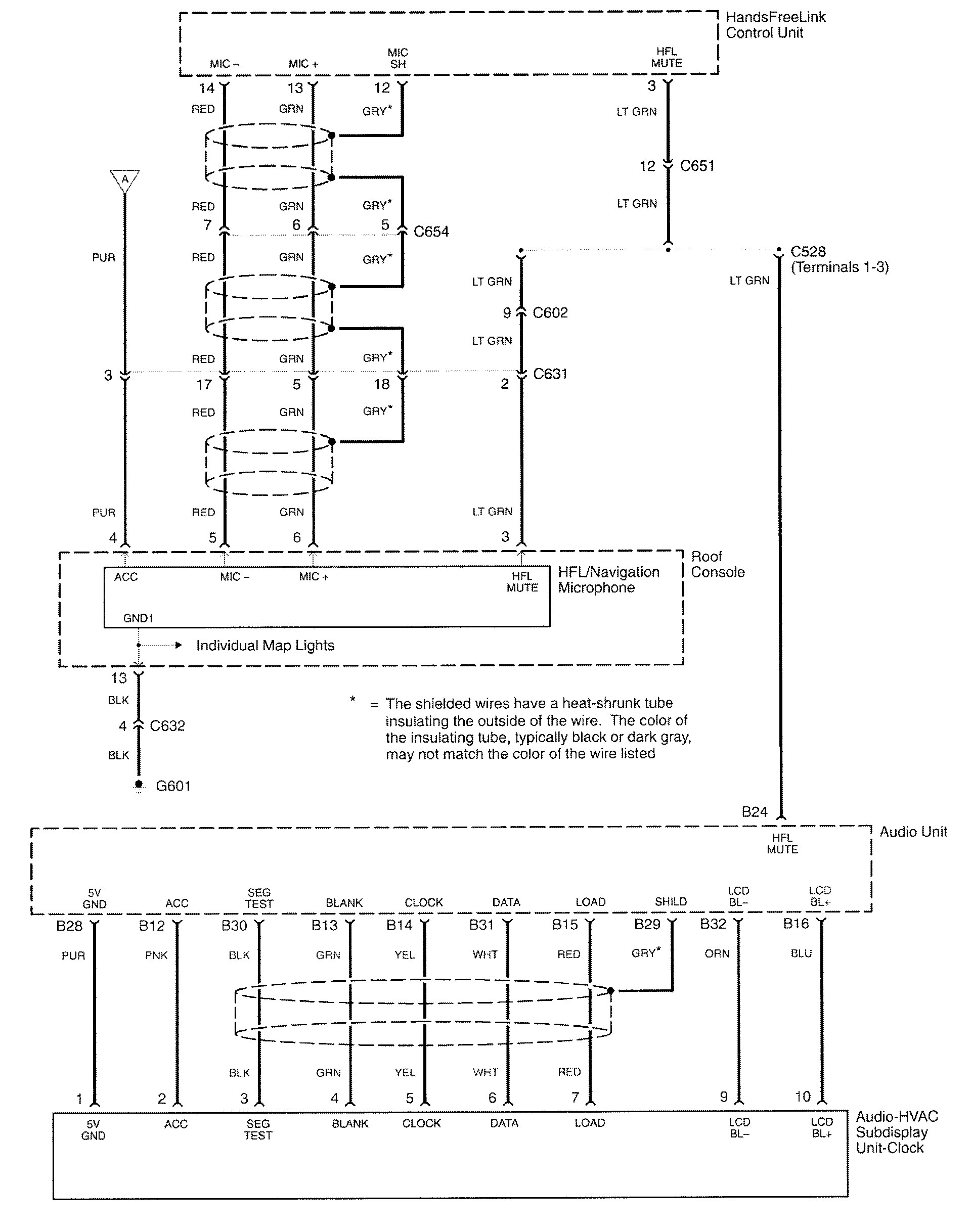
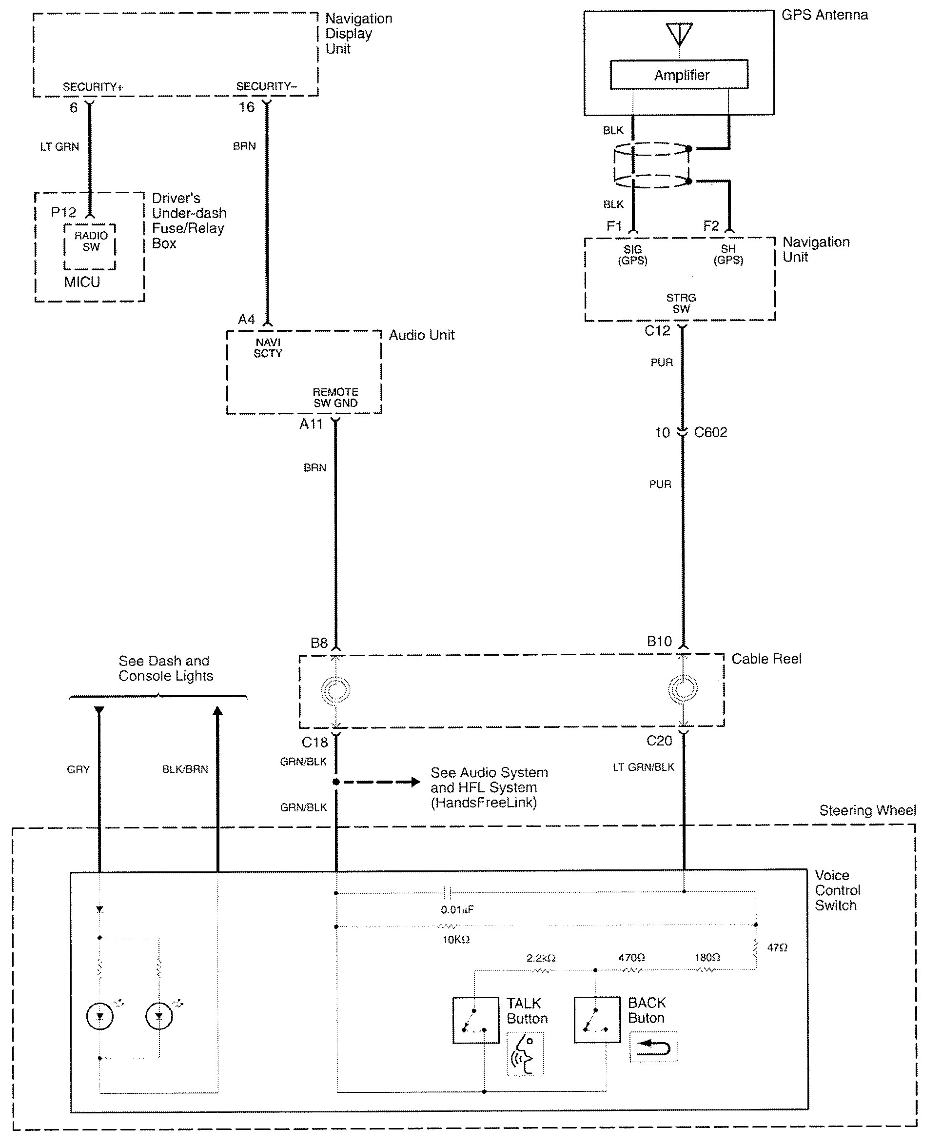
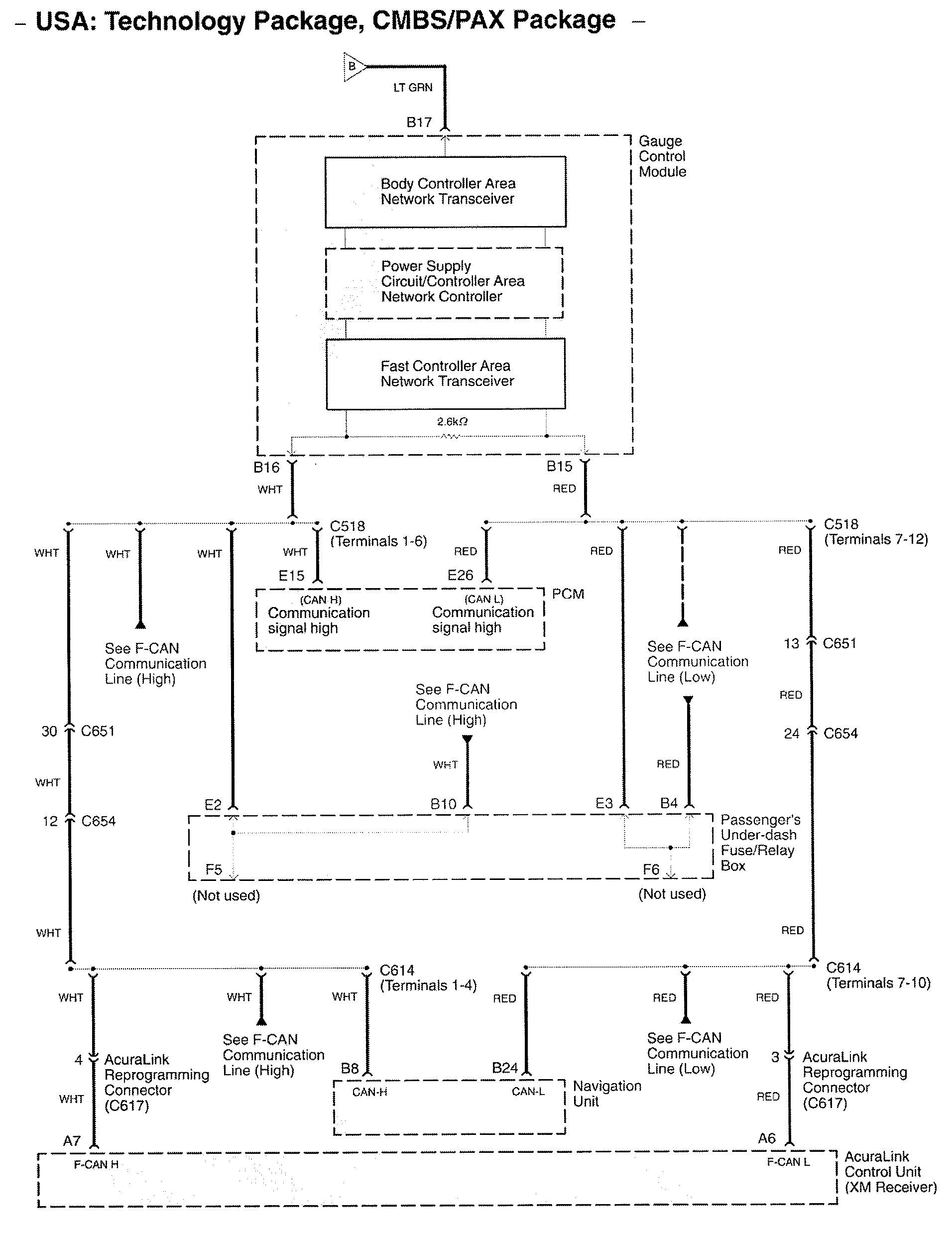
Acura RL (2010) – wiring diagrams – navigation system
Year of productions: 2010
Navigation system
Version 1










Version 2













WARNING: Terminal and harness assignments for individual connectors will vary depending on vehicle equipment level, model, and market.
