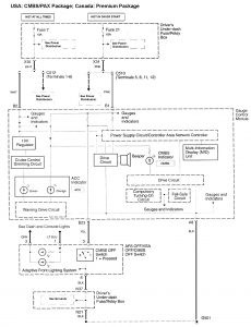
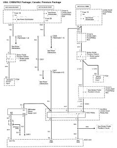
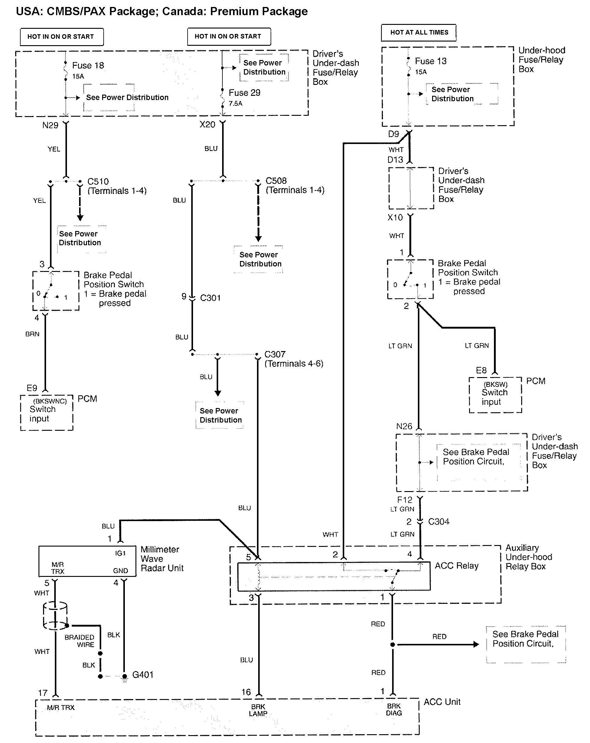
Acura RL (2010) – wiring diagrams – collision mitigation brake system
Year of productions: 2010
Collision mitigation brake system



WARNING: Terminal and harness assignments for individual connectors will vary depending on vehicle equipment level, model, and market.
