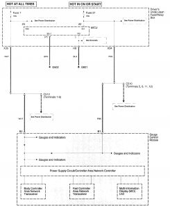
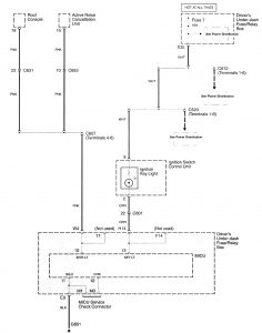
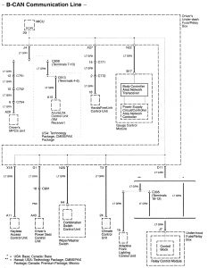
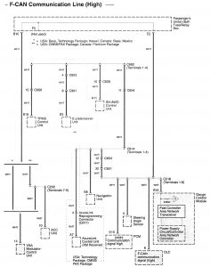
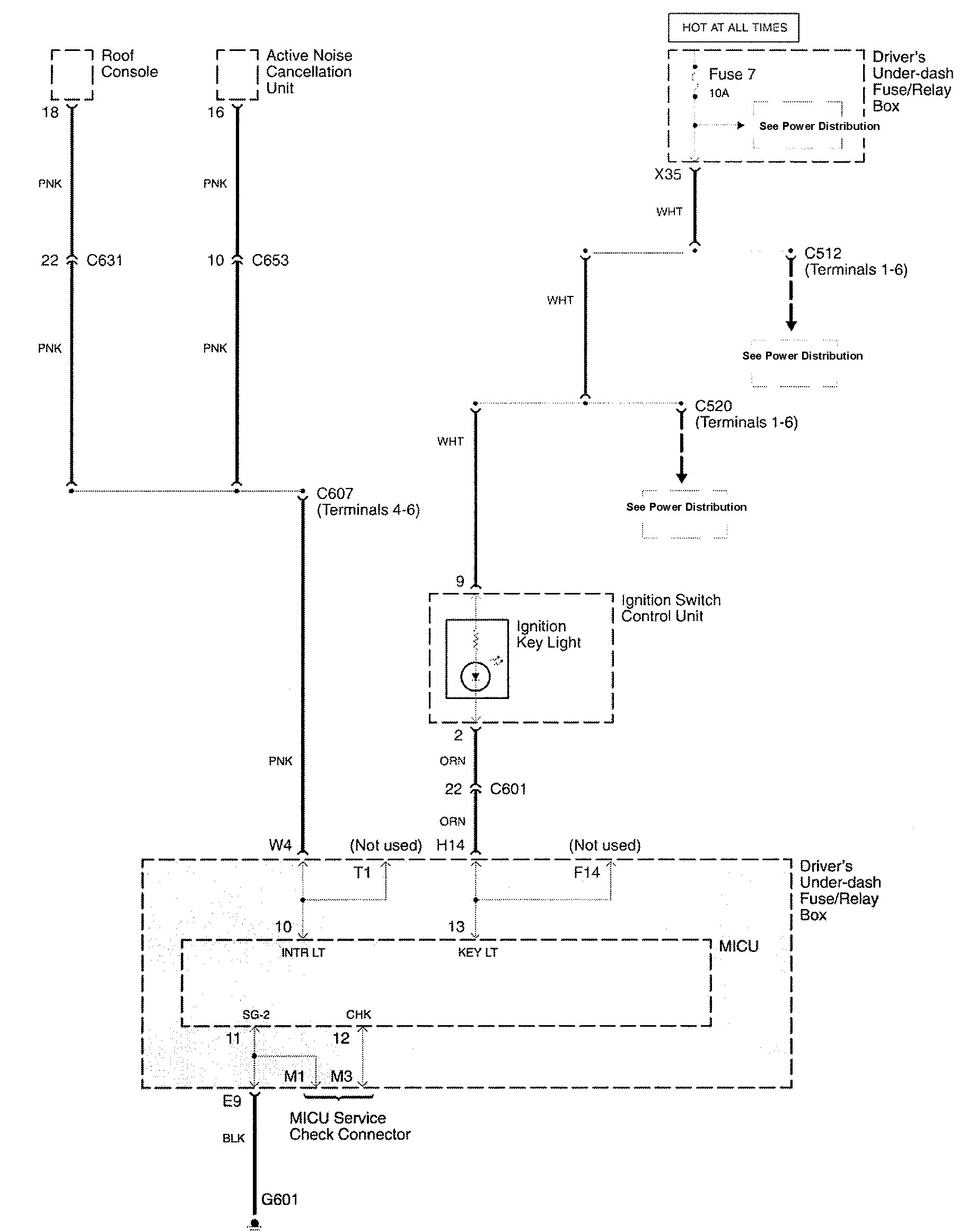
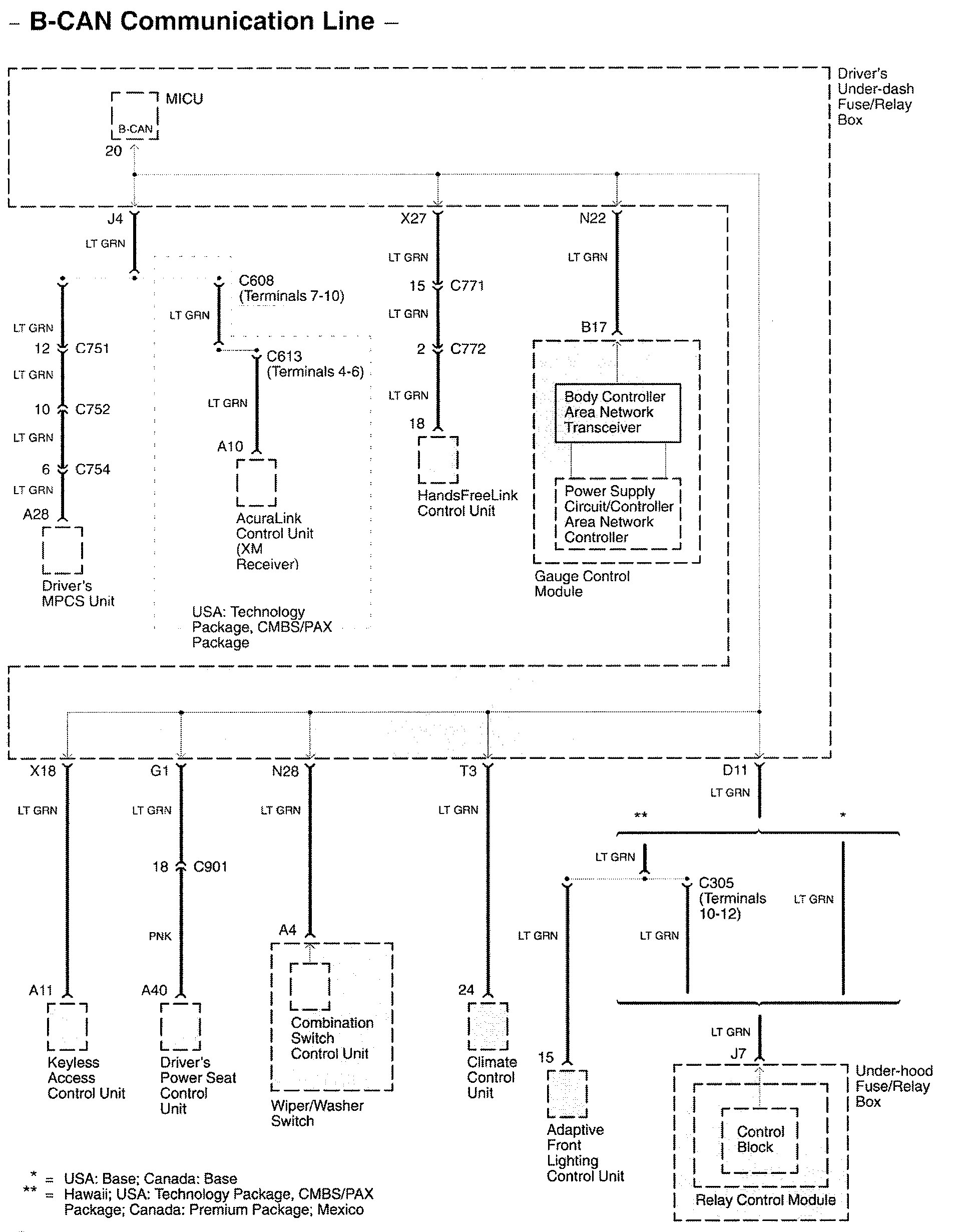
Acura RL (2009) – wiring diagrams – dashboard integrated central electronic
Year of productions: 2009
Dashboard integrated central electronic





WARNING: Terminal and harness assignments for individual connectors will vary depending on vehicle equipment level, model, and market.
