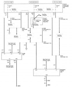
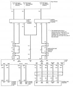
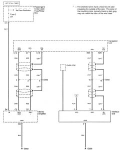
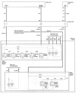
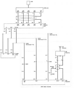
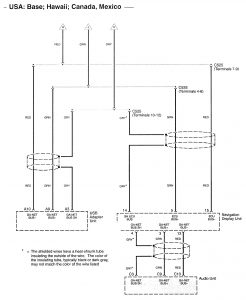
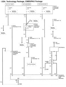
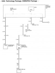
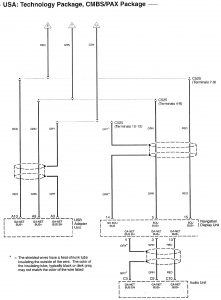
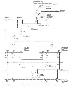
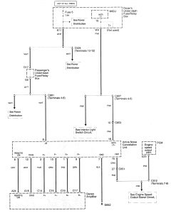
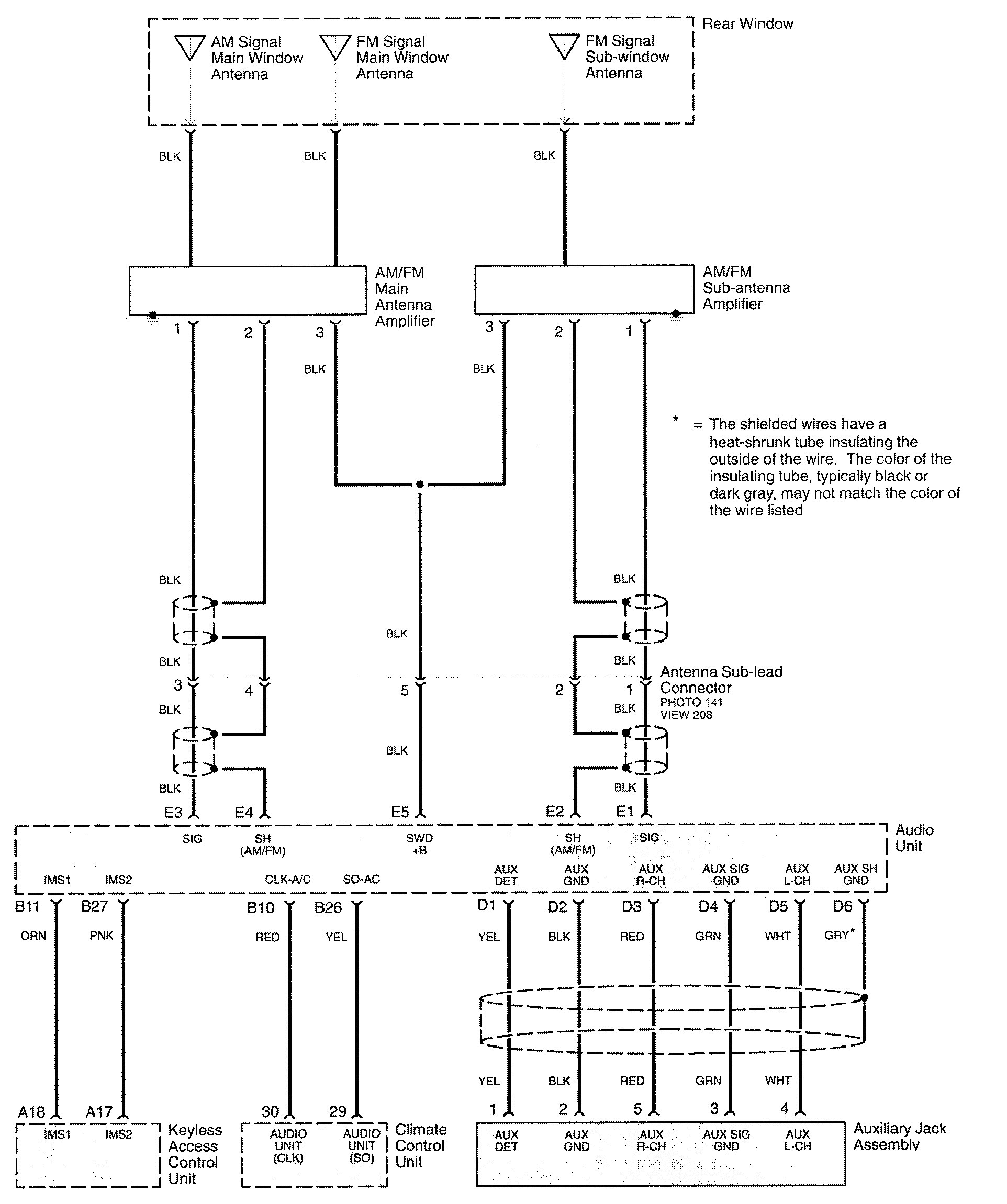
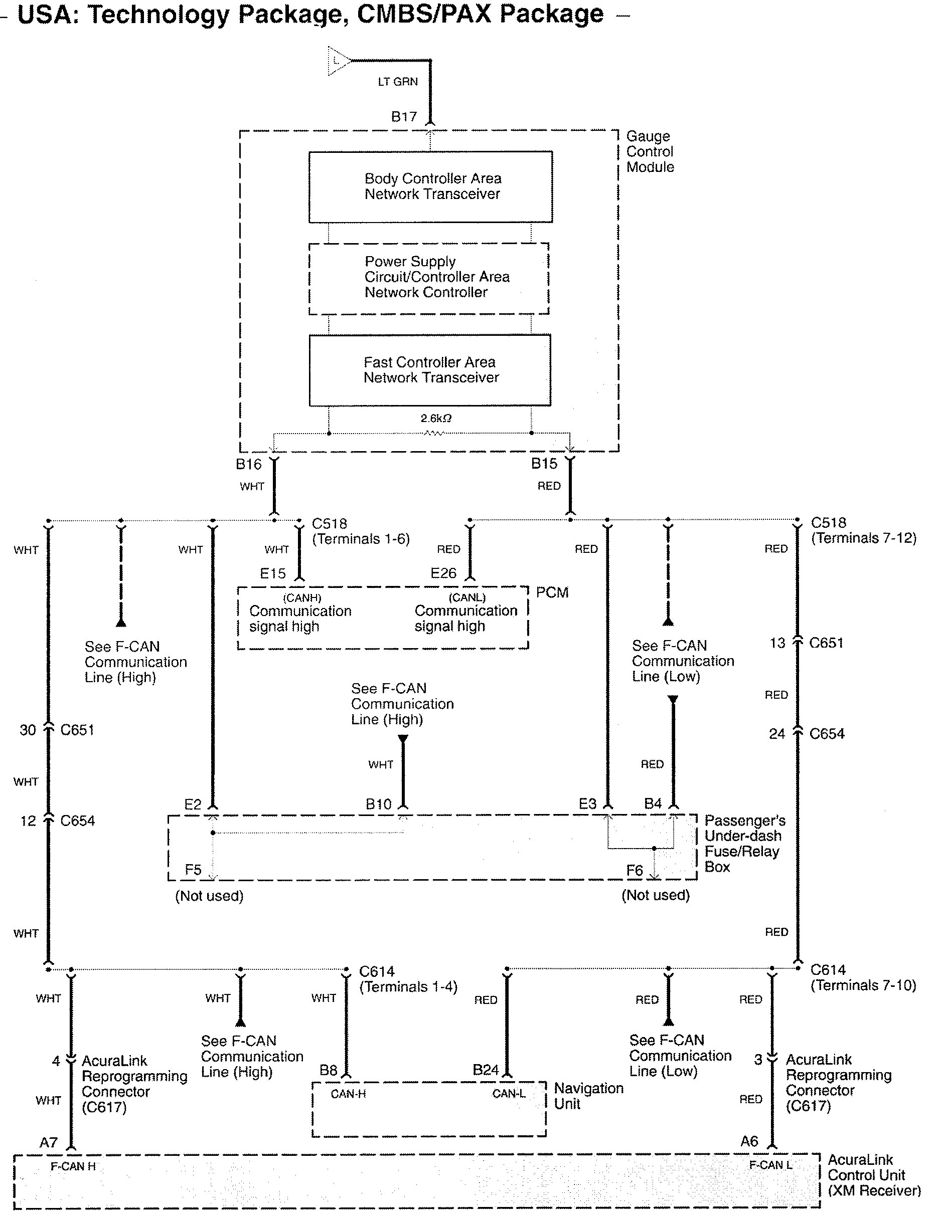
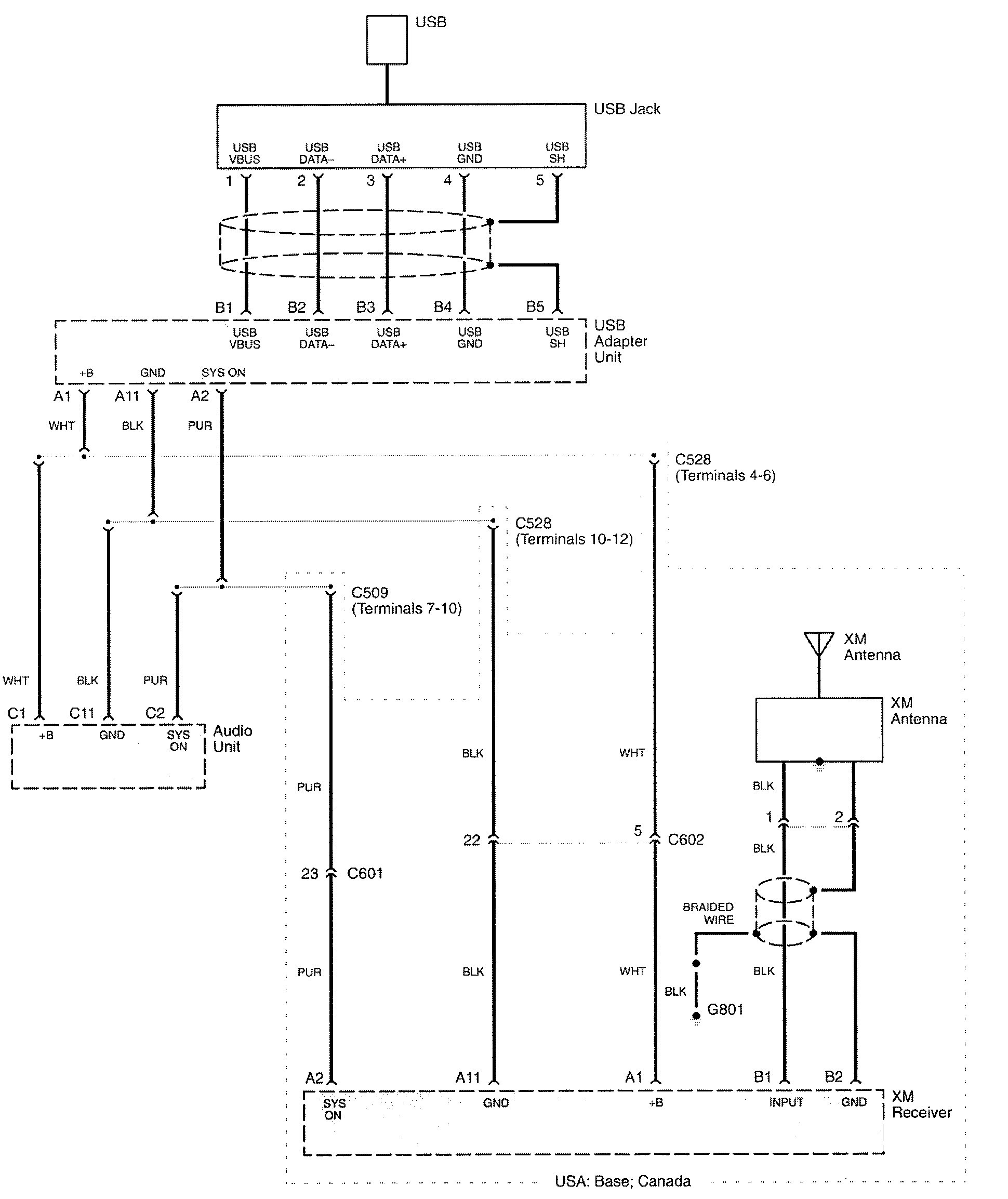
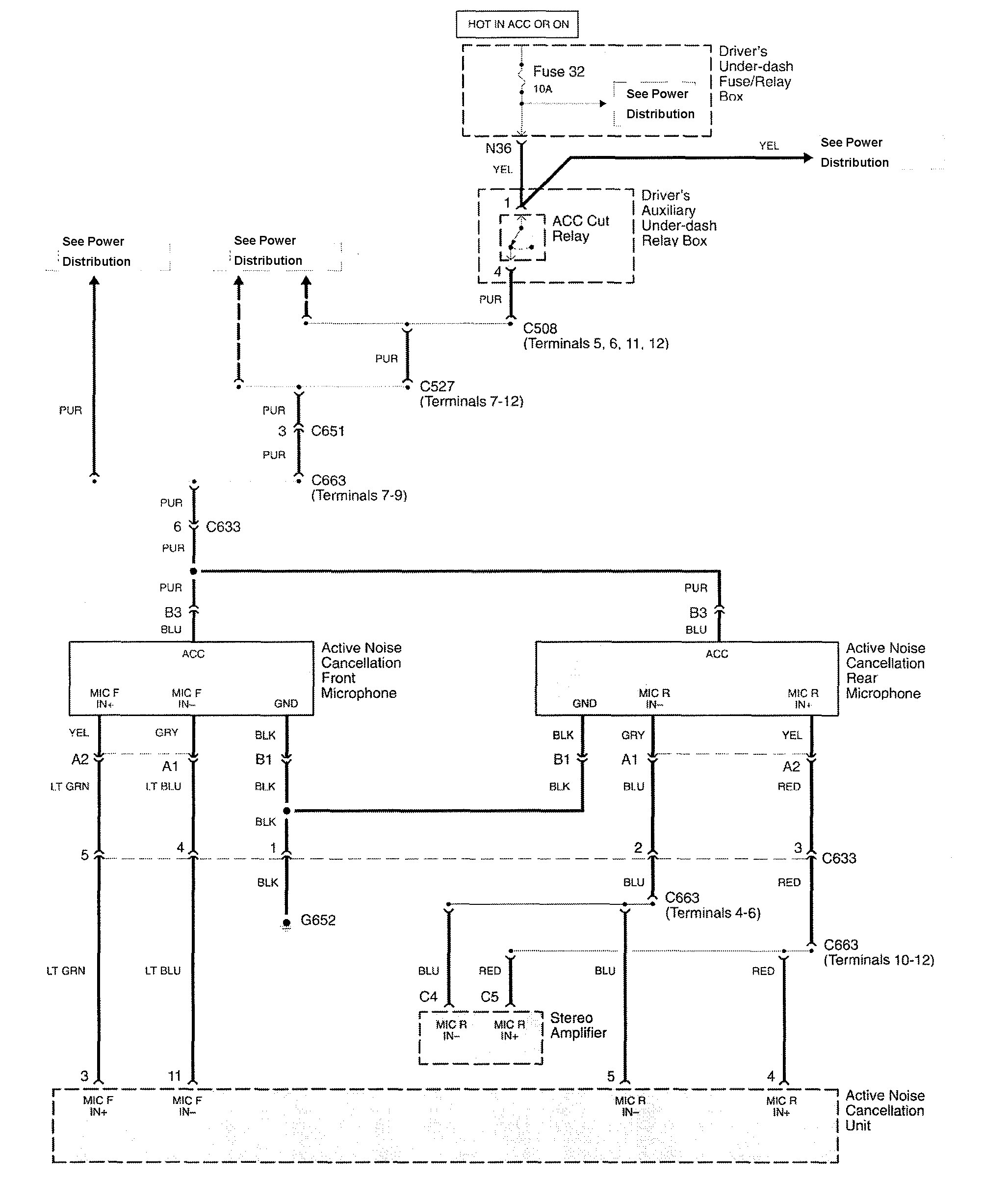
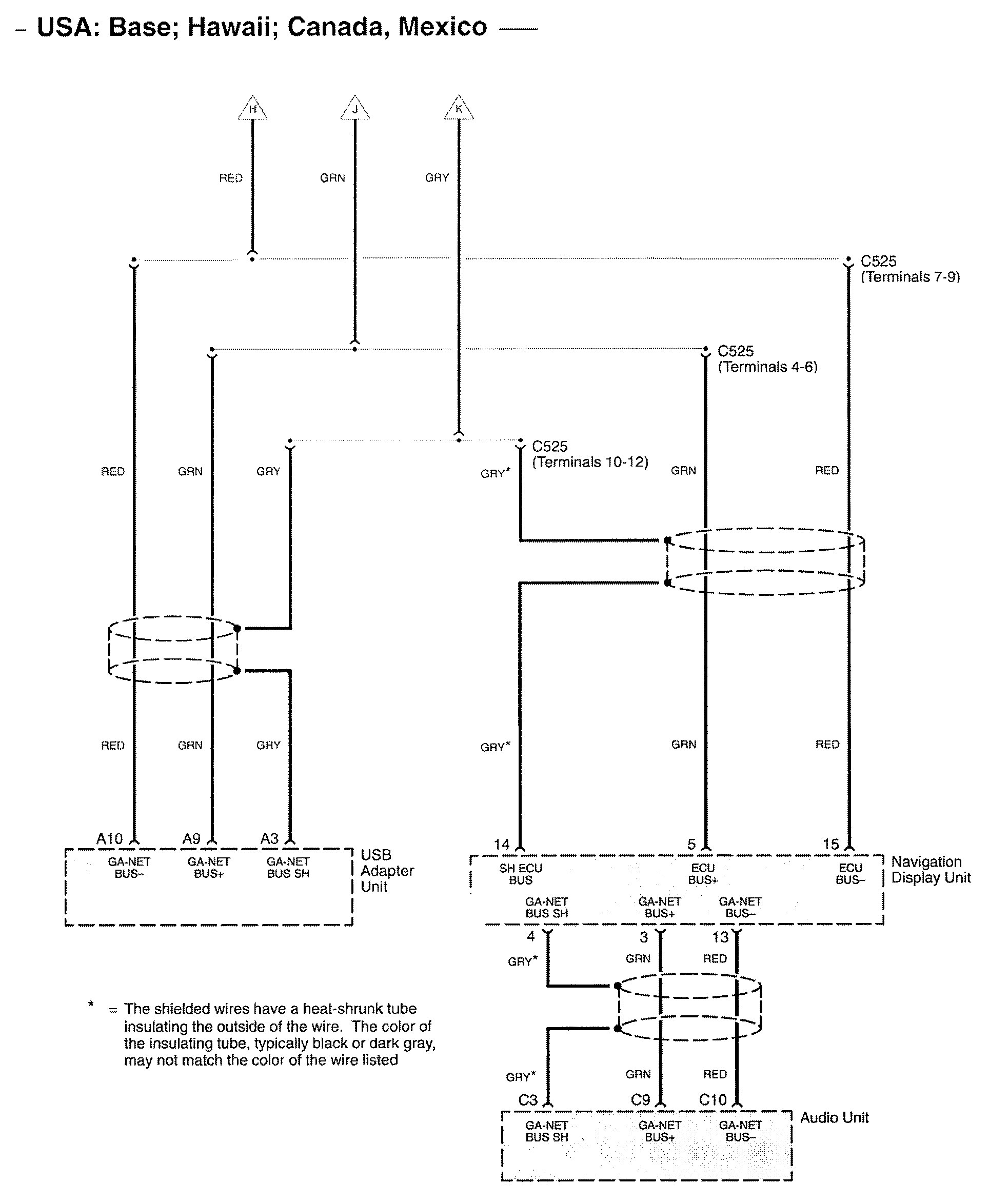
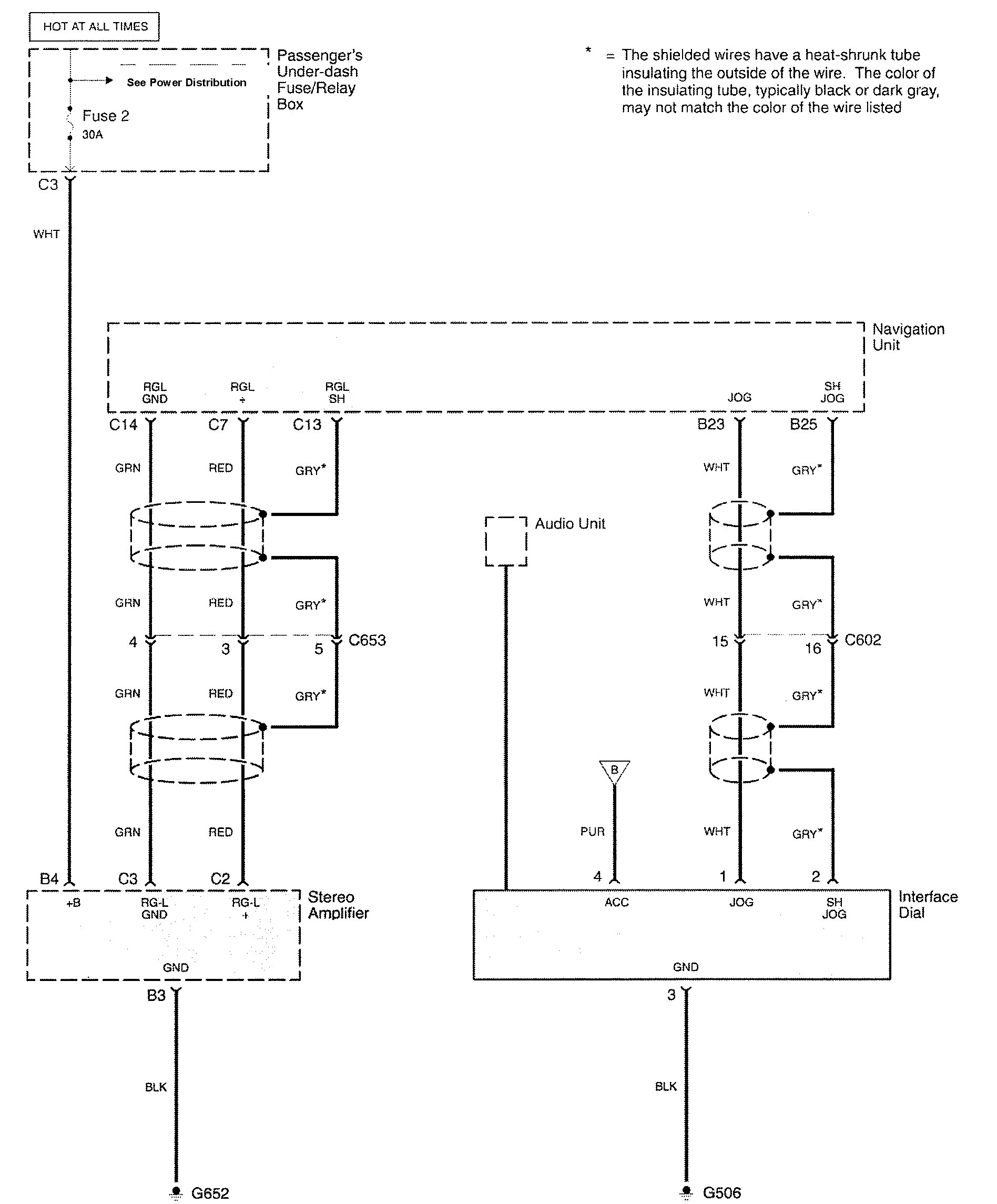
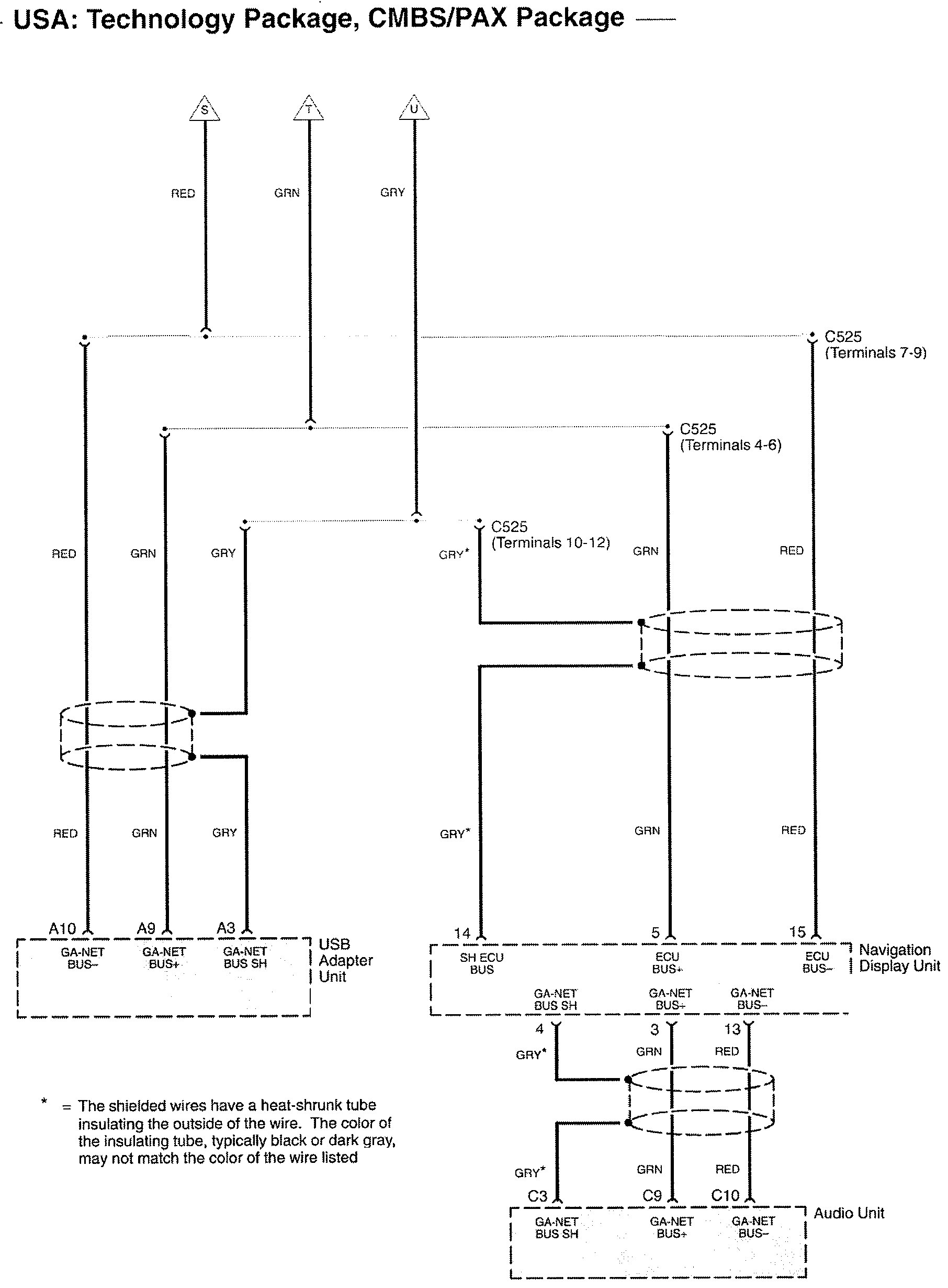
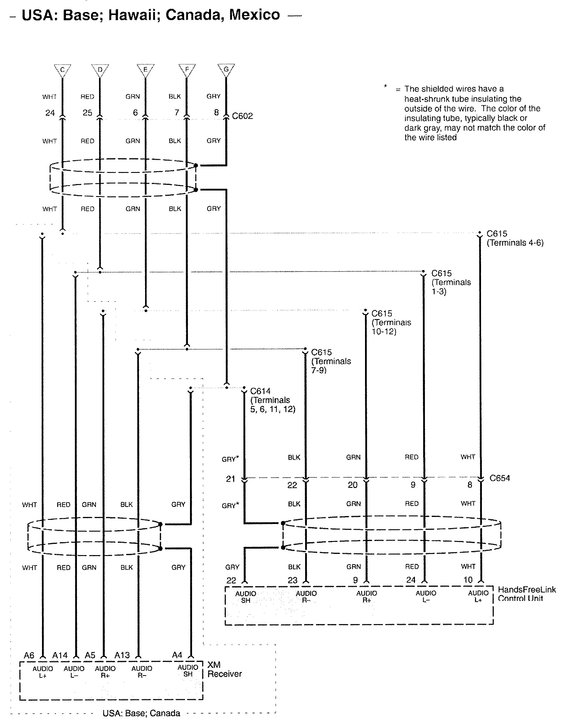
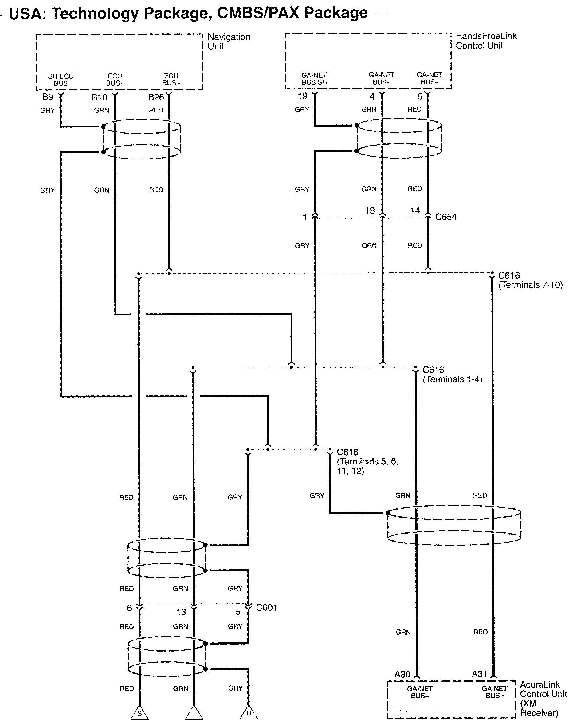
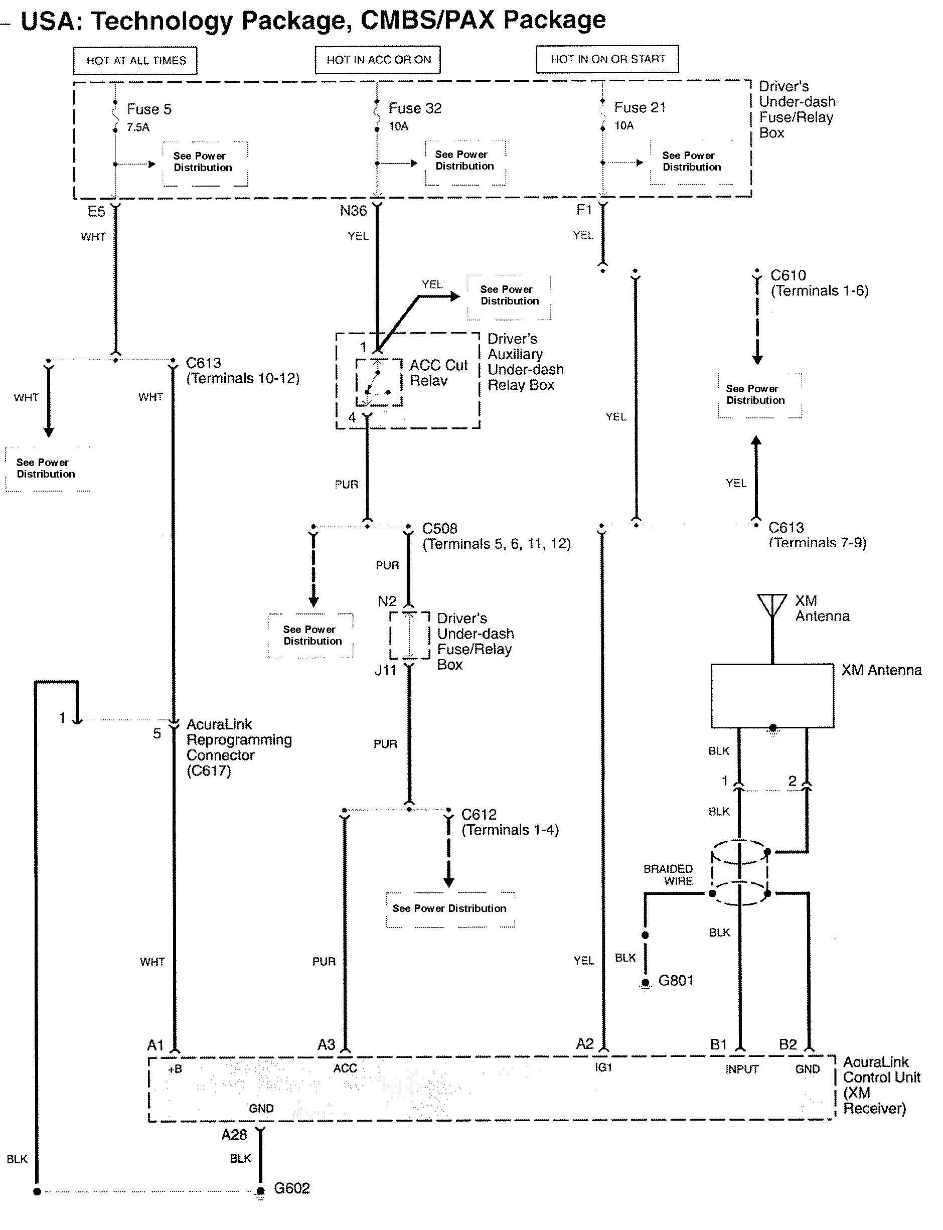
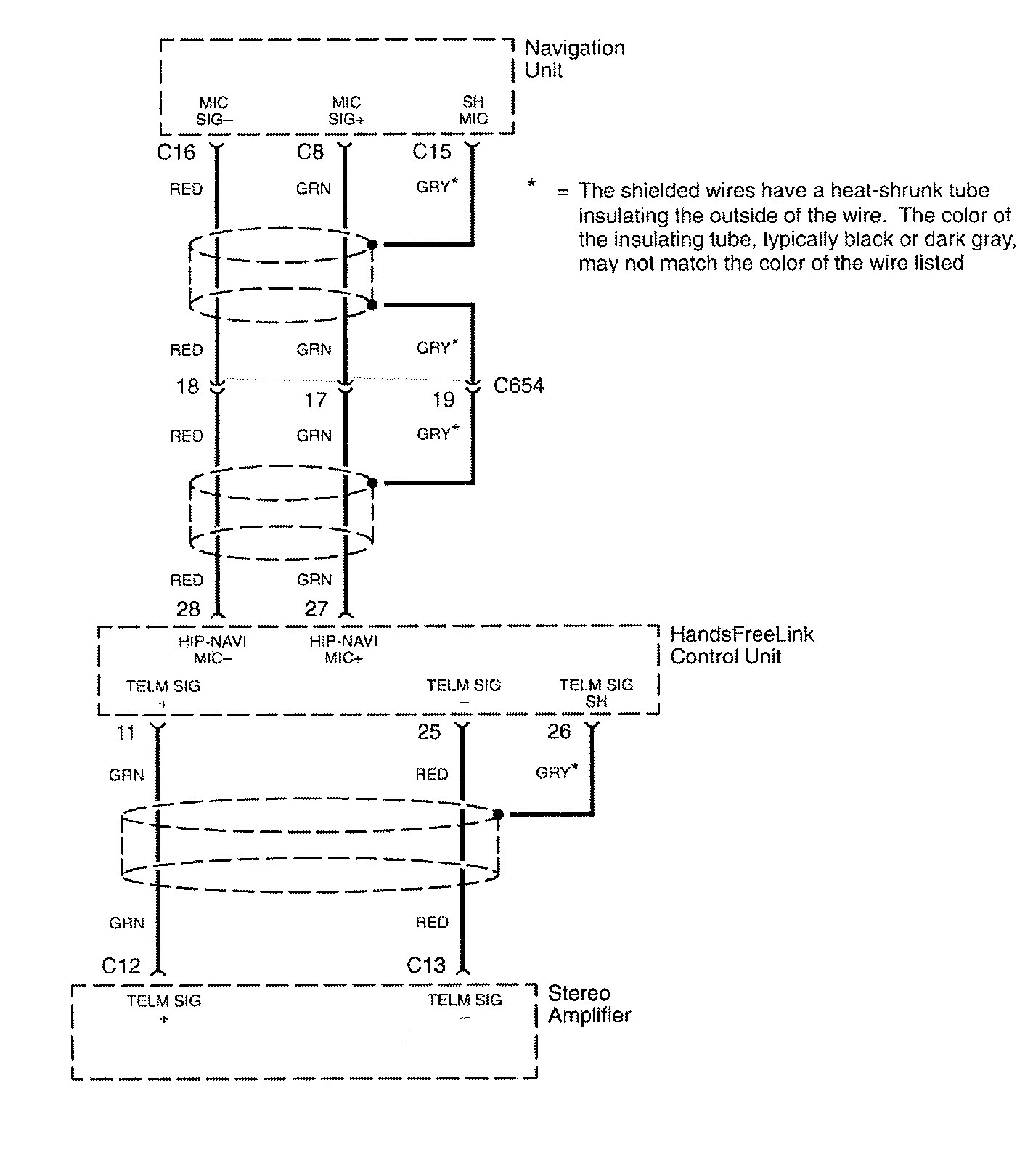
Acura RL (2009 – 2010) – wiring diagrams – audio
Year of productions: 2009, 2010
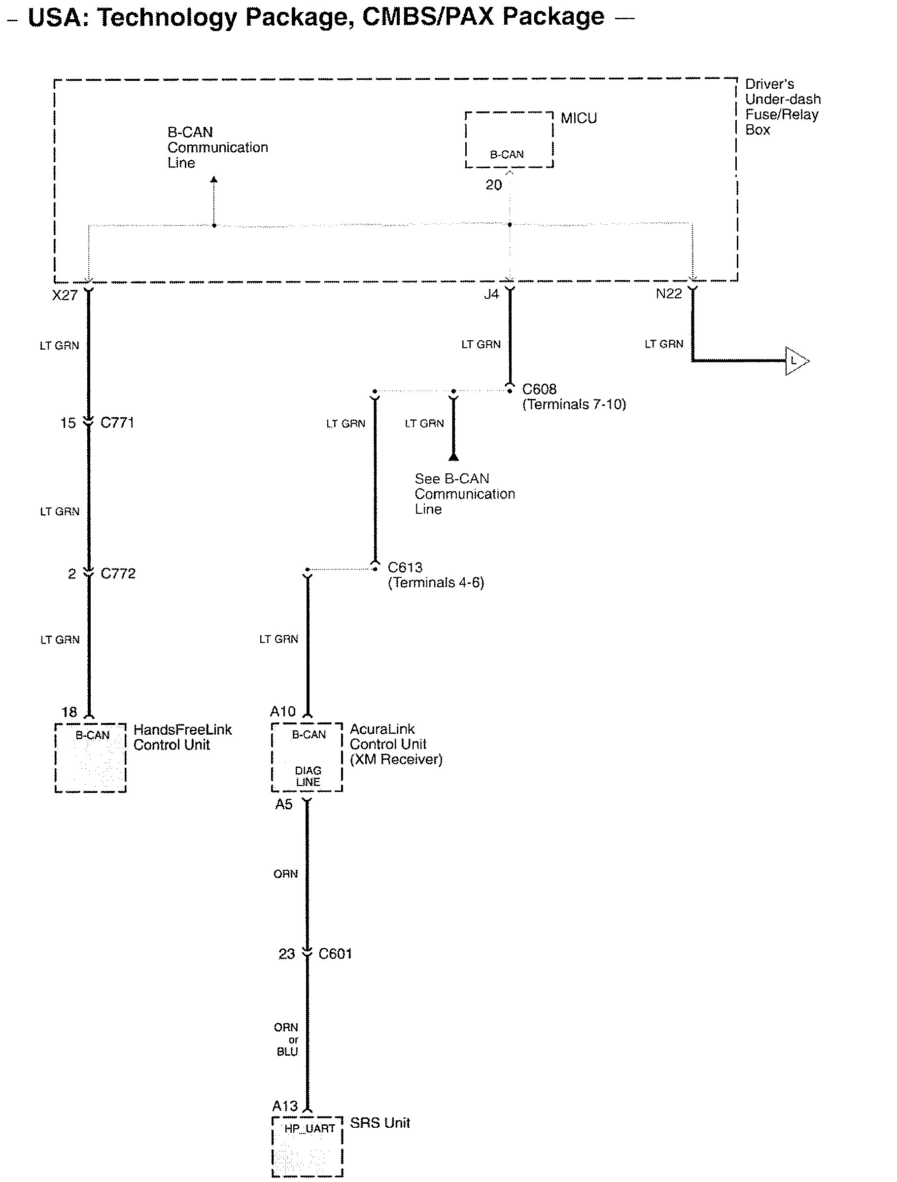
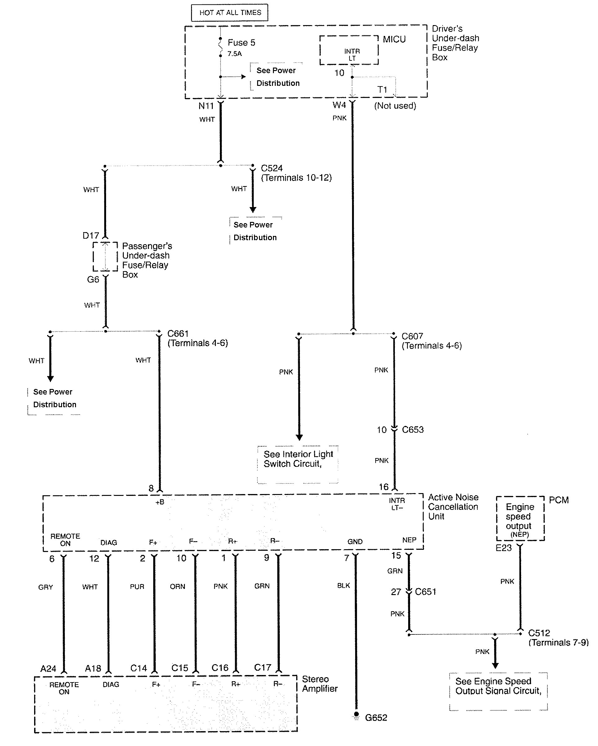
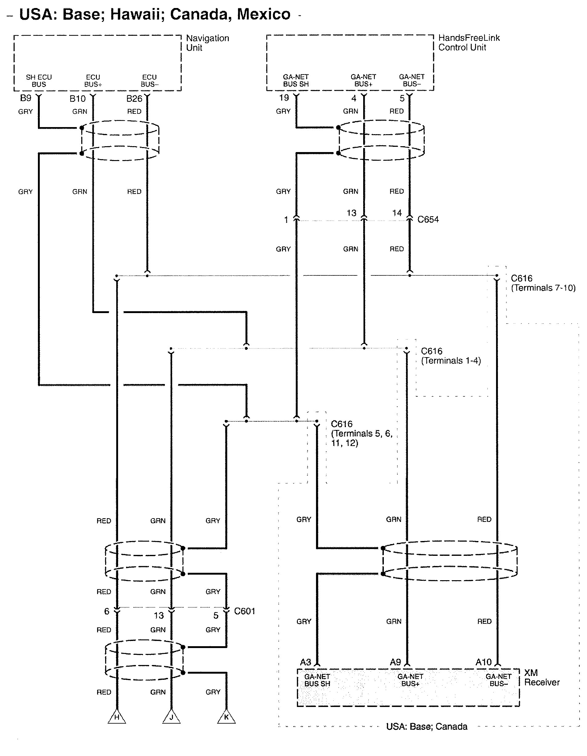
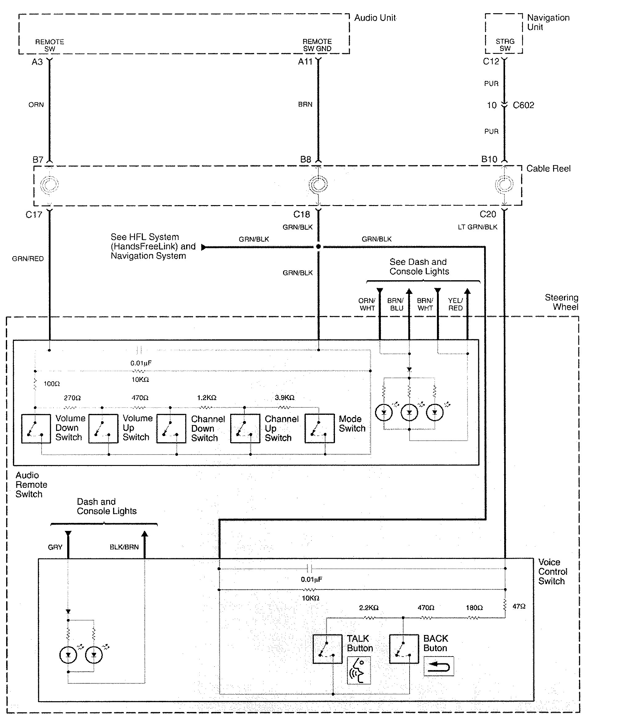
Audio
























WARNING: Terminal and harness assignments for individual connectors will vary depending on vehicle equipment level, model, and market.
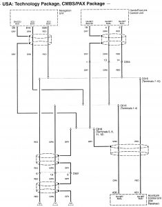
Year of productions: 2009, 2010
























WARNING: Terminal and harness assignments for individual connectors will vary depending on vehicle equipment level, model, and market.
Copyright © 2026 | MH Magazine WordPress Theme by MH Themes