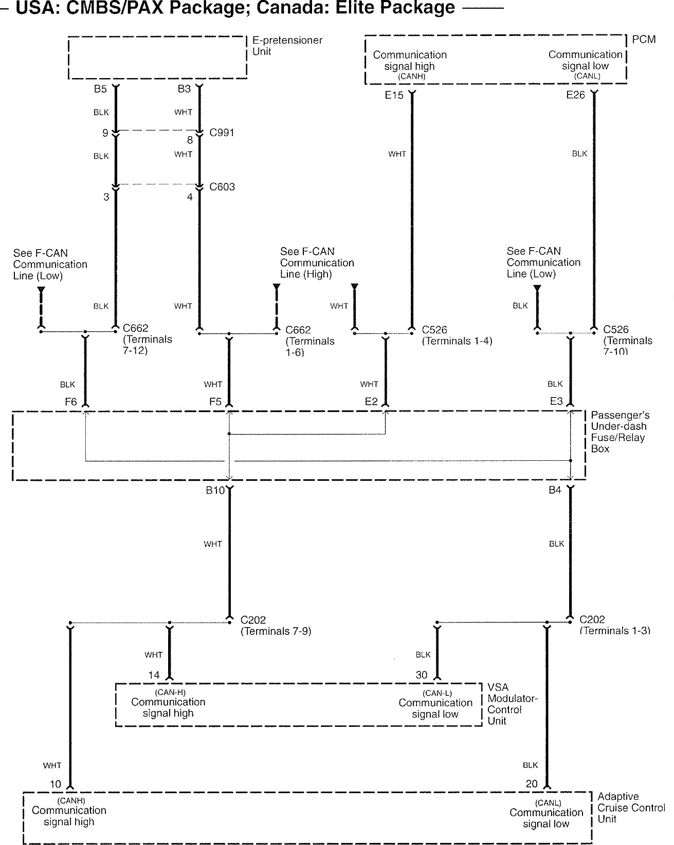
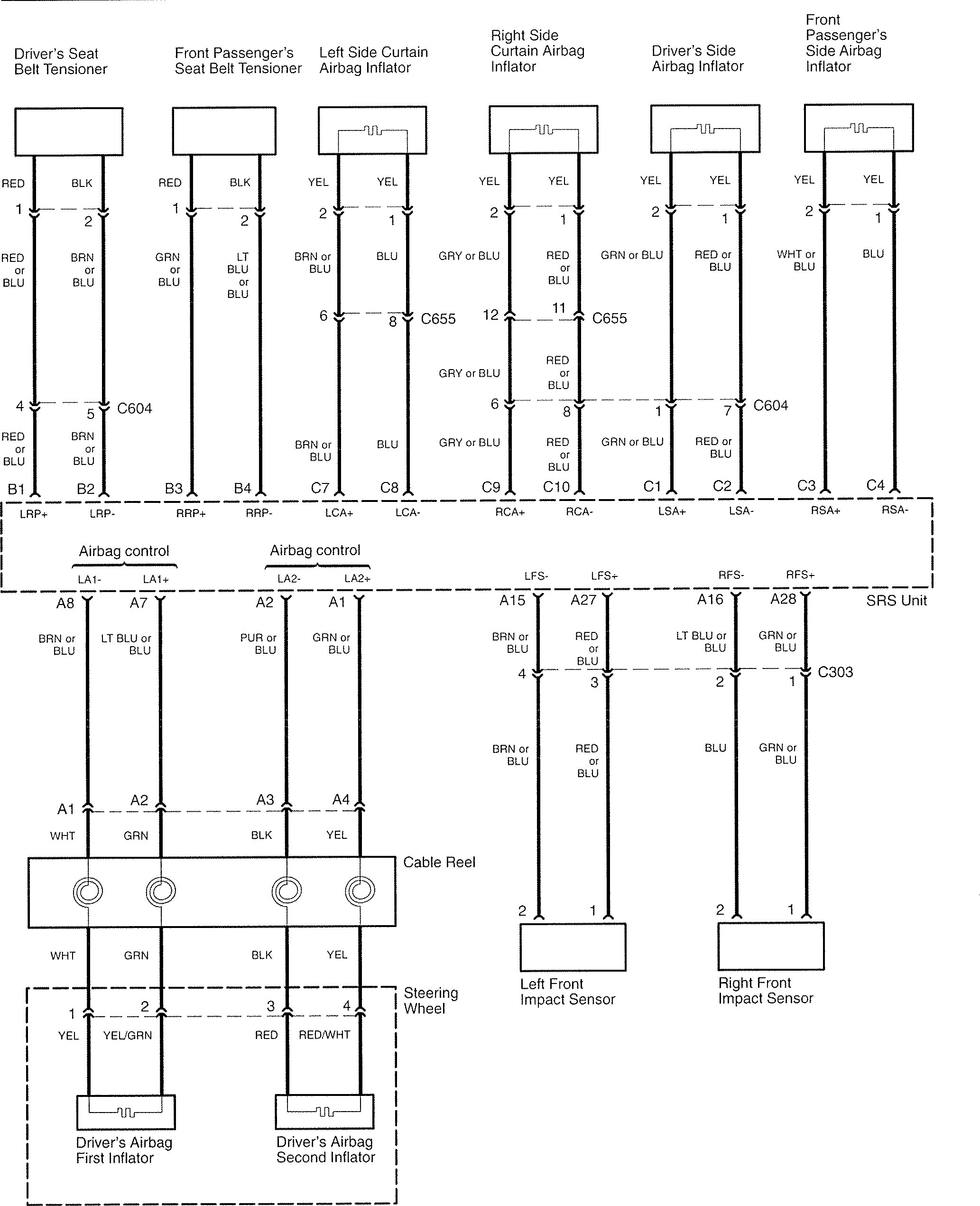
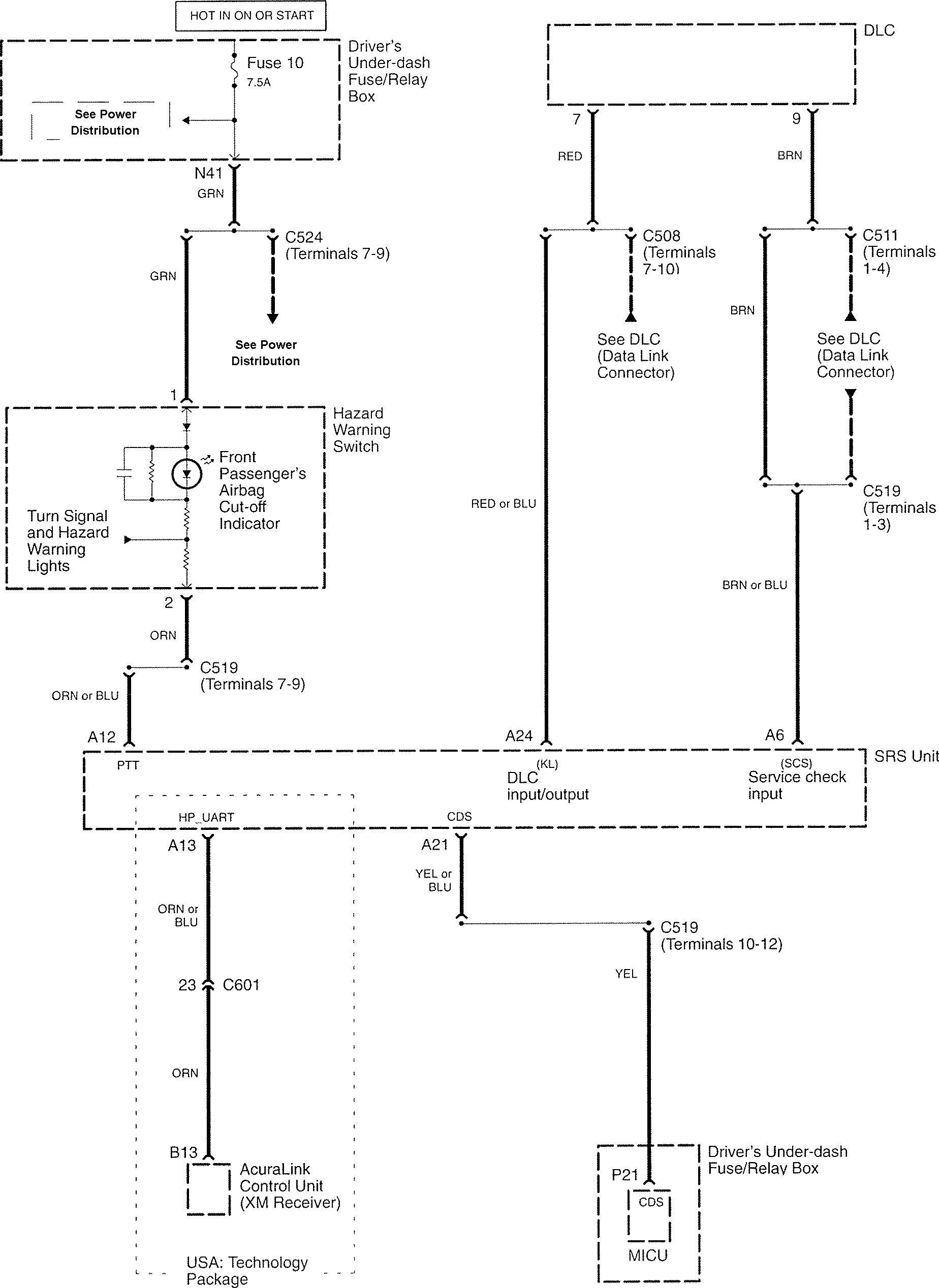
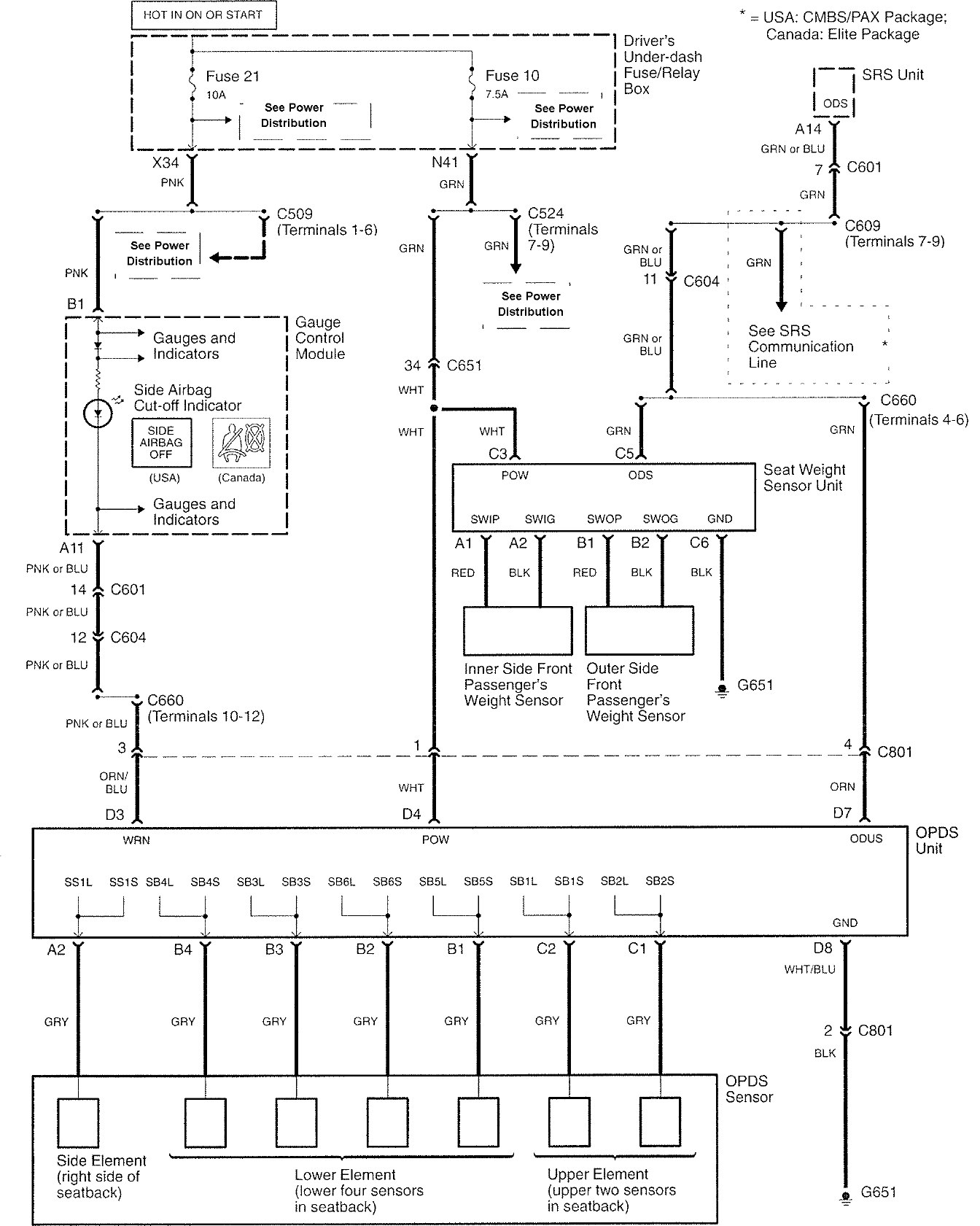
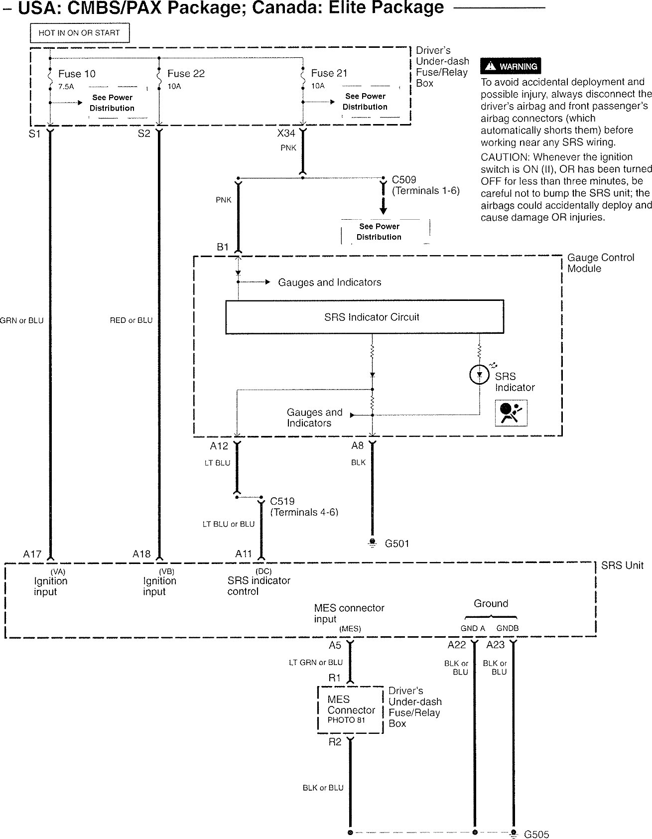
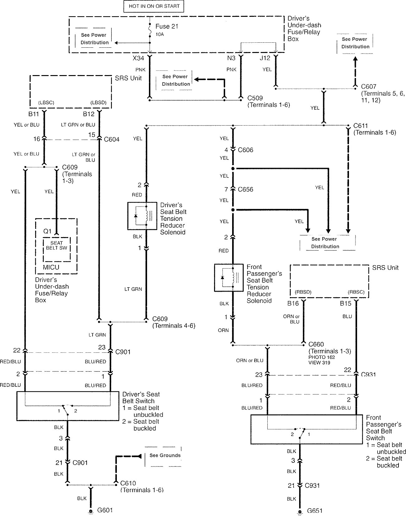
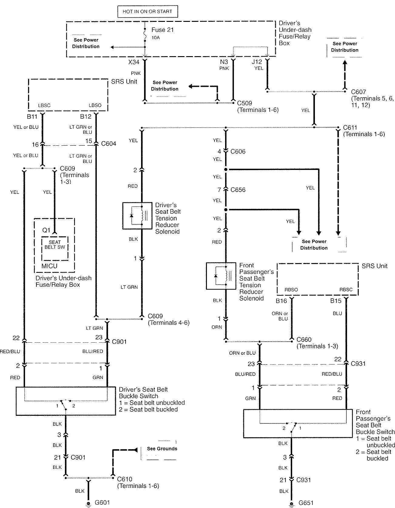
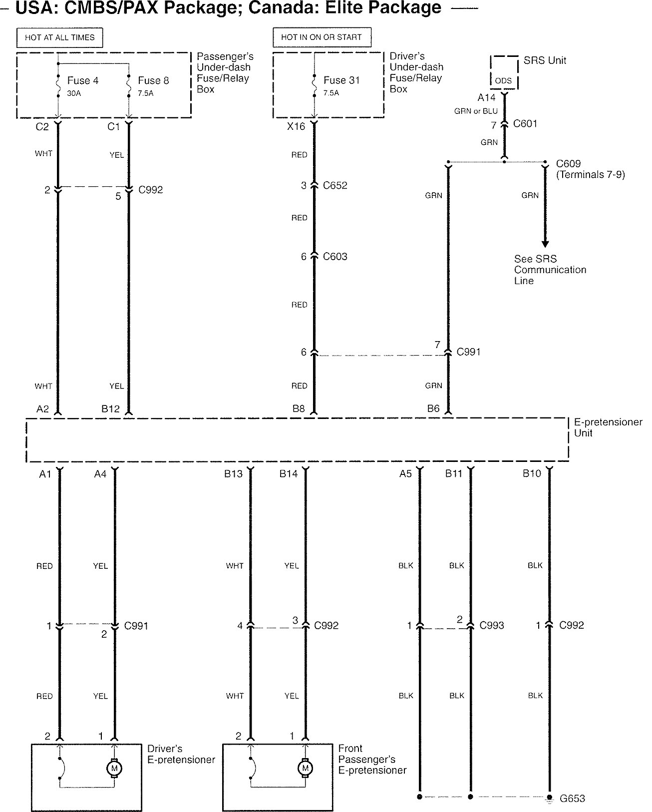
Acura RL (2008) – wiring diagrams – seat belts
Year of production: 2008
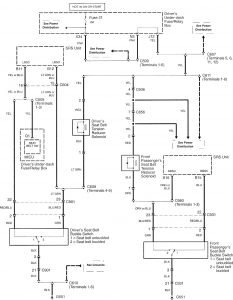
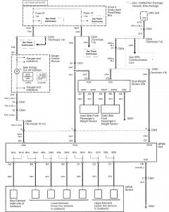
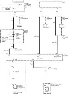
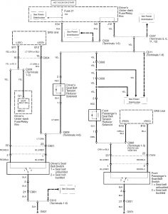
Seat belts
Version 1






Version 2



Version 3

WARNING: Terminal and harness assignments for individual connectors will vary depending on vehicle equipment level, model, and market.
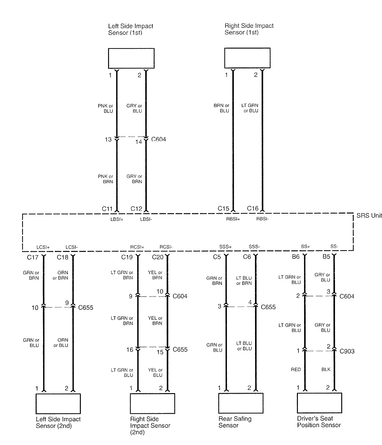
Year of production: 2008










WARNING: Terminal and harness assignments for individual connectors will vary depending on vehicle equipment level, model, and market.
Copyright © 2026 | MH Magazine WordPress Theme by MH Themes