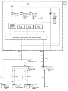
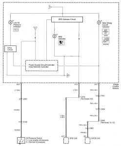
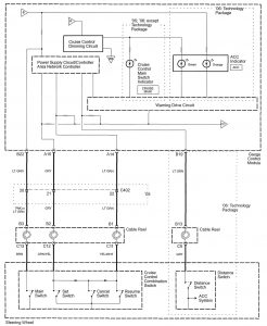
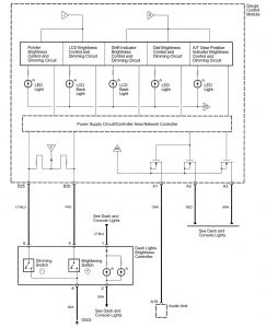
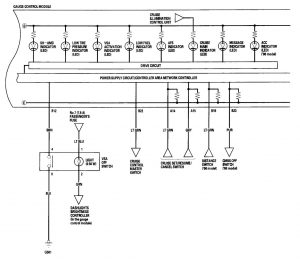
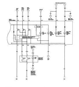
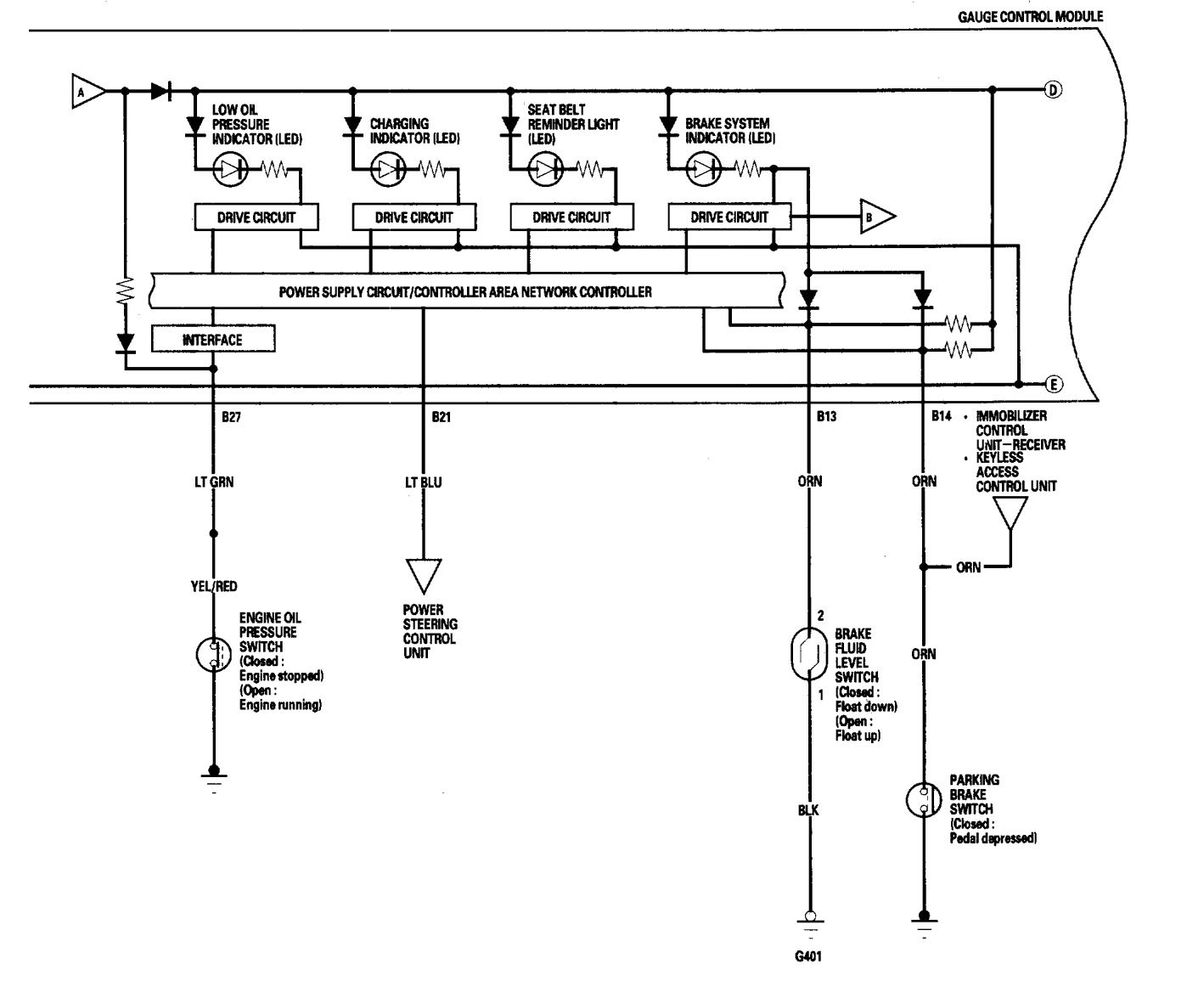
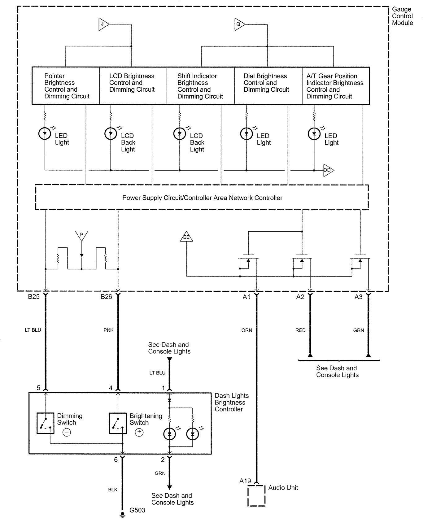
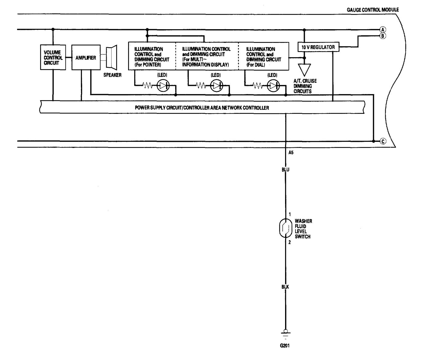
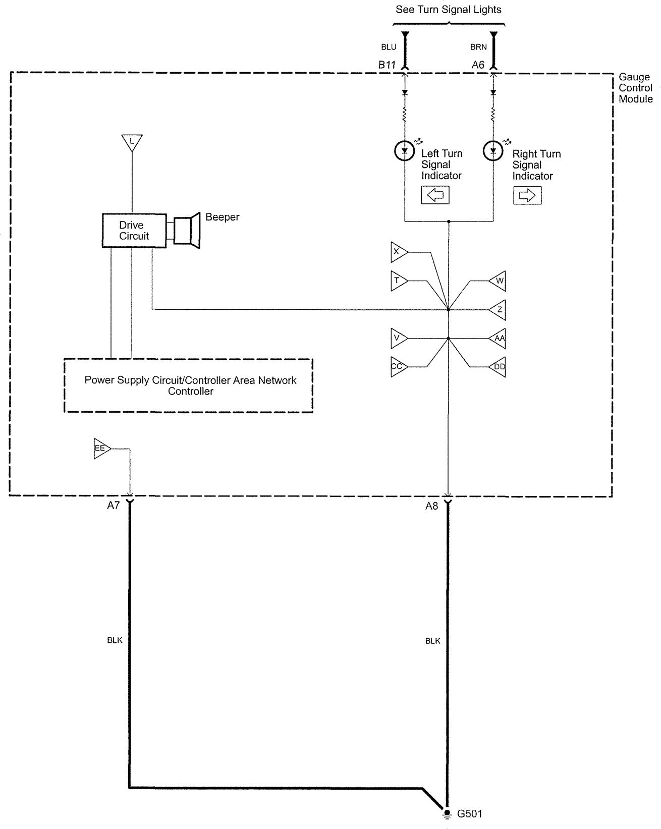
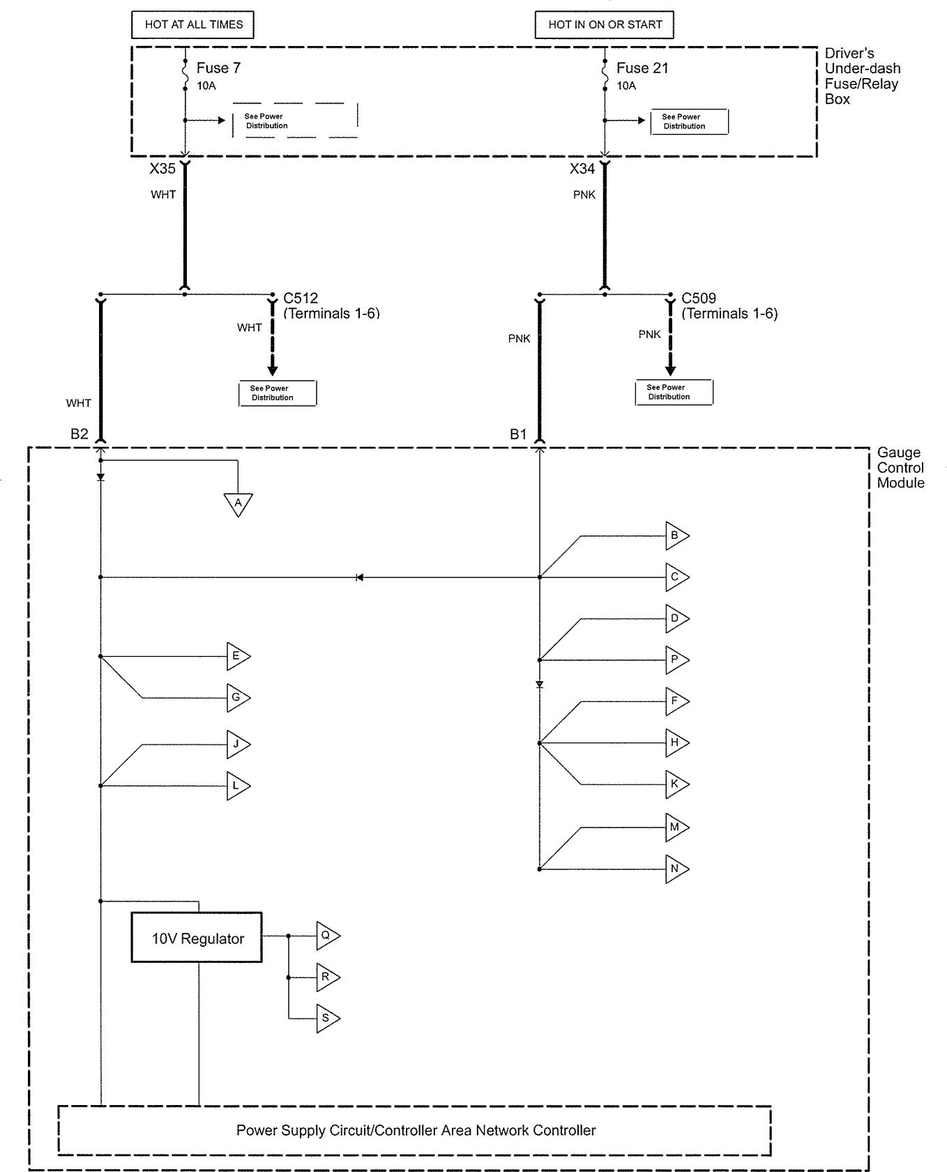
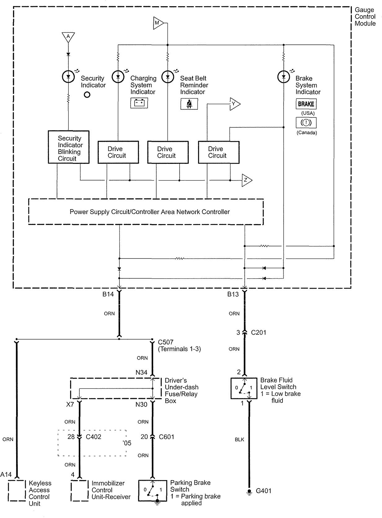
Acura RL (2006) – wiring diagrams – instrumentation
Year of production: 2006
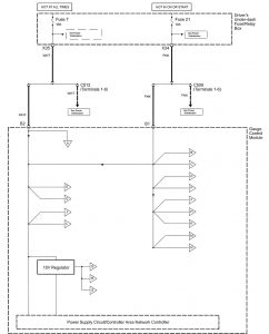
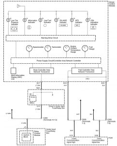
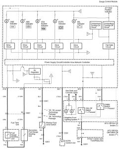
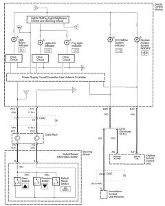
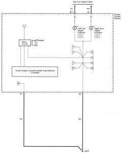
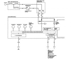
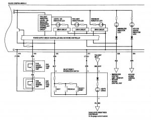
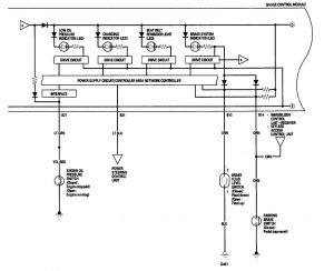
Instrumentation
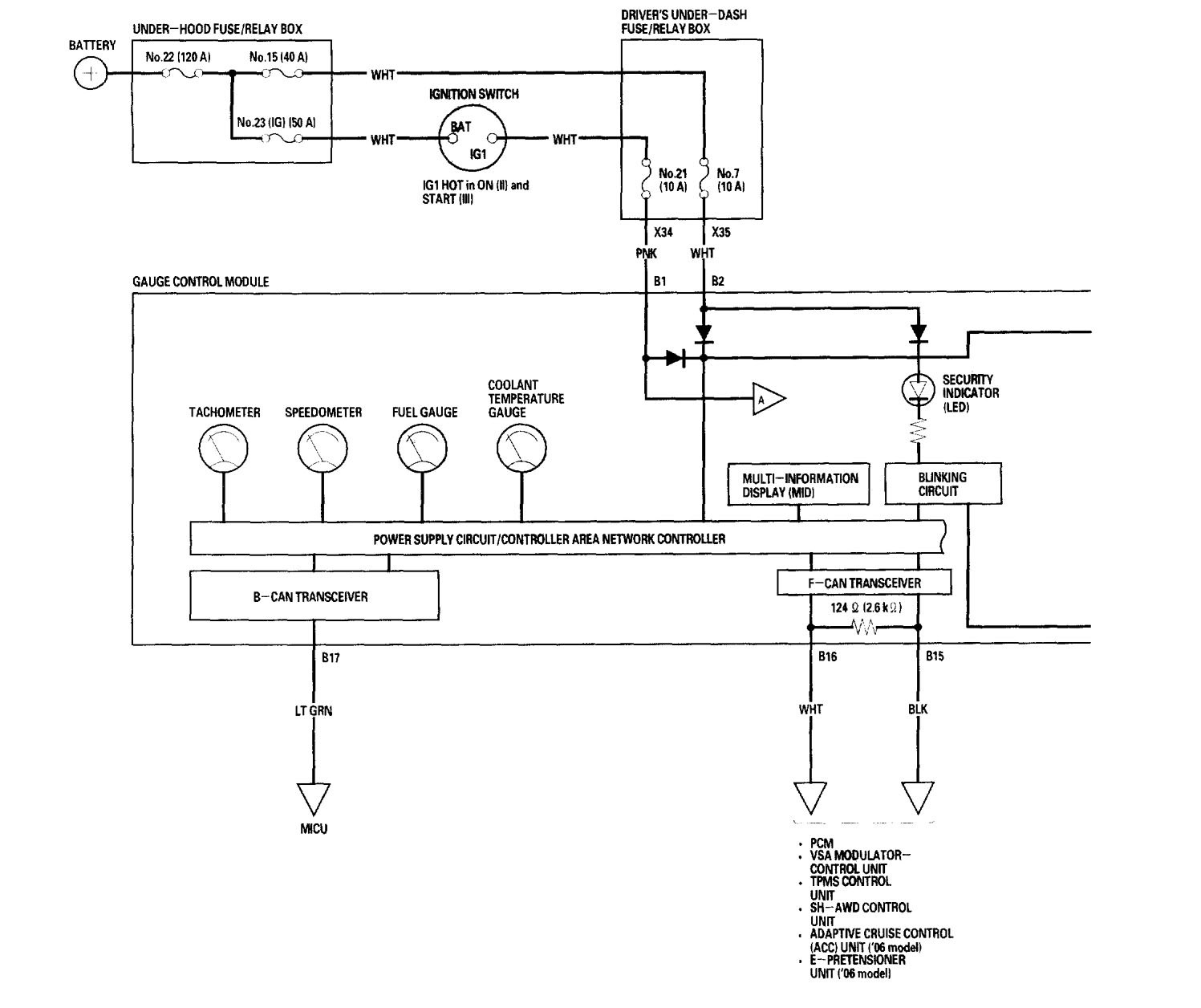
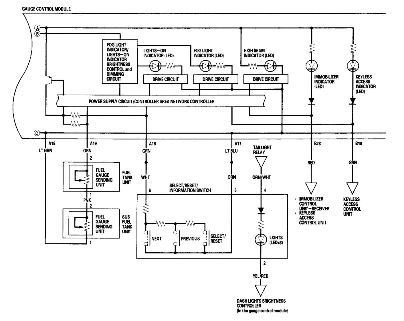
Version 1









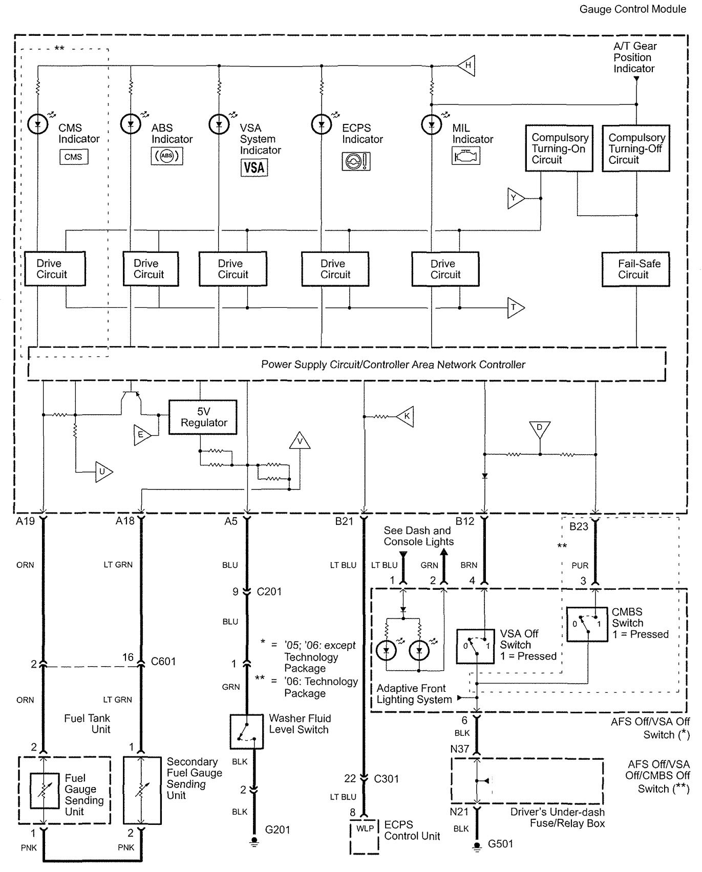
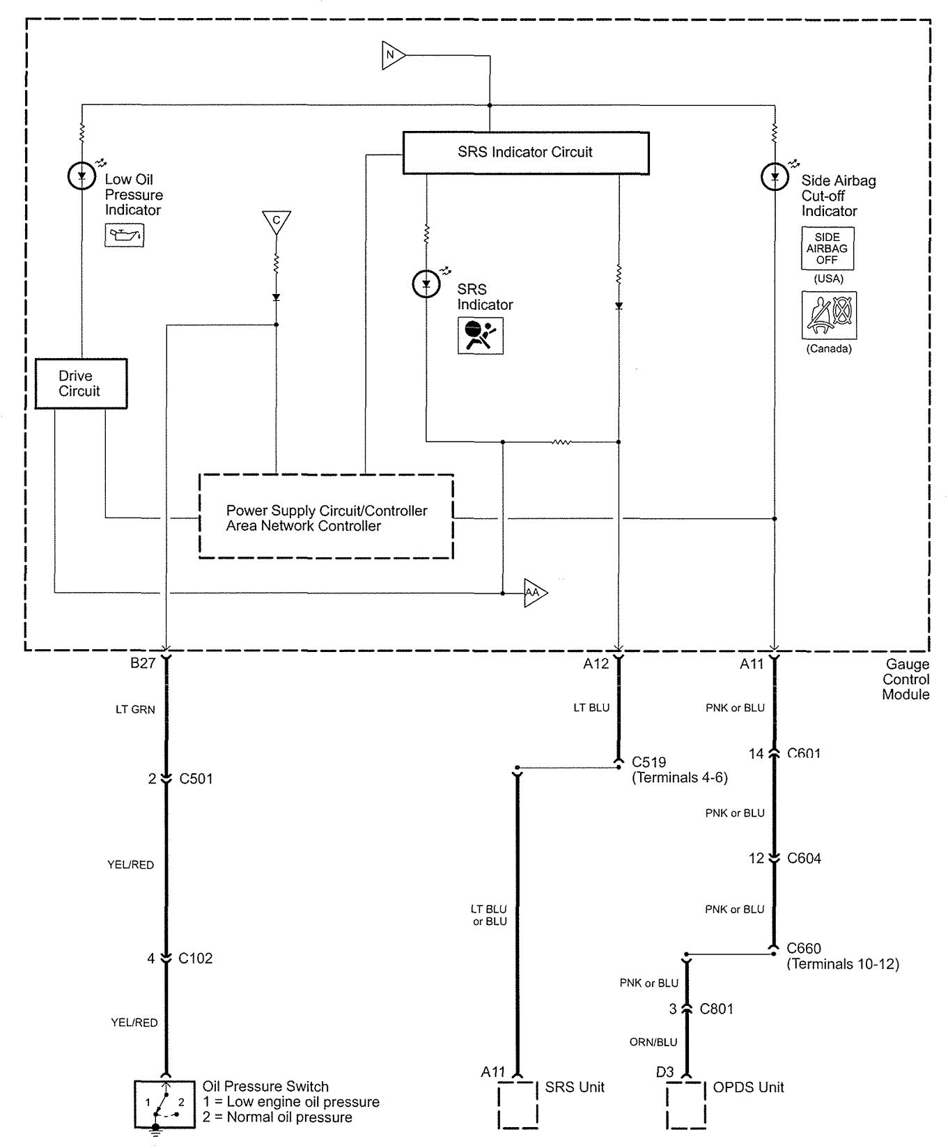
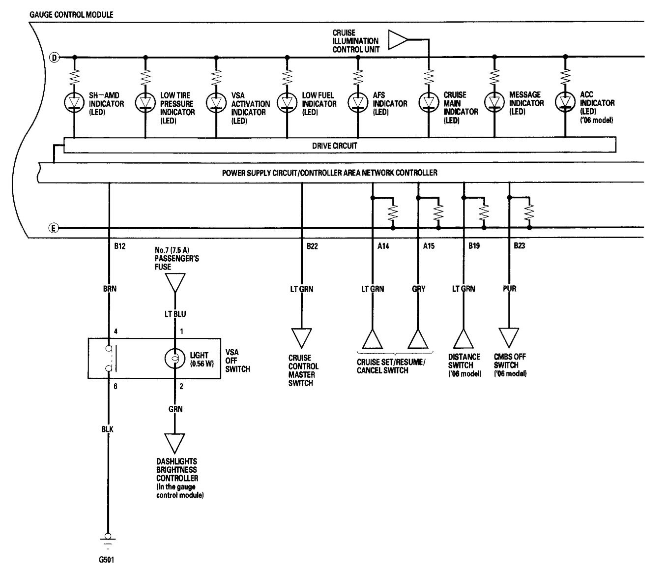
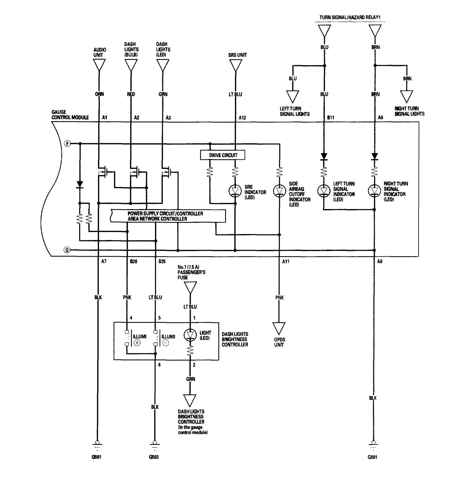
Version 2







WARNING: Terminal and harness assignments for individual connectors will vary depending on vehicle equipment level, model, and market.
Year of production: 2006
















WARNING: Terminal and harness assignments for individual connectors will vary depending on vehicle equipment level, model, and market.
Copyright © 2025 | MH Magazine WordPress Theme by MH Themes