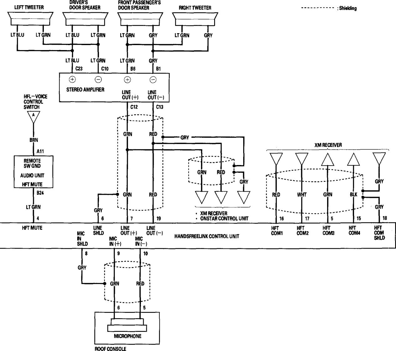
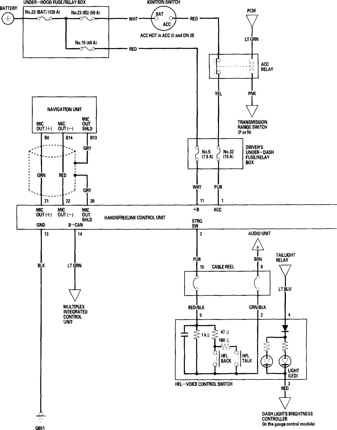
Acura RL (2006) – wiring diagrams – hands free link system
Year of productions: 2006
Hands free link system
Version 1





Version 2


WARNING: Terminal and harness assignments for individual connectors will vary depending on vehicle equipment level, model, and market.
