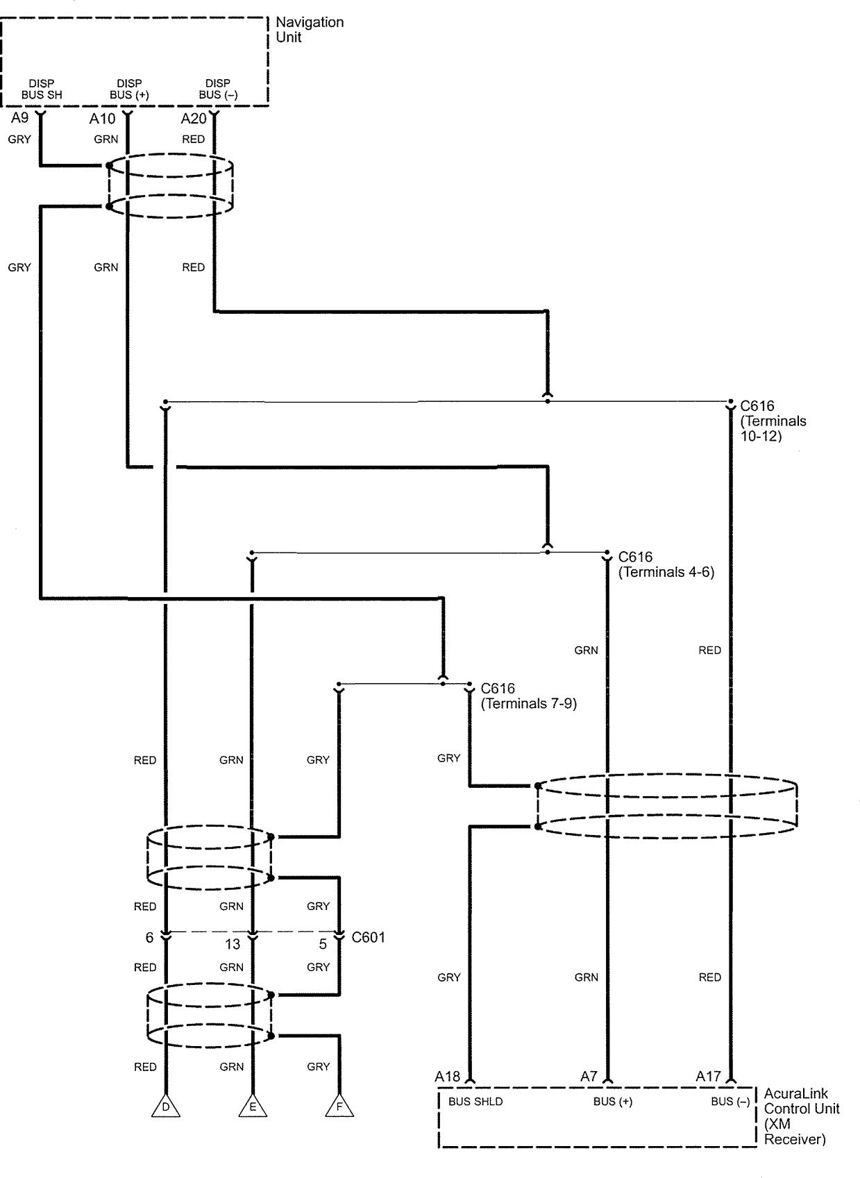
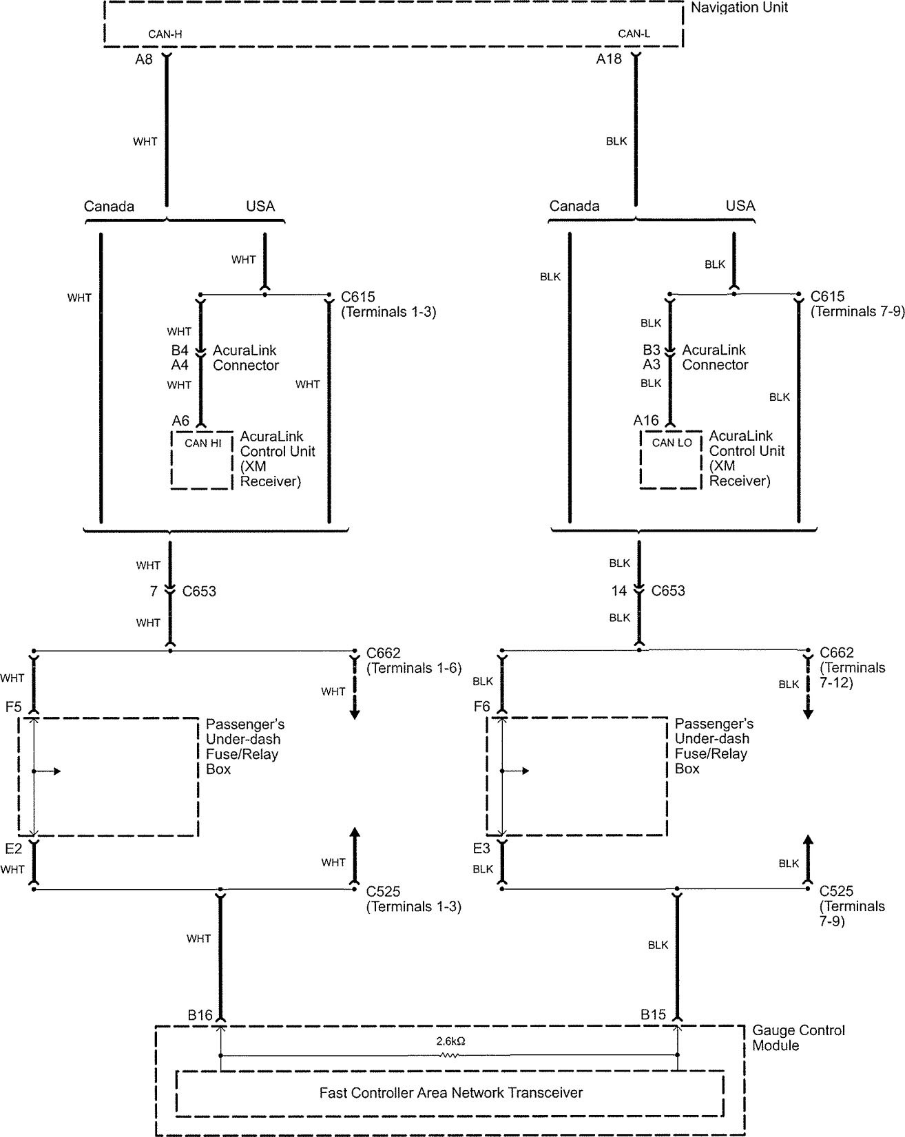
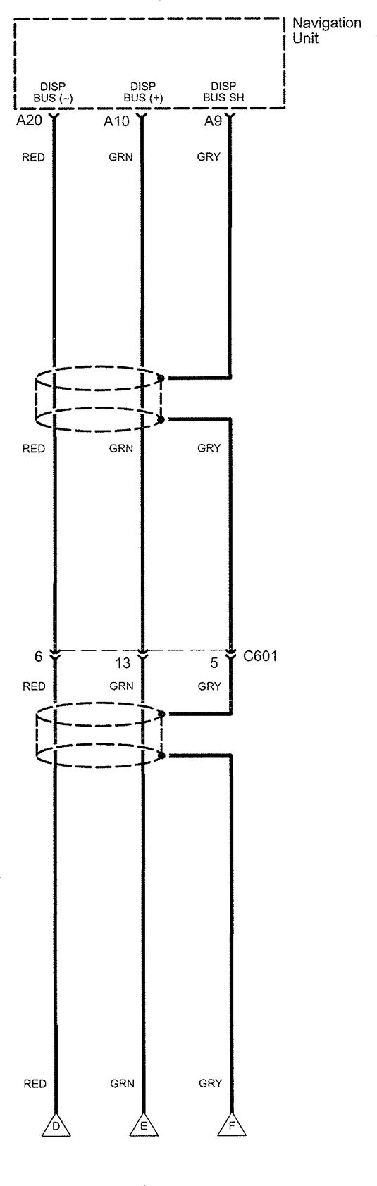
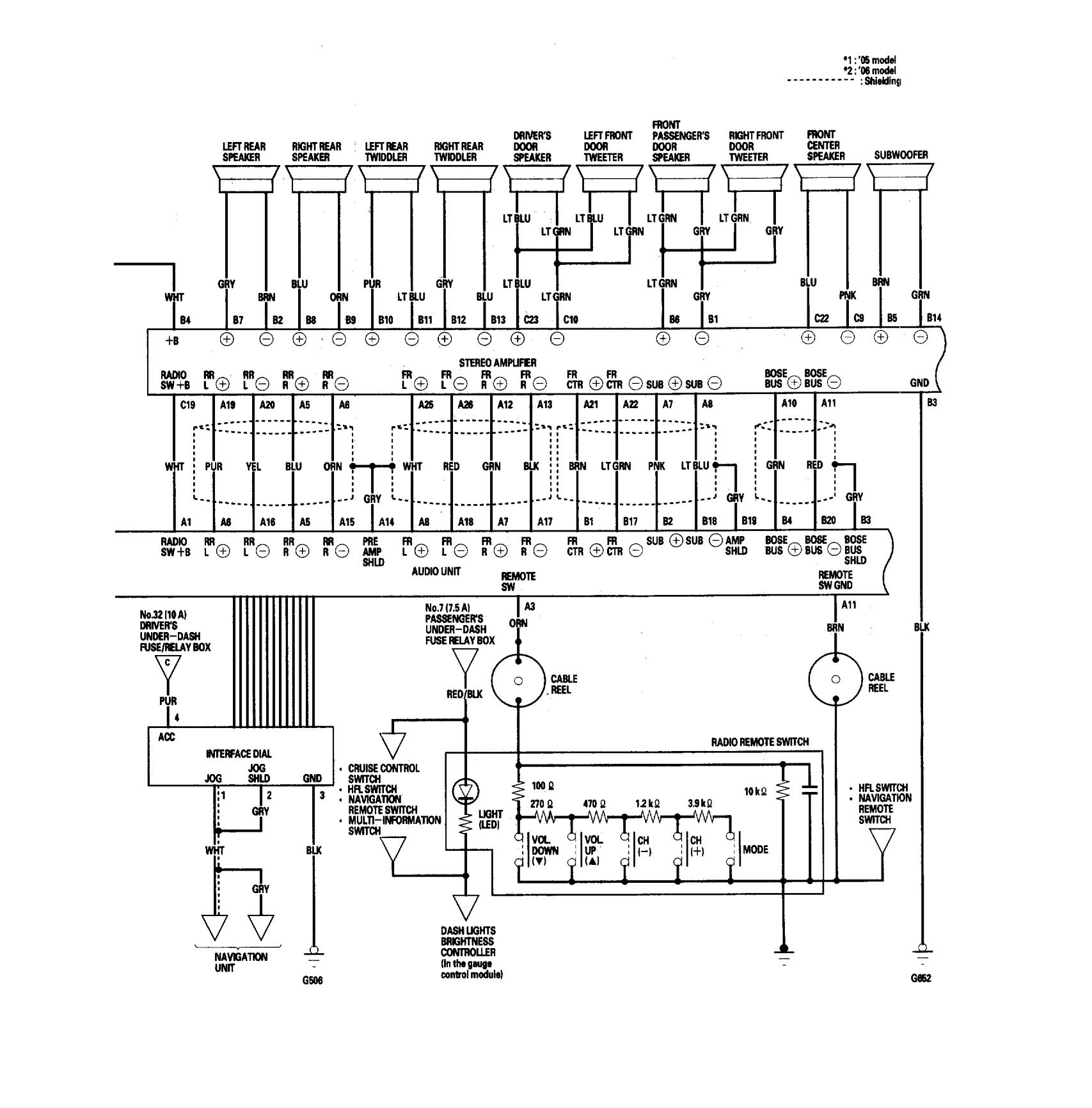
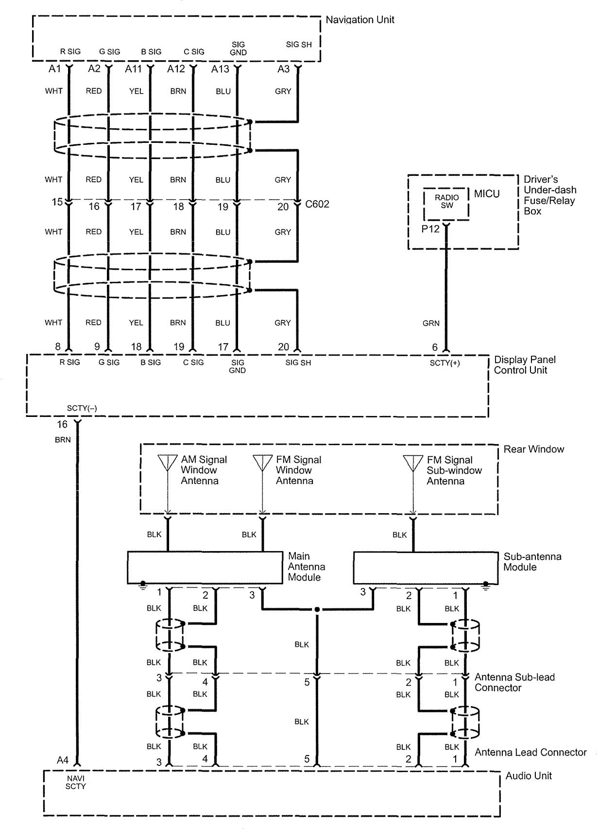
Acura RL (2006) – wiring diagrams – audio
Year of productions: 2006
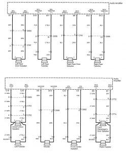
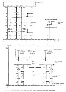
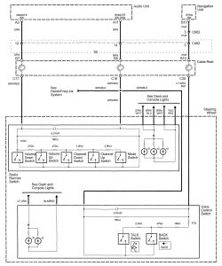
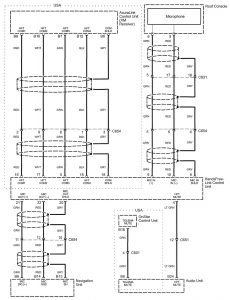
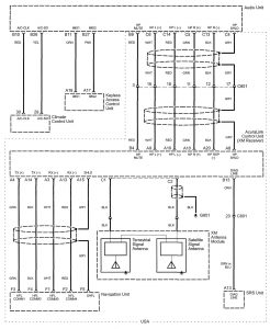
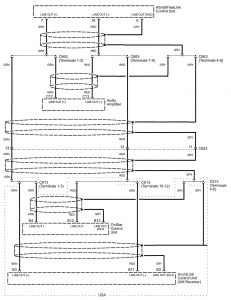
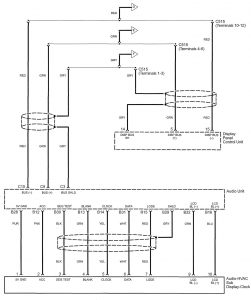
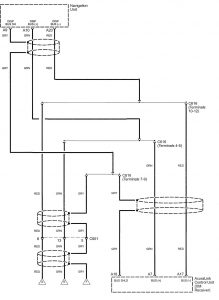
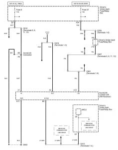
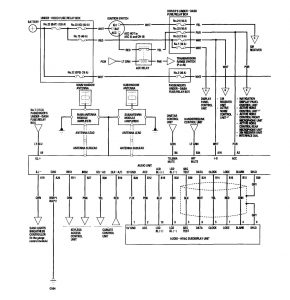
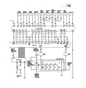
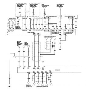
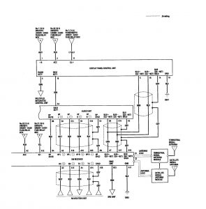
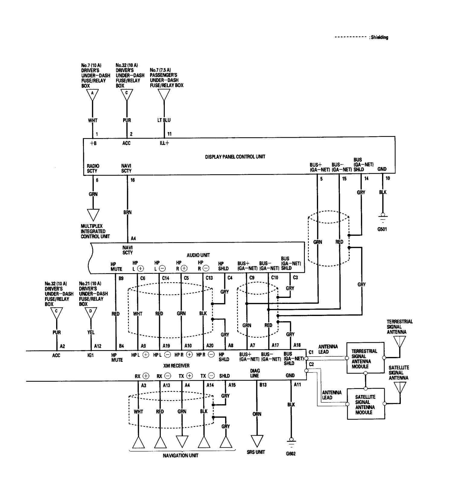
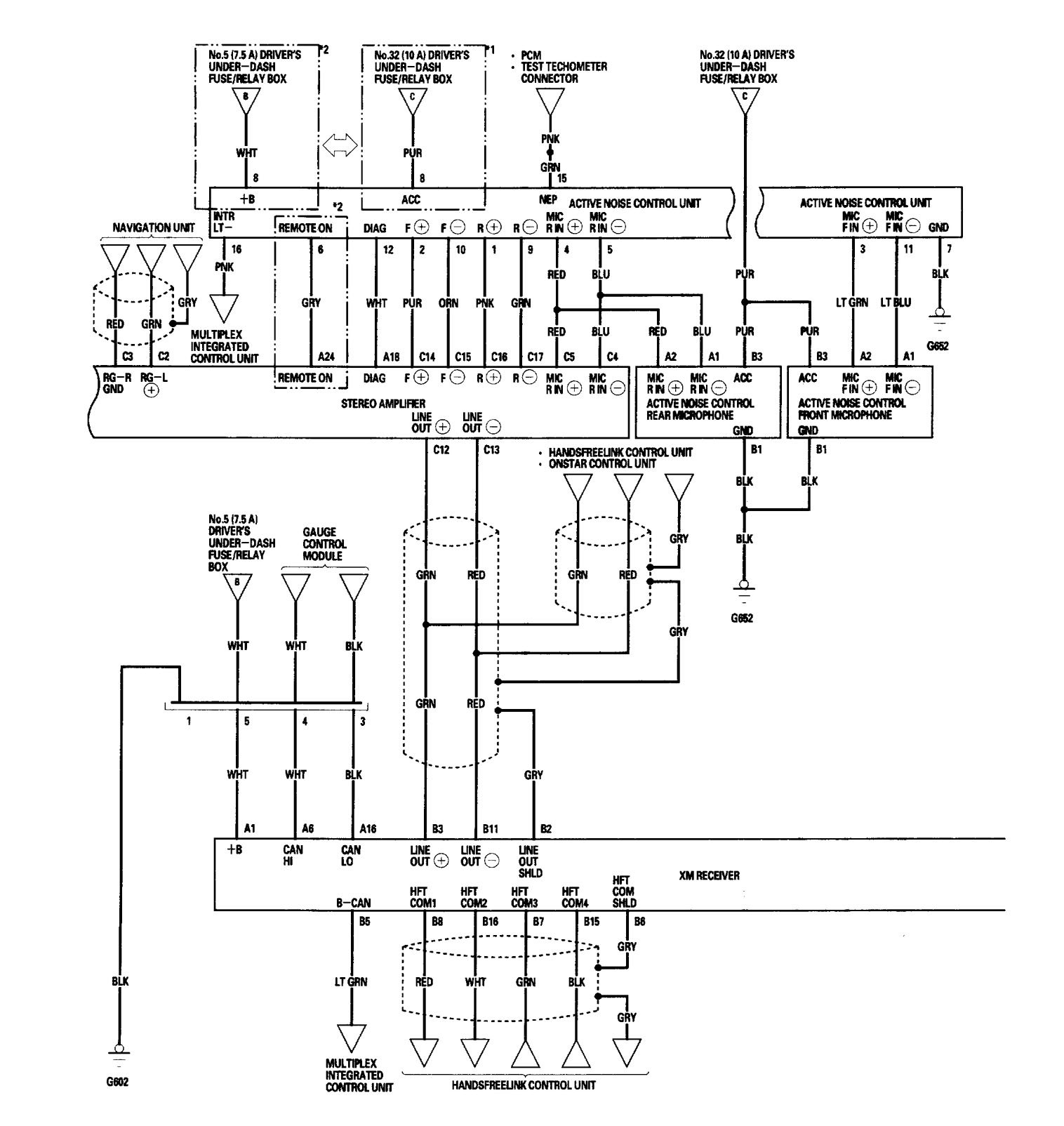
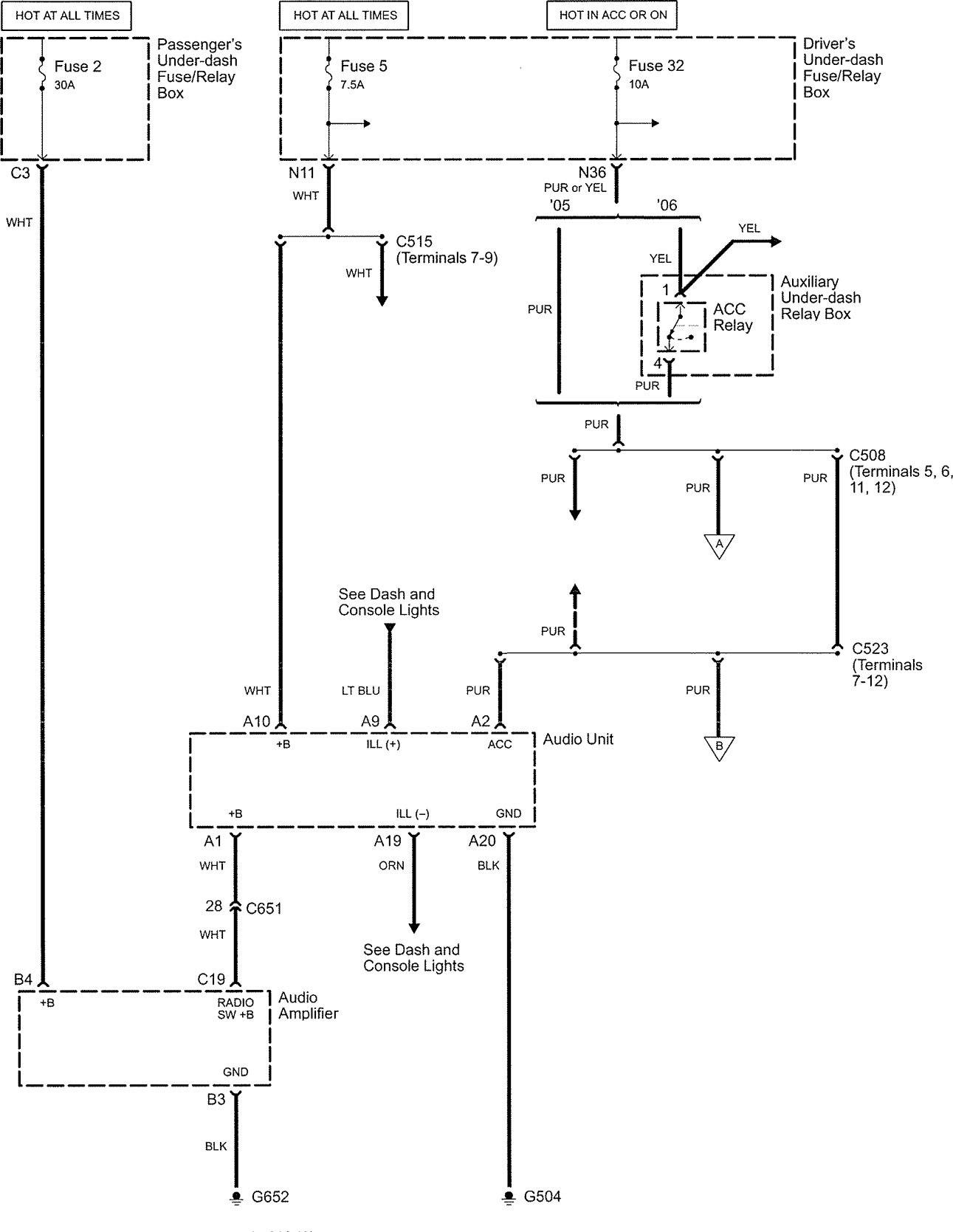
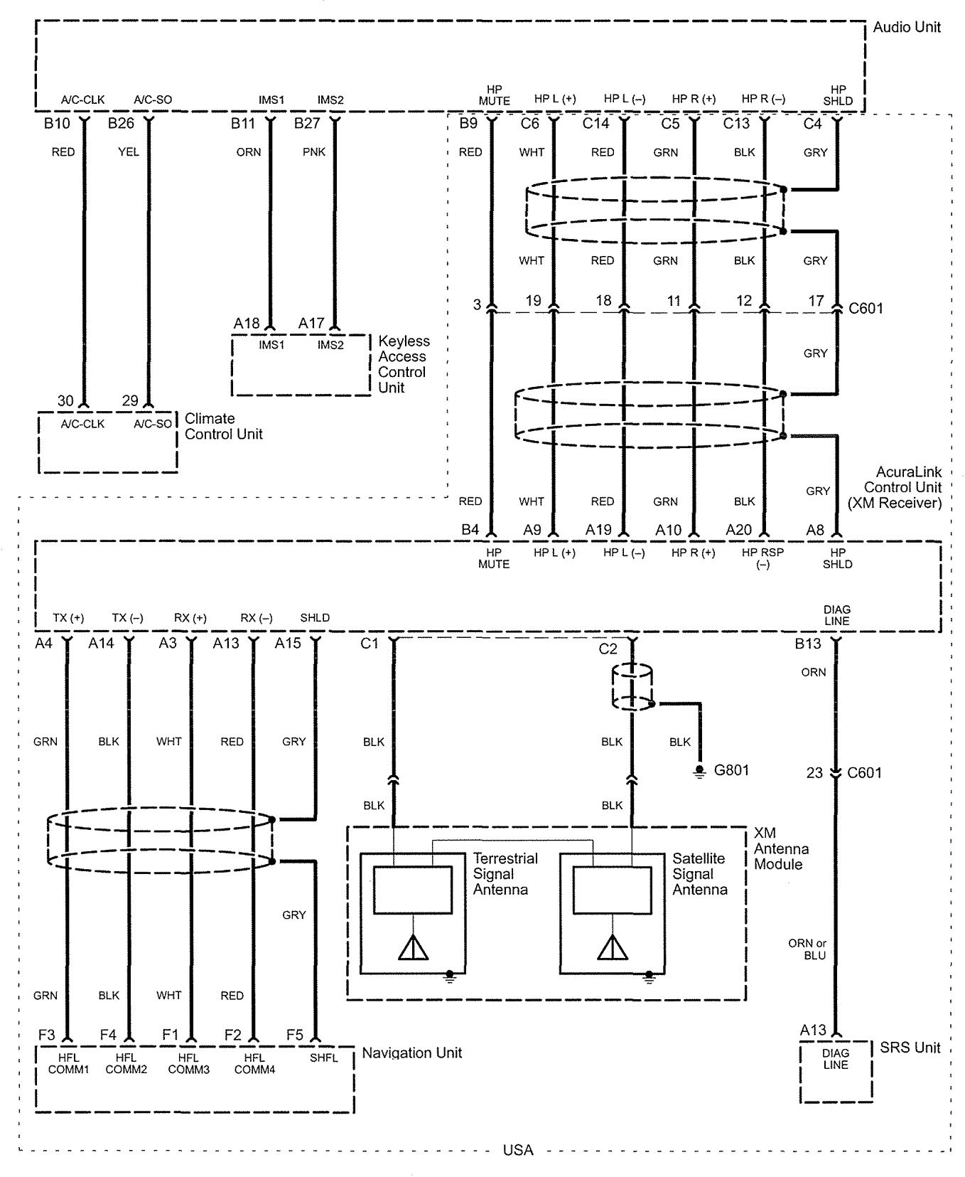
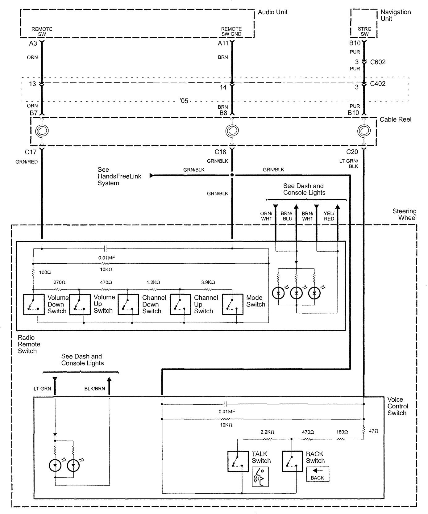
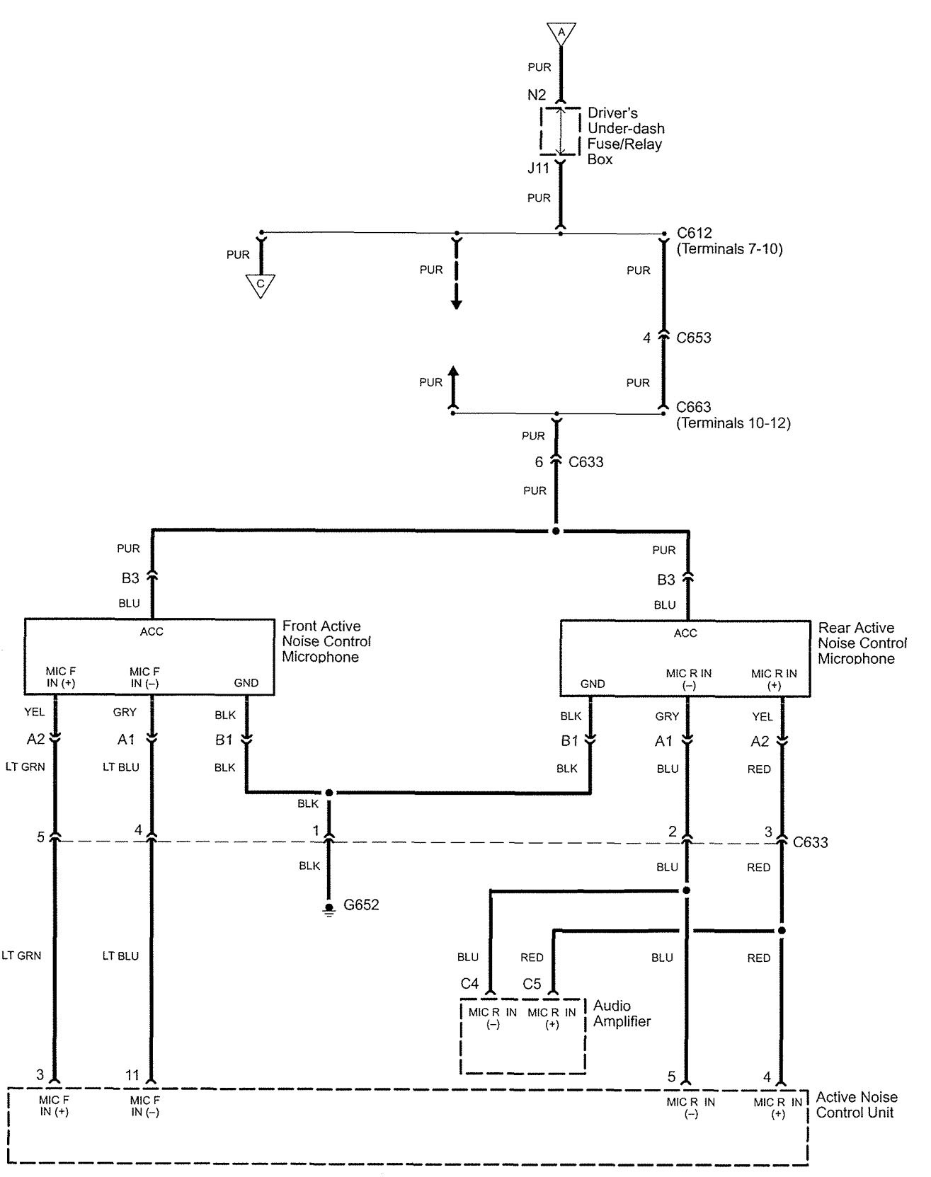
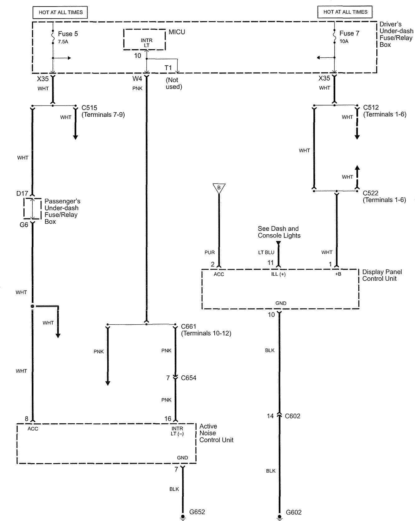
Audio
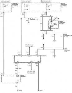
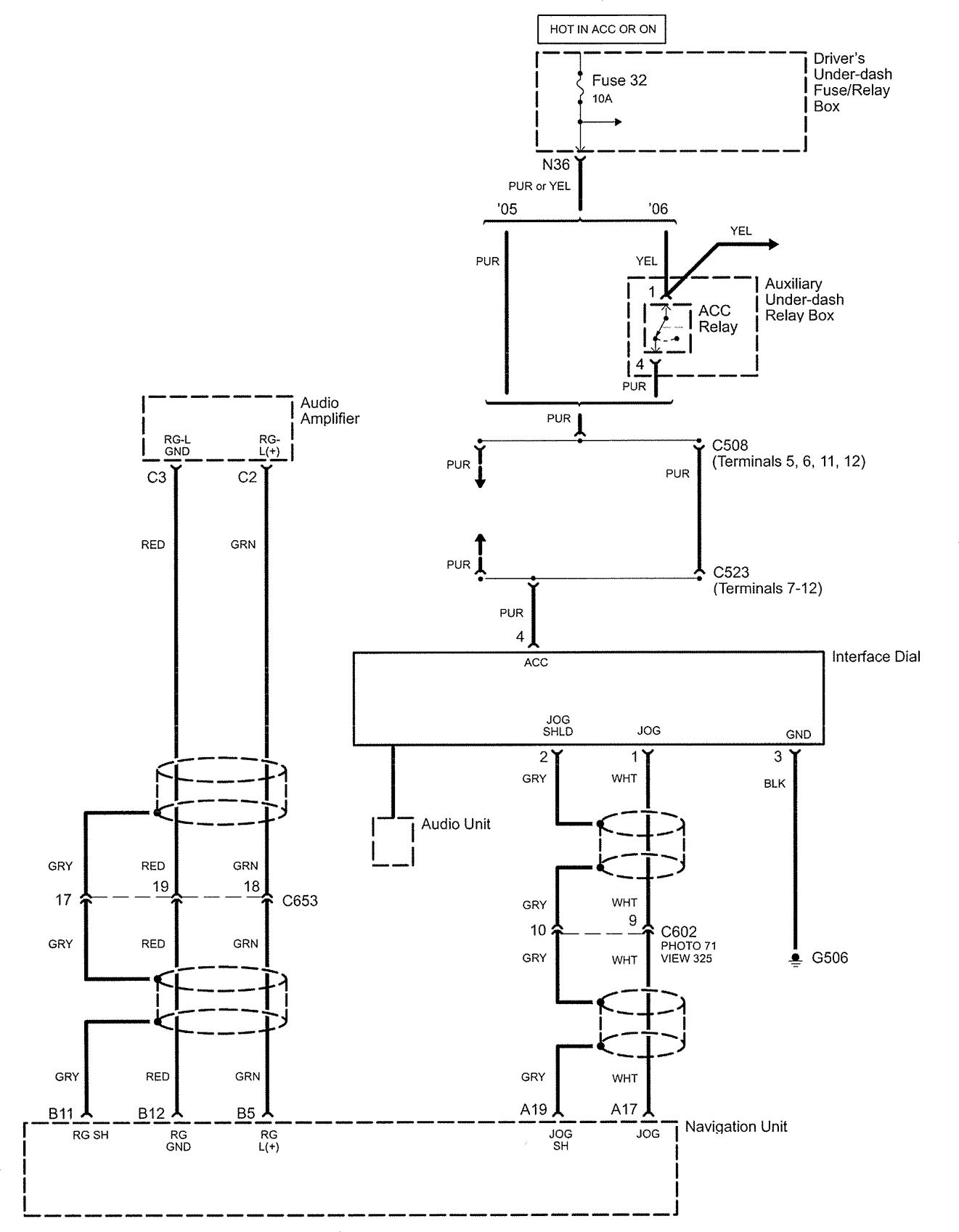
Version 1














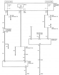
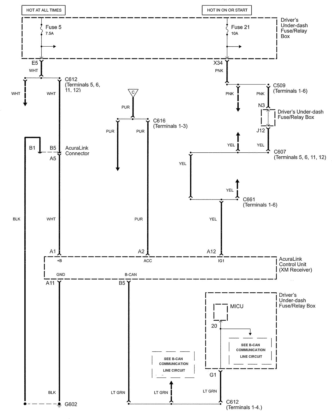
Version 2

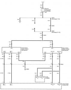
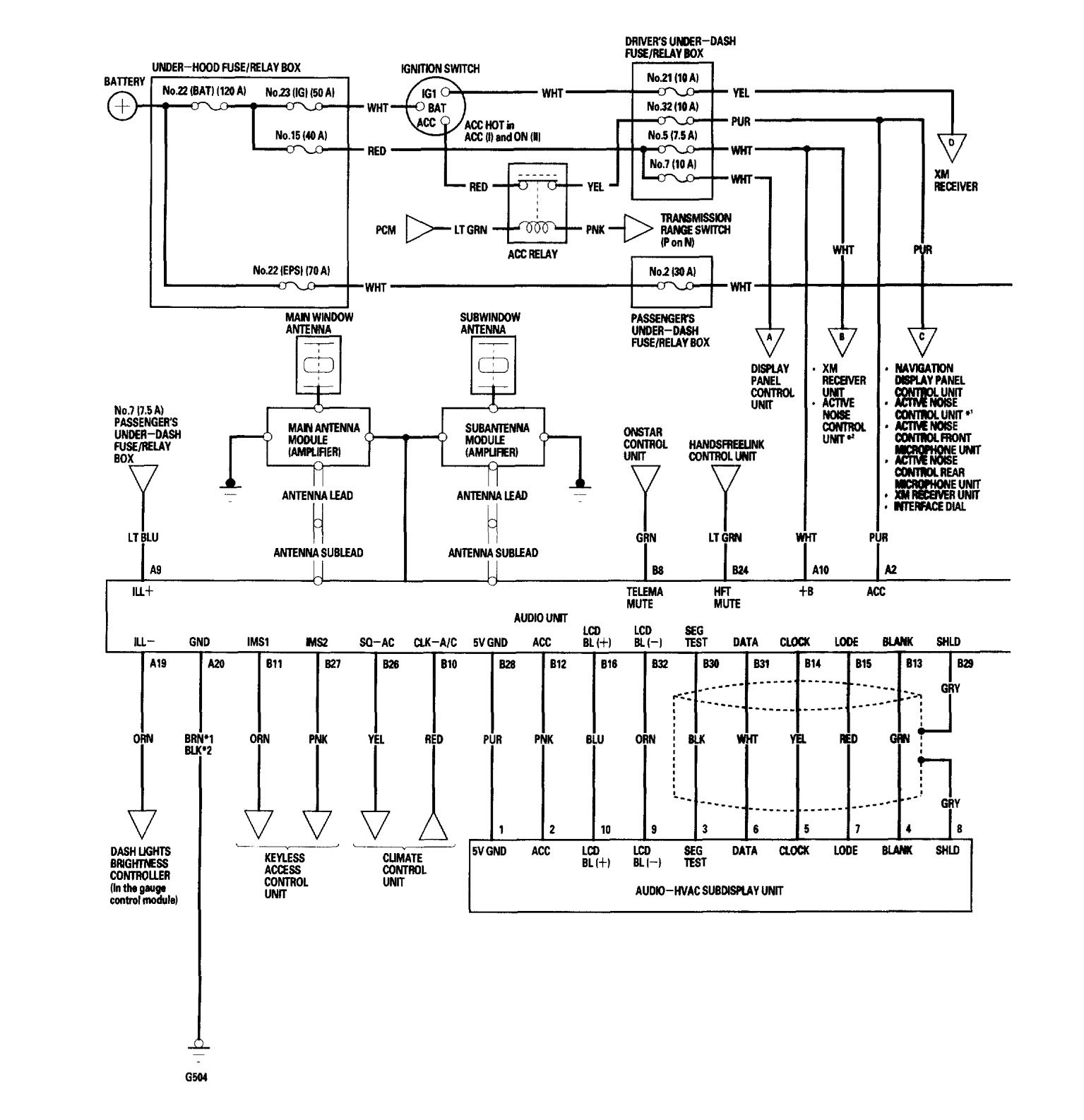
Version 3


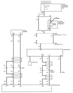
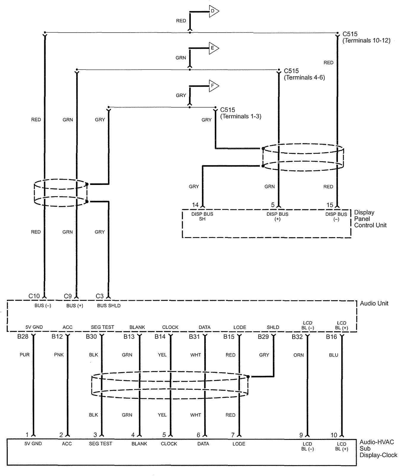
Version 4




WARNING: Terminal and harness assignments for individual connectors will vary depending on vehicle equipment level, model, and market.
Year of productions: 2006





















WARNING: Terminal and harness assignments for individual connectors will vary depending on vehicle equipment level, model, and market.
Copyright © 2025 | MH Magazine WordPress Theme by MH Themes