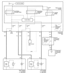
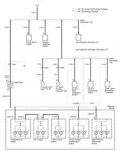
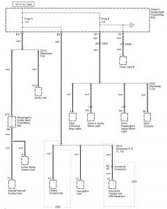
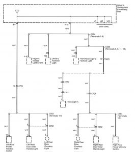
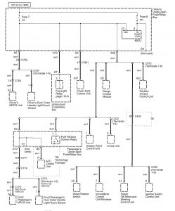
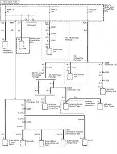
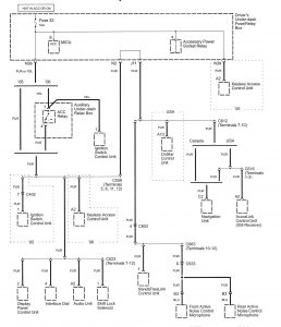
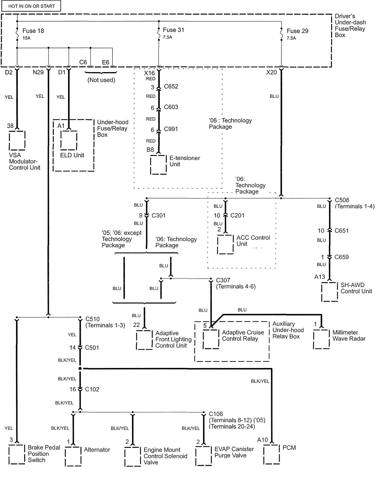
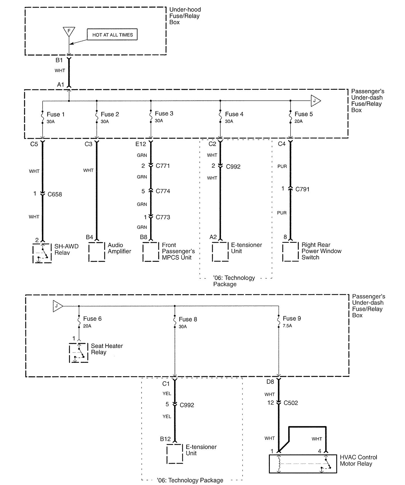
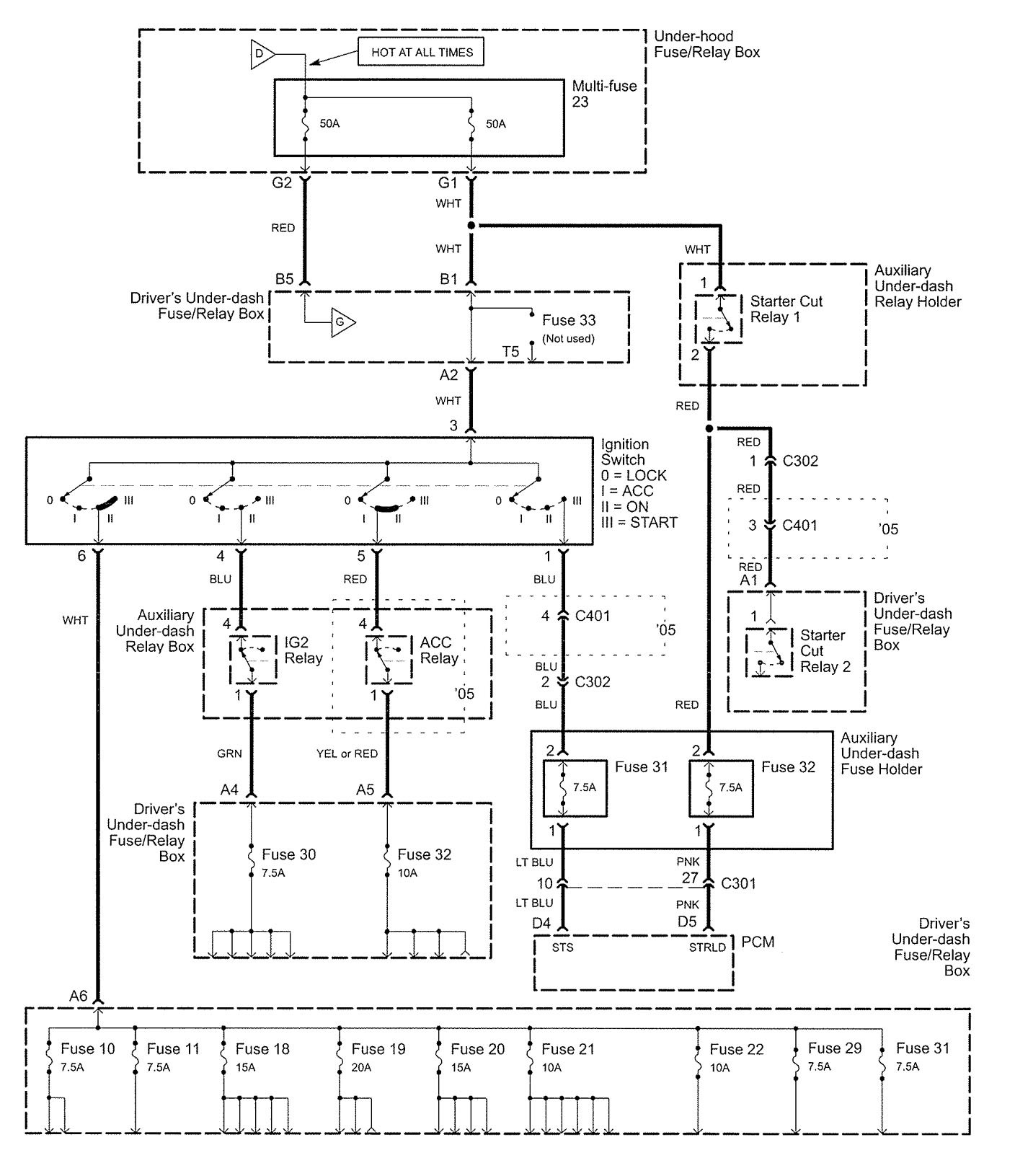
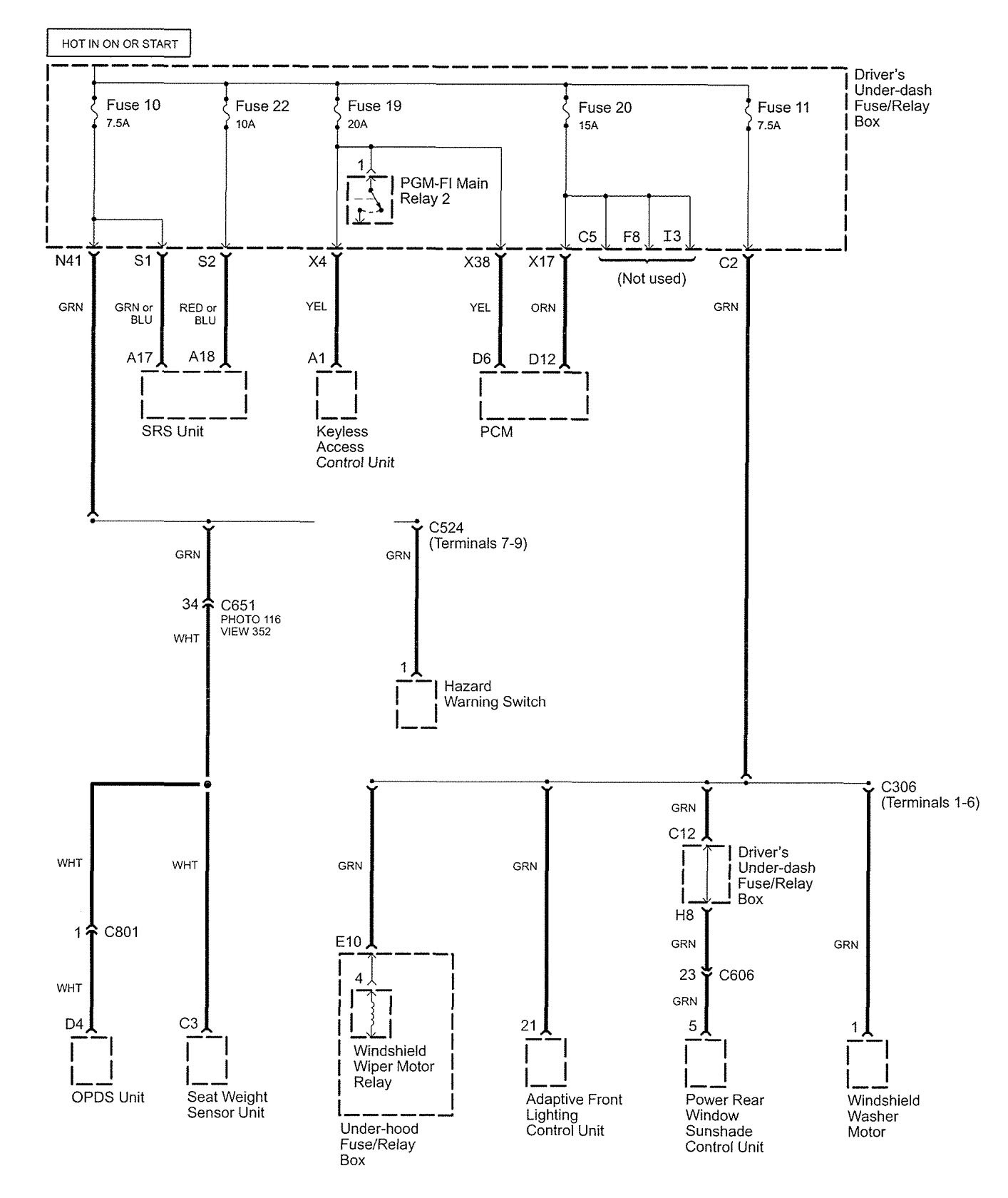
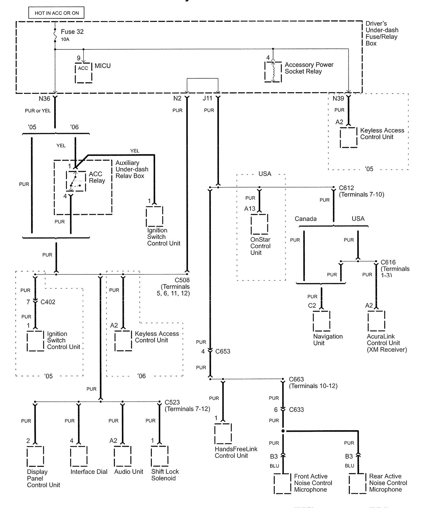
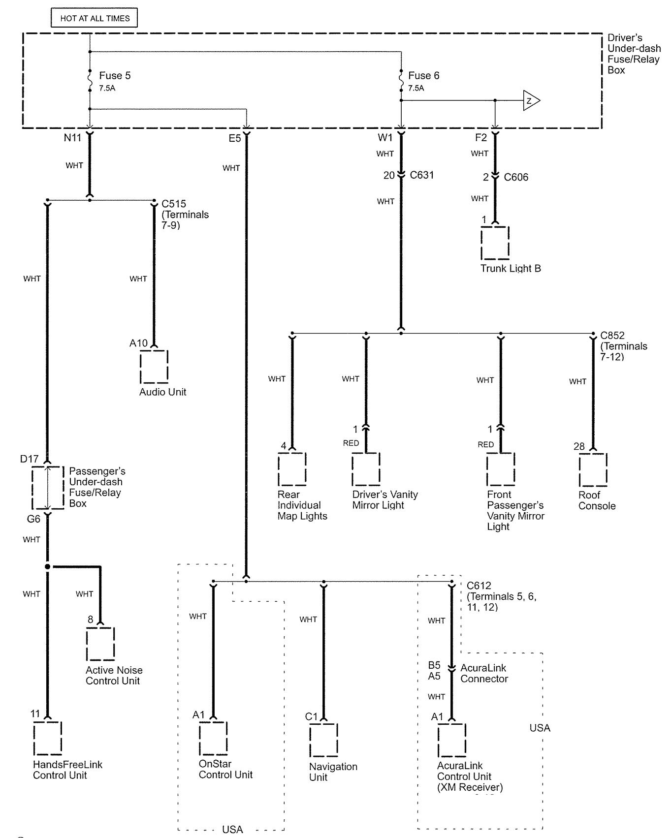
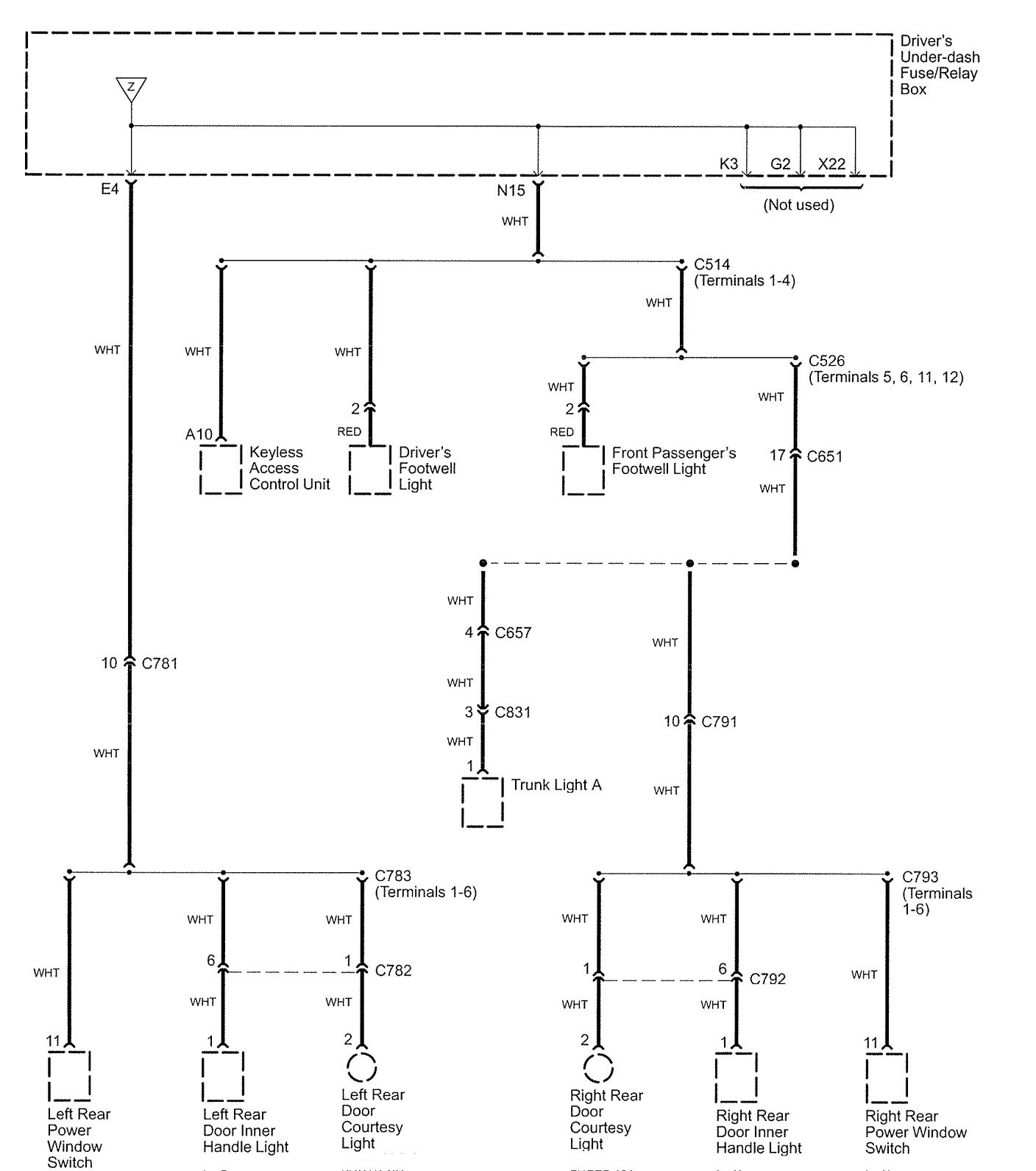
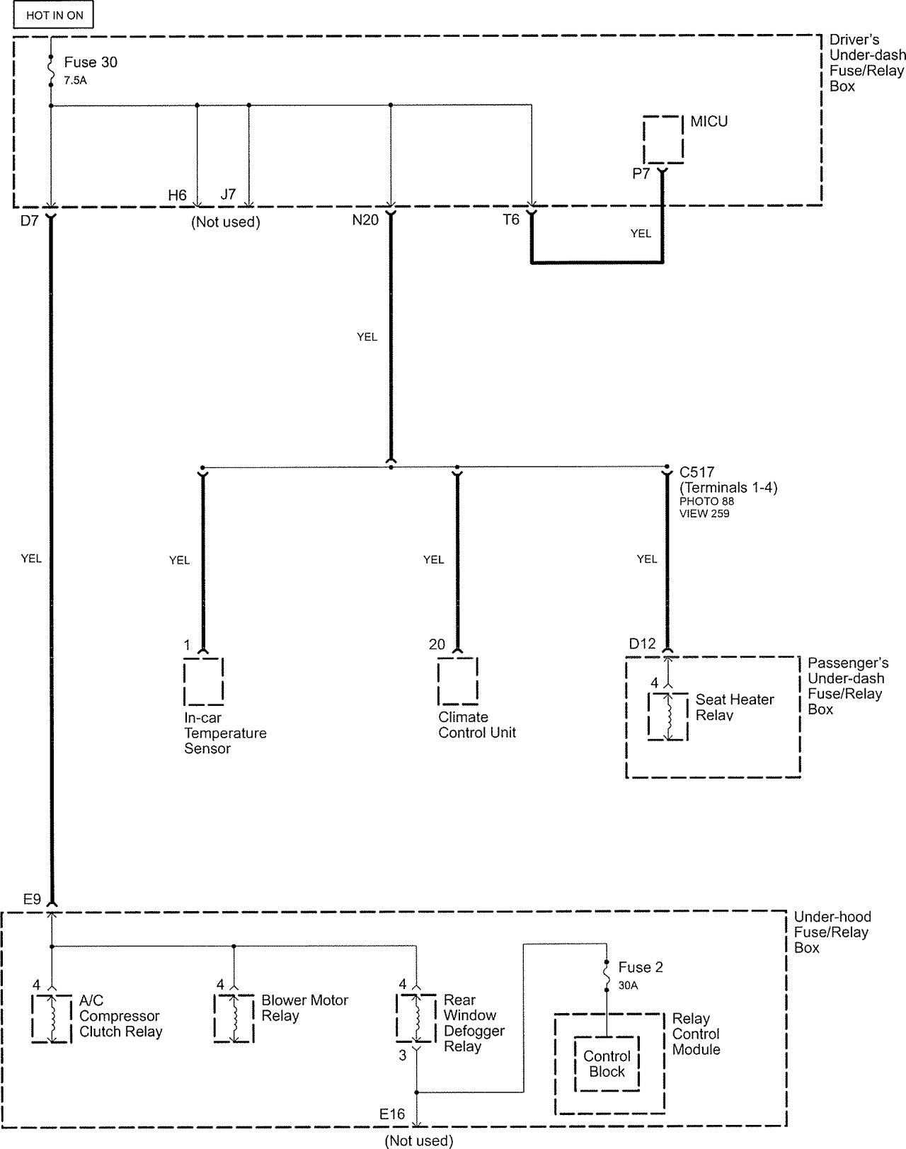
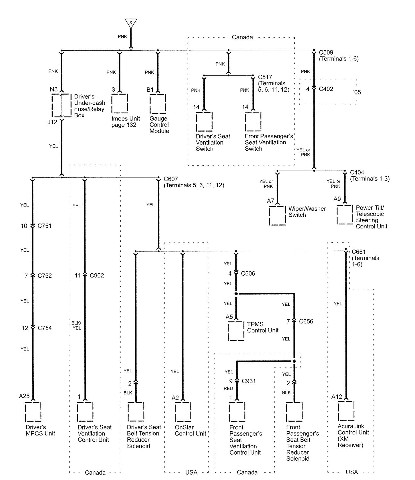
Acura RL (2005 – 2006) – wiring diagrams – power distribution
Year of productions: 2005, 2006
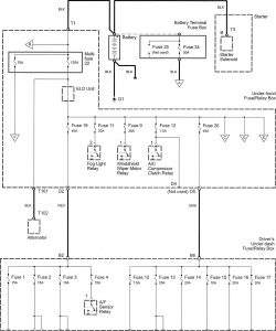
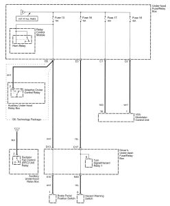
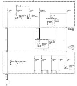
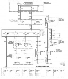
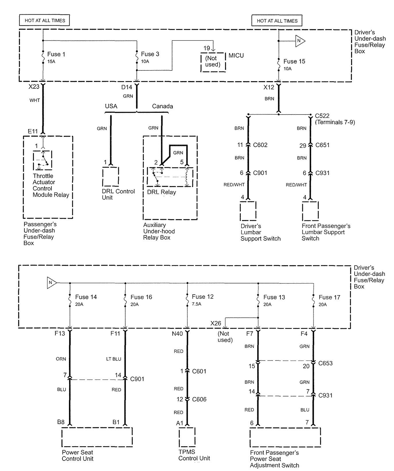
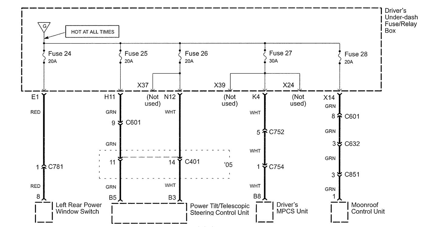
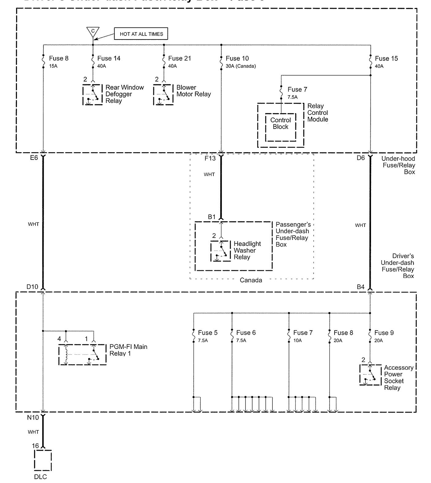
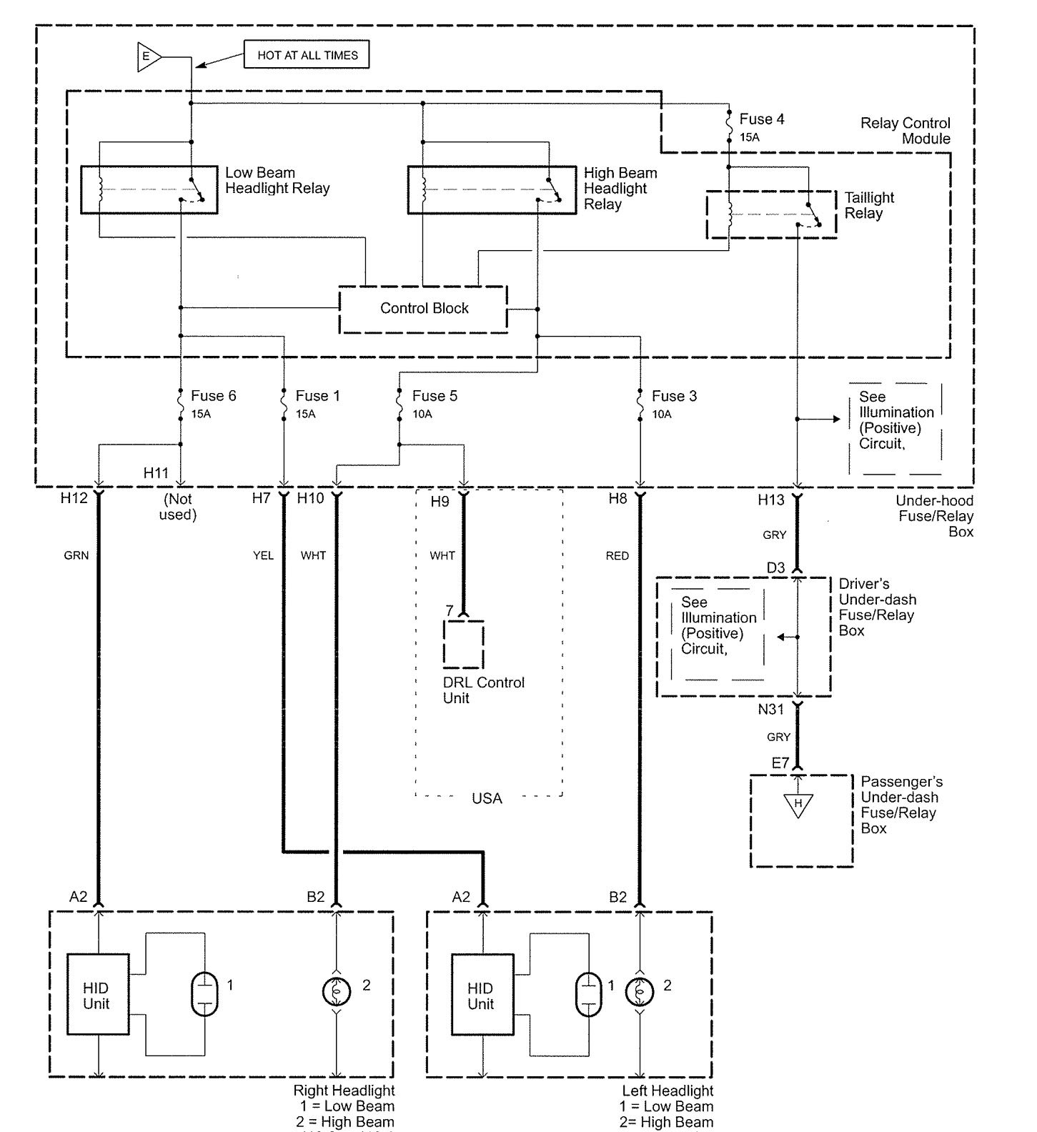
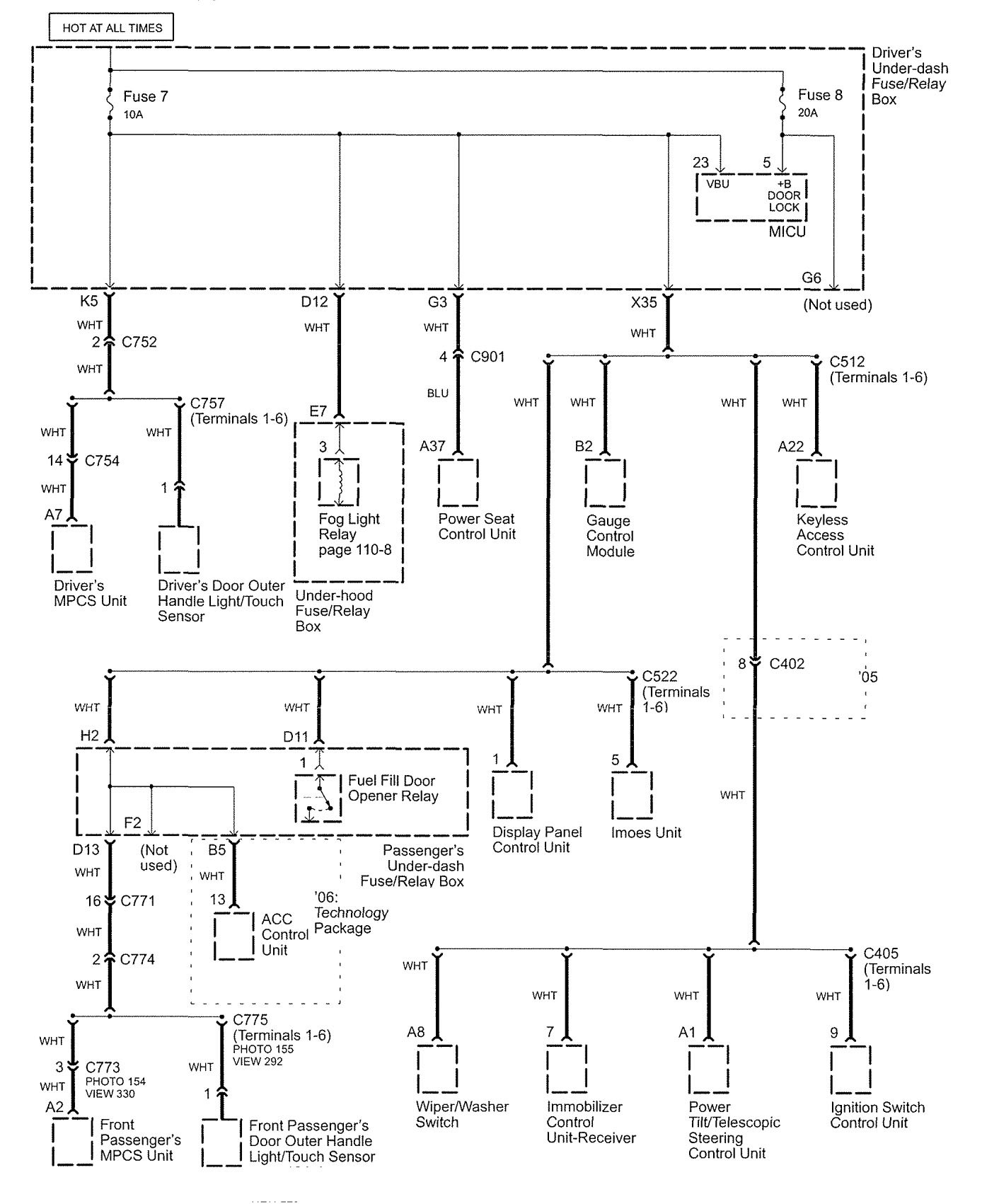
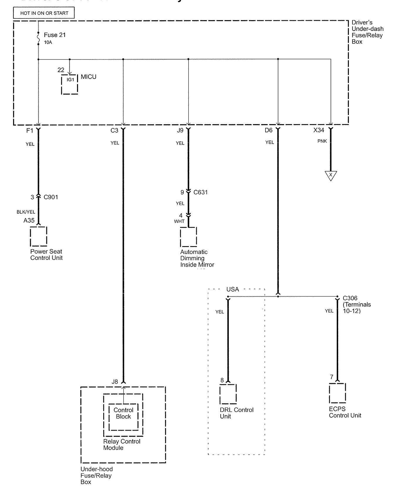
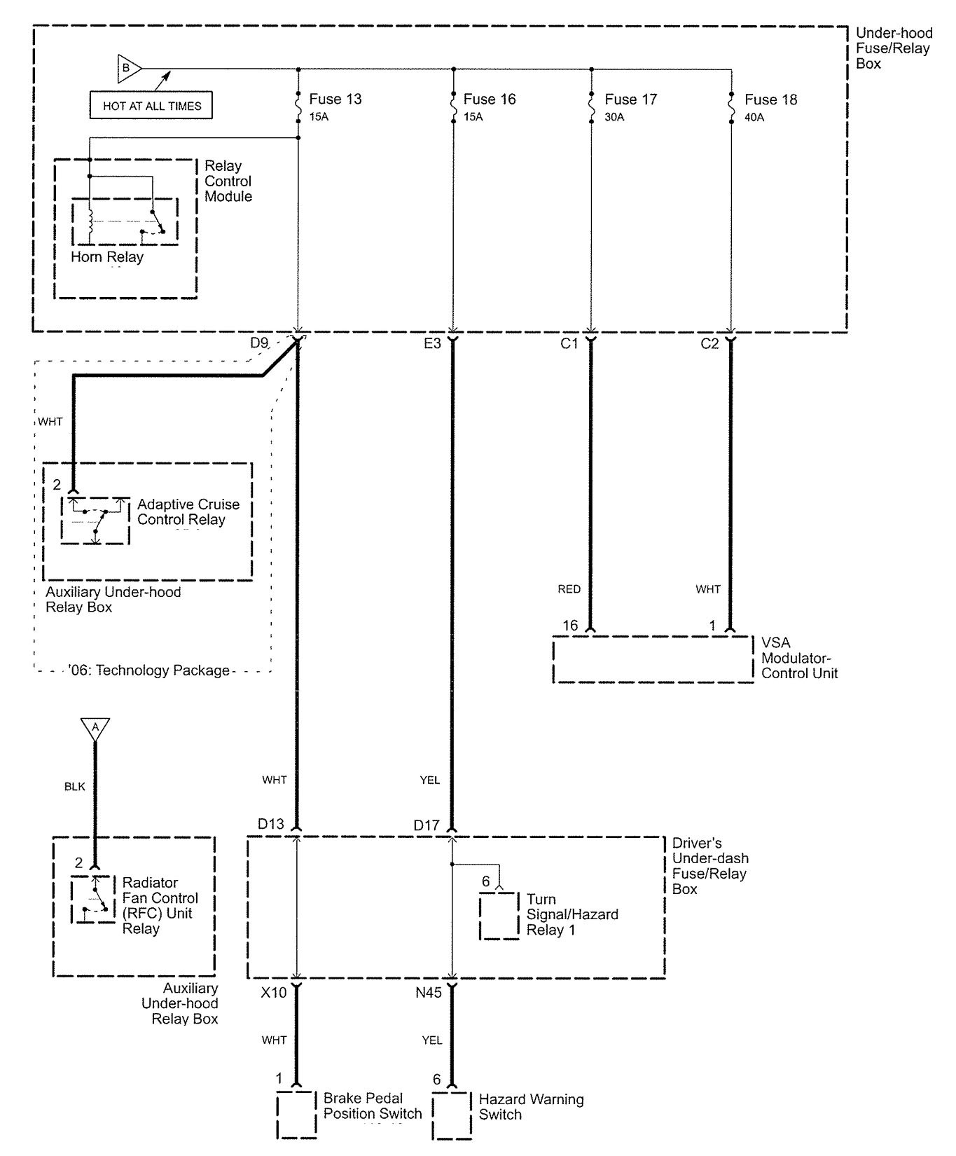
Power distribution



















WARNING: Terminal and harness assignments for individual connectors will vary depending on vehicle equipment level, model, and market.
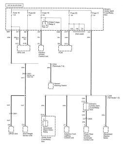
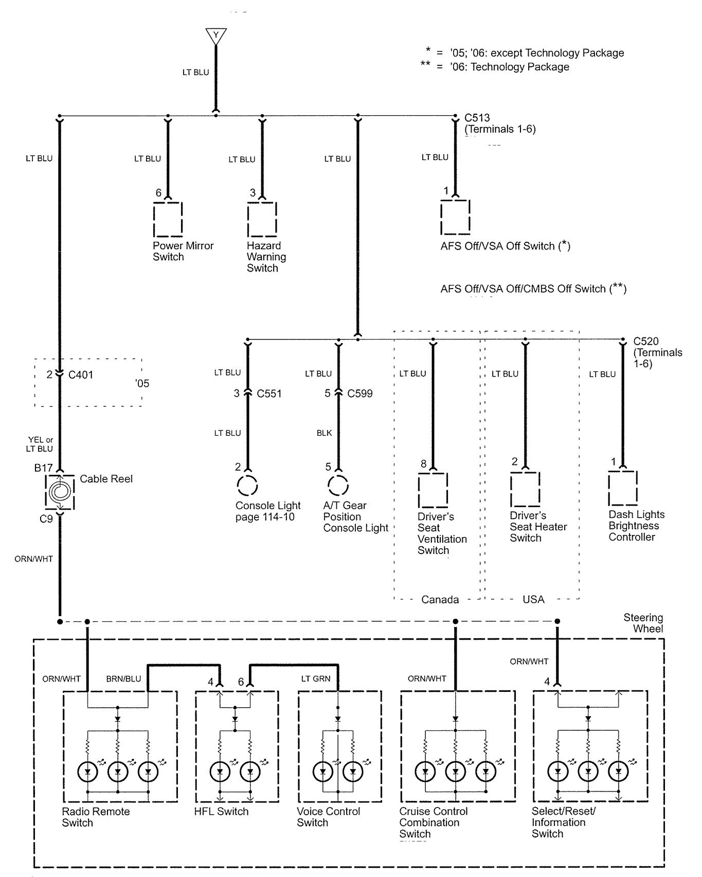
Year of productions: 2005, 2006



















WARNING: Terminal and harness assignments for individual connectors will vary depending on vehicle equipment level, model, and market.
Copyright © 2025 | MH Magazine WordPress Theme by MH Themes