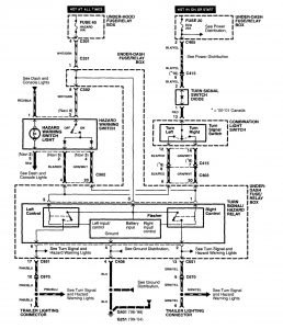
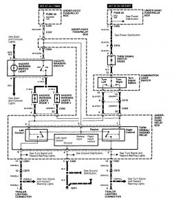
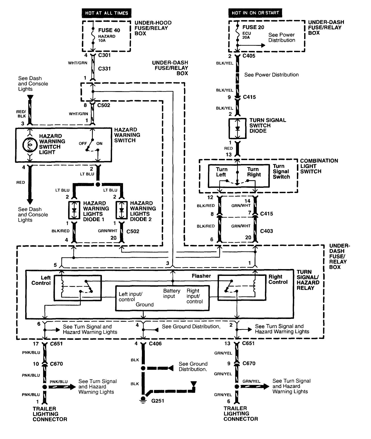
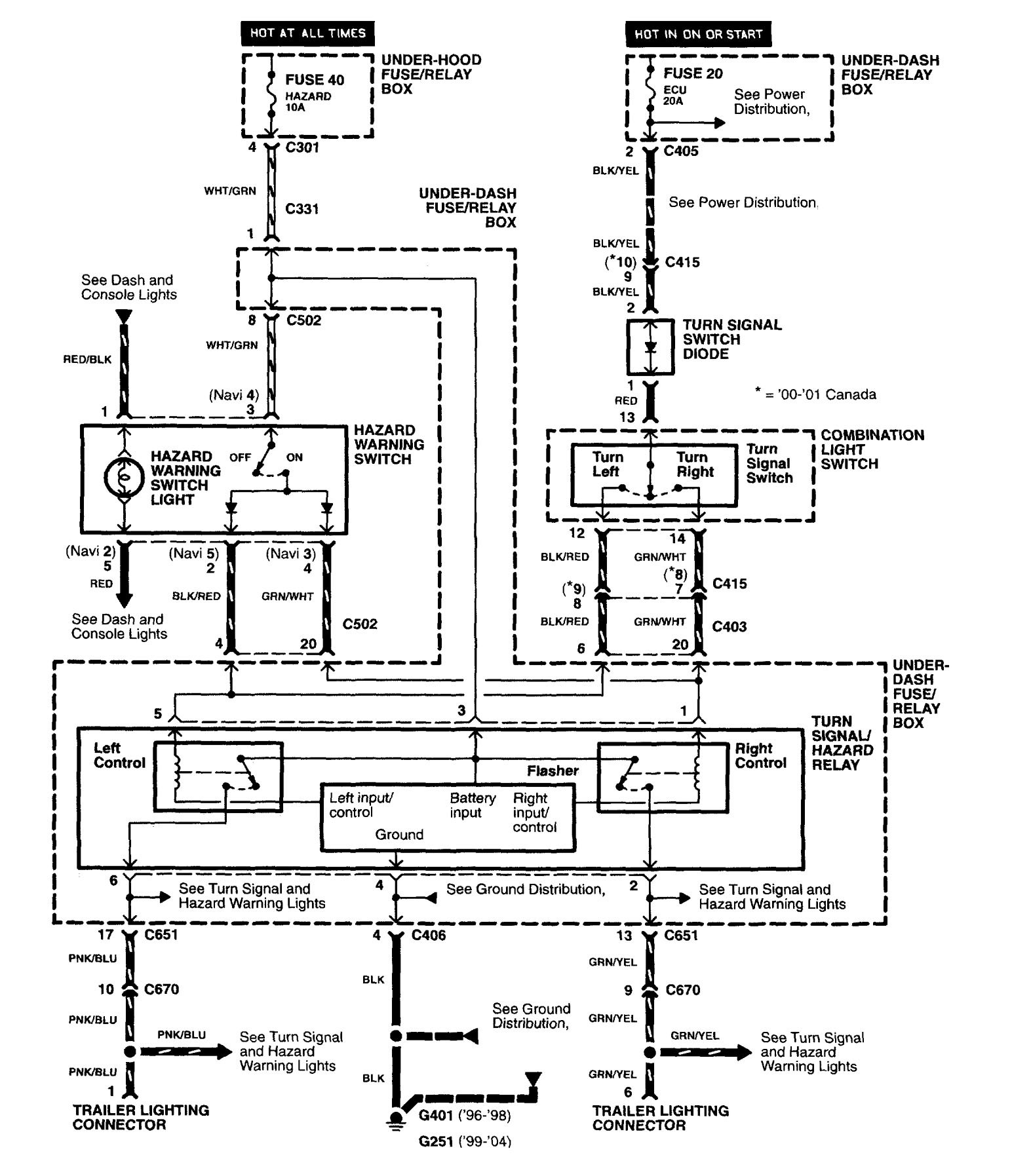
Acura RL (2004) – wiring diagrams – trailer/camper adapter
Year of productions: 2004
Trailer/camper adapter
Version 1

Version 2

Version 3

WARNING: Terminal and harness assignments for individual connectors will vary depending on vehicle equipment level, model, and market.
