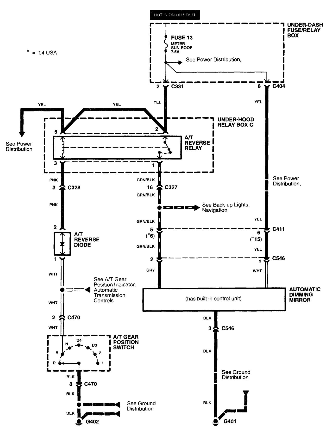
Acura RL (2004) – wiring diagrams – automatic dimming mirror
Year of productions: 2004
Automatic dimming mirror

WARNING: Terminal and harness assignments for individual connectors will vary depending on vehicle equipment level, model, and market.
Copyright © 2025 | MH Magazine WordPress Theme by MH Themes