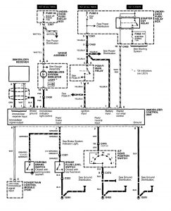
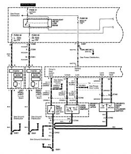
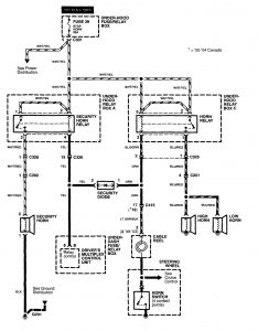
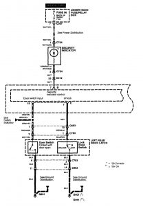
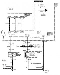
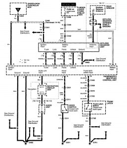
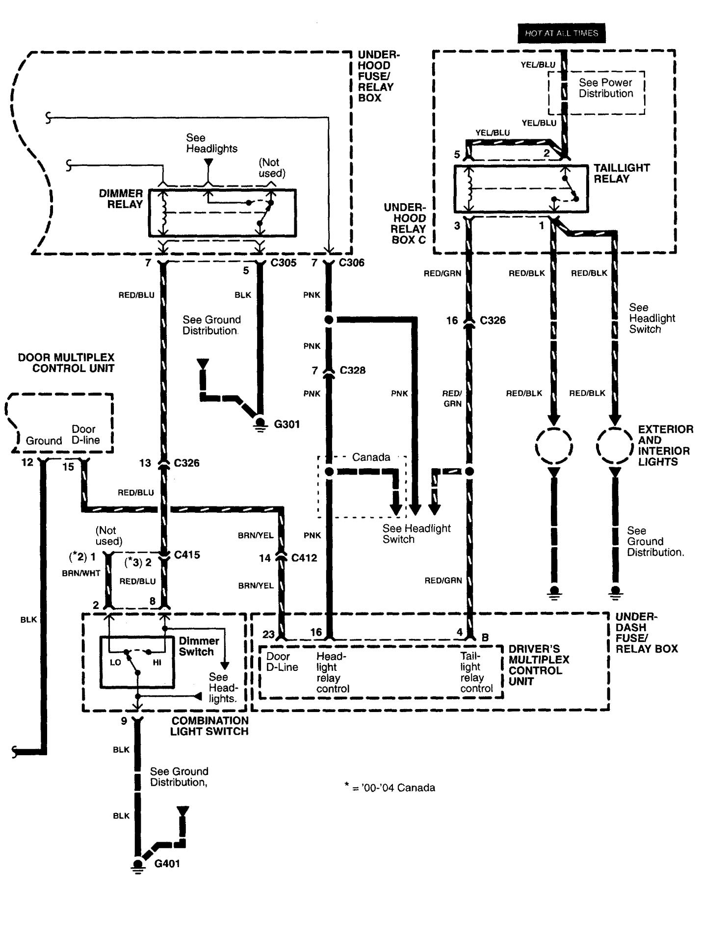
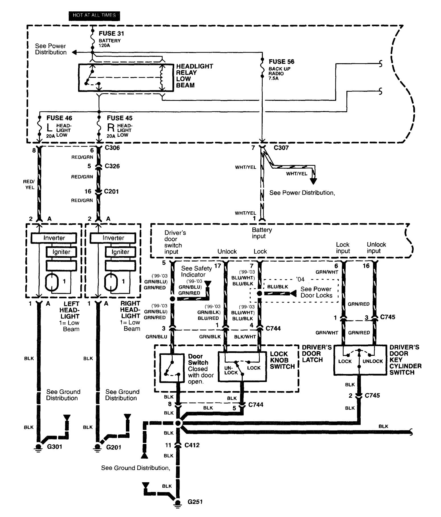
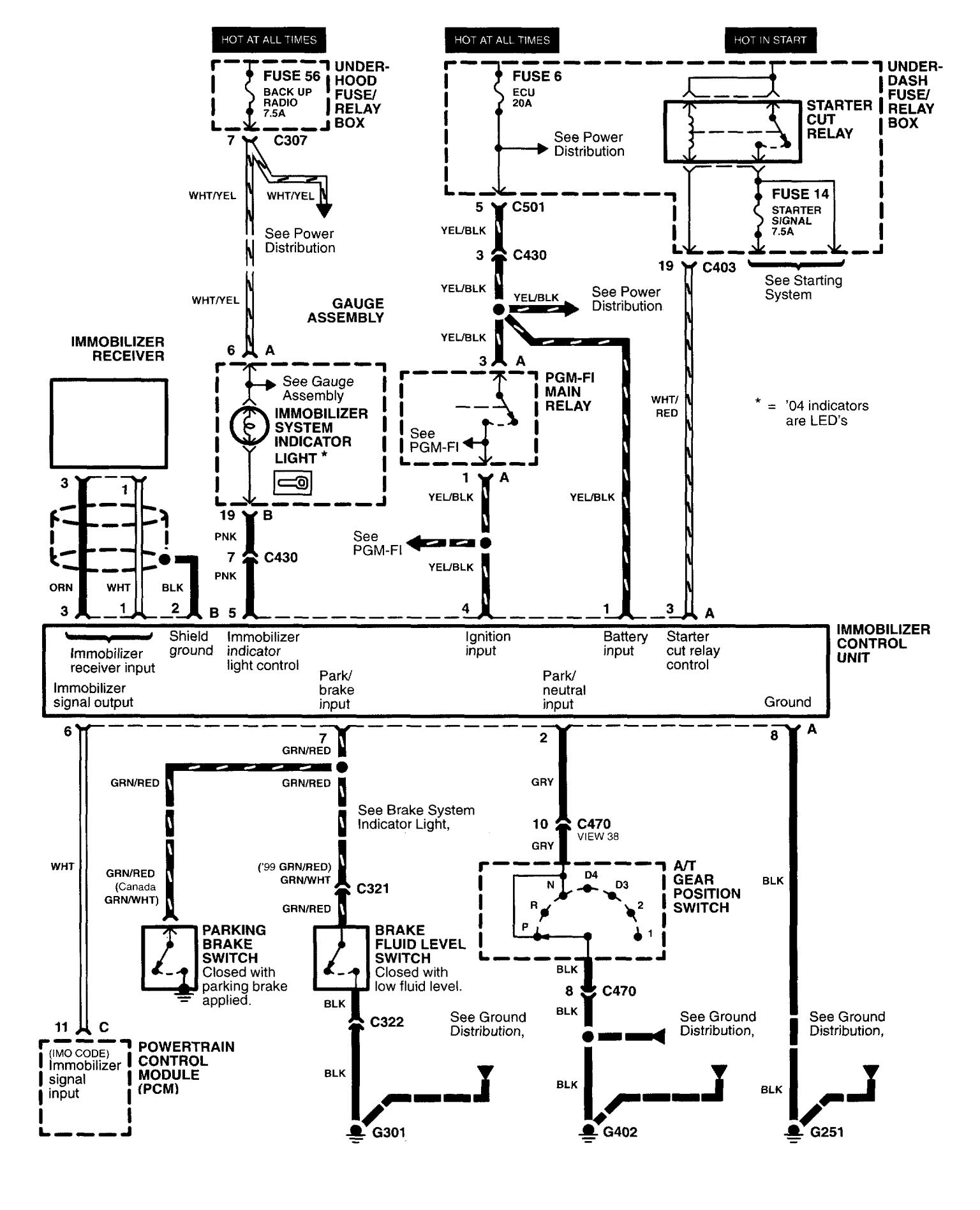
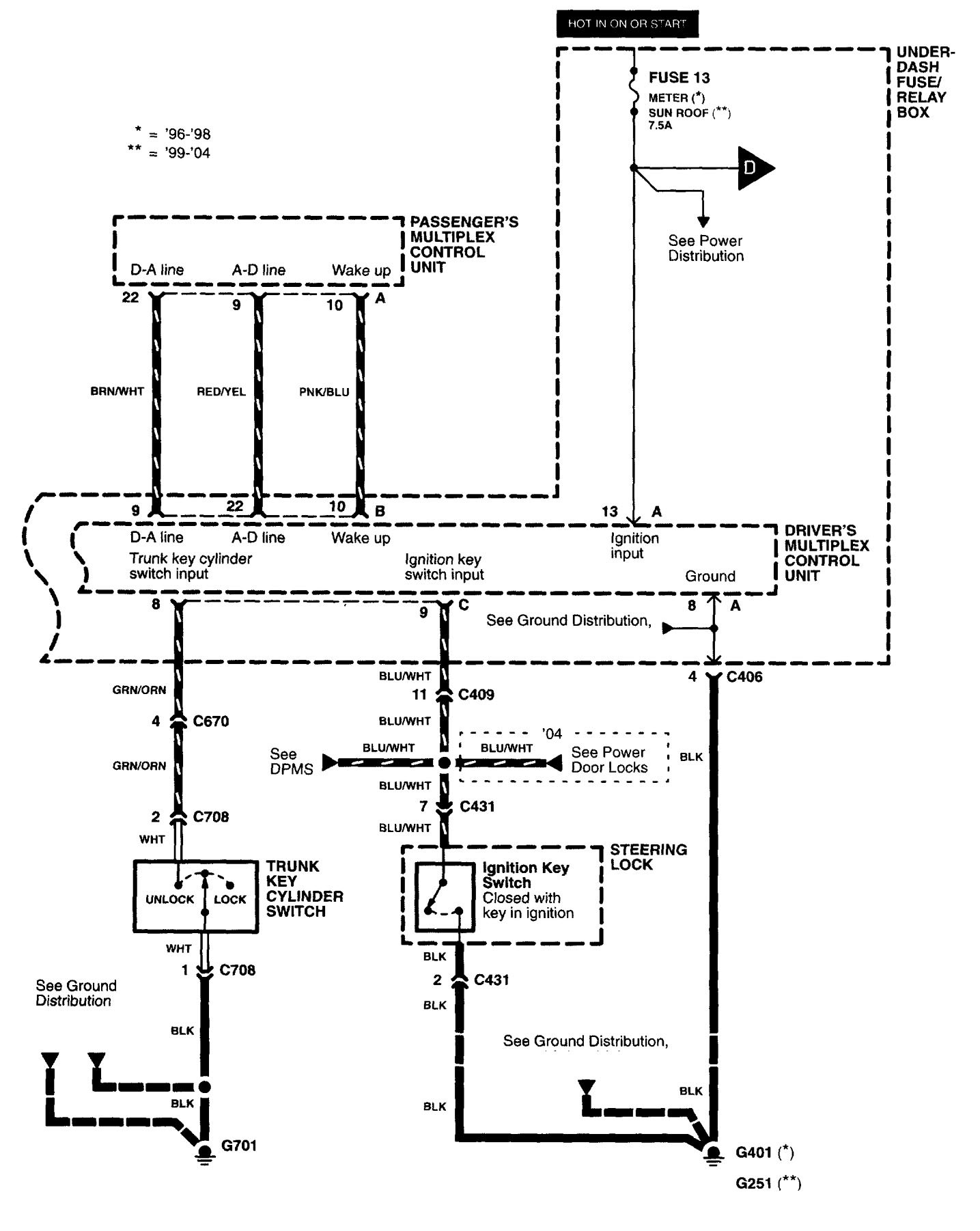
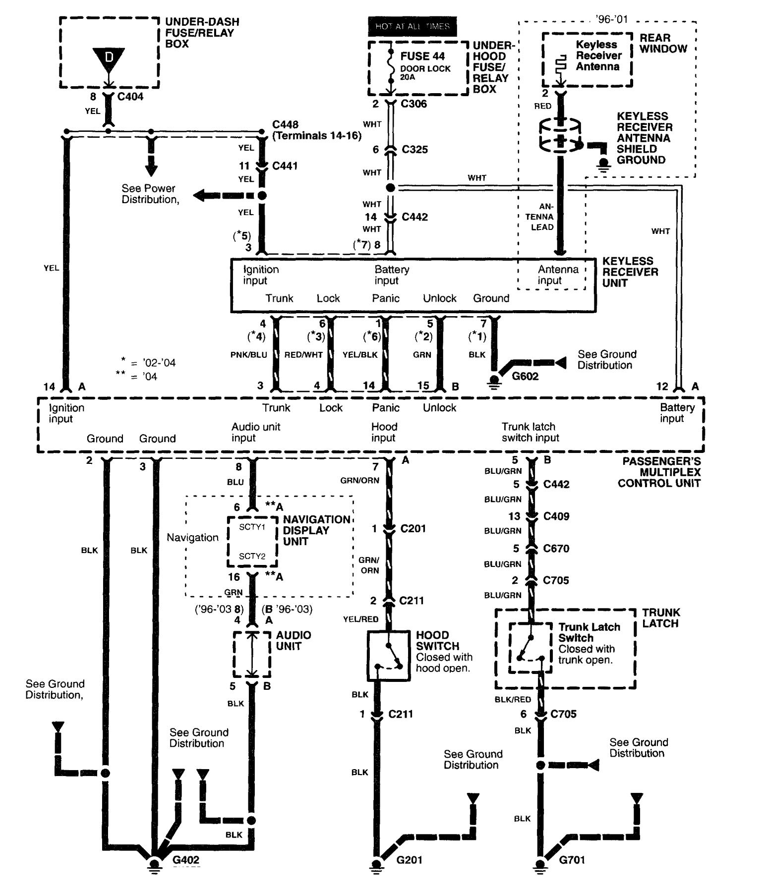
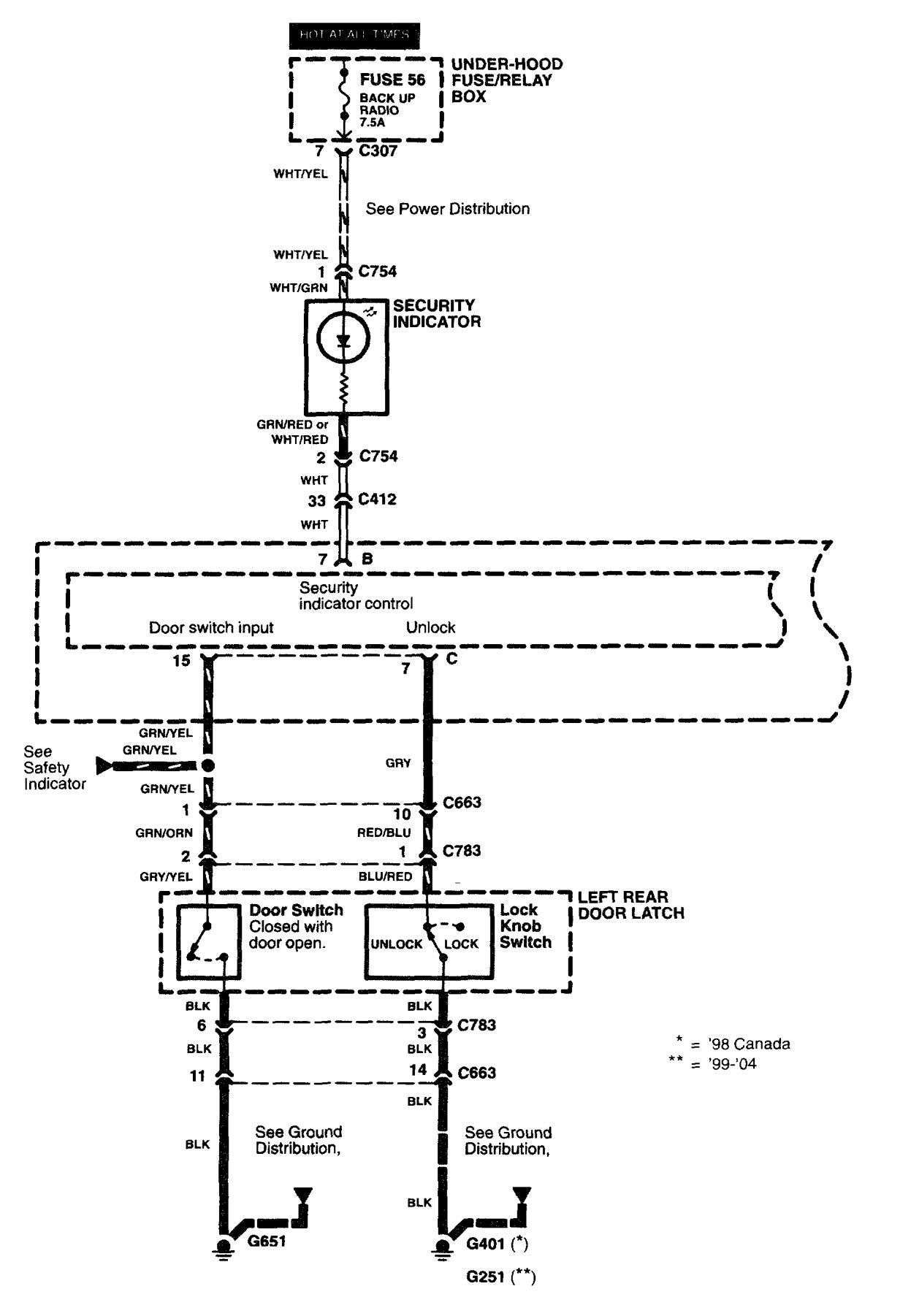
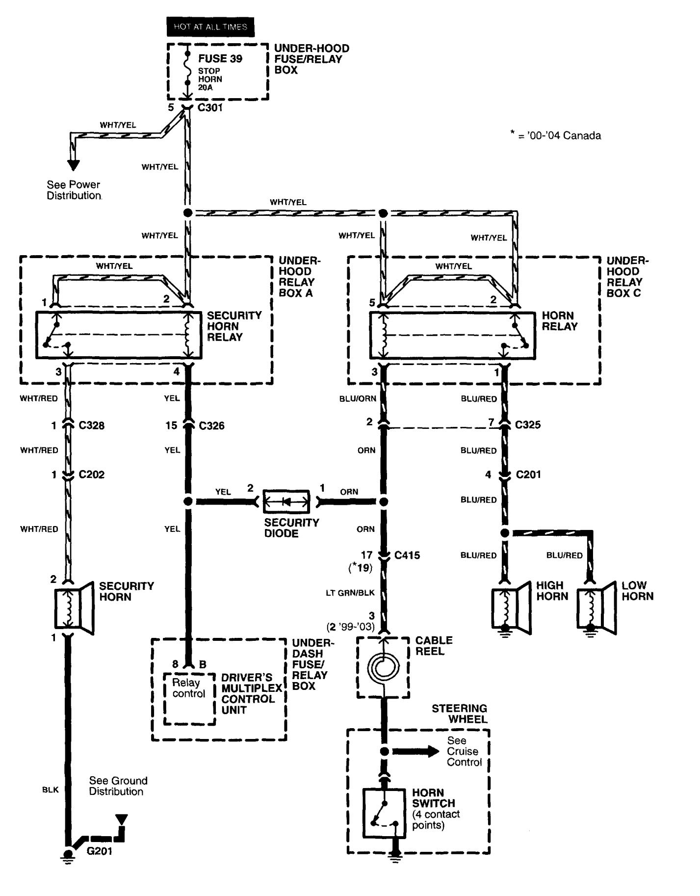
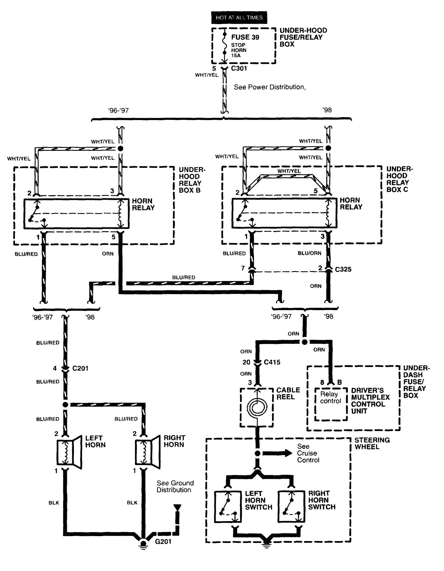
Acura RL (2003 – 2004) – wiring diagrams – security/anti-theft
Year of productions: 2003, 2004
Security/Anti-theft
Version 1

Version 2








WARNING: Terminal and harness assignments for individual connectors will vary depending on vehicle equipment level, model, and market.
