Acura RL (2003 – 2004) – wiring diagrams – seat belt warning
Year of production: 2003, 2004
Seat belt warning
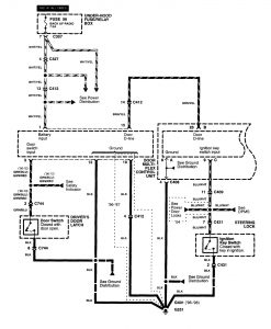
Version 1


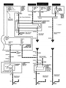
Version 2

WARNING: Terminal and harness assignments for individual connectors will vary depending on vehicle equipment level, model, and market.
