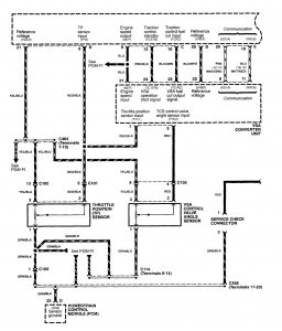
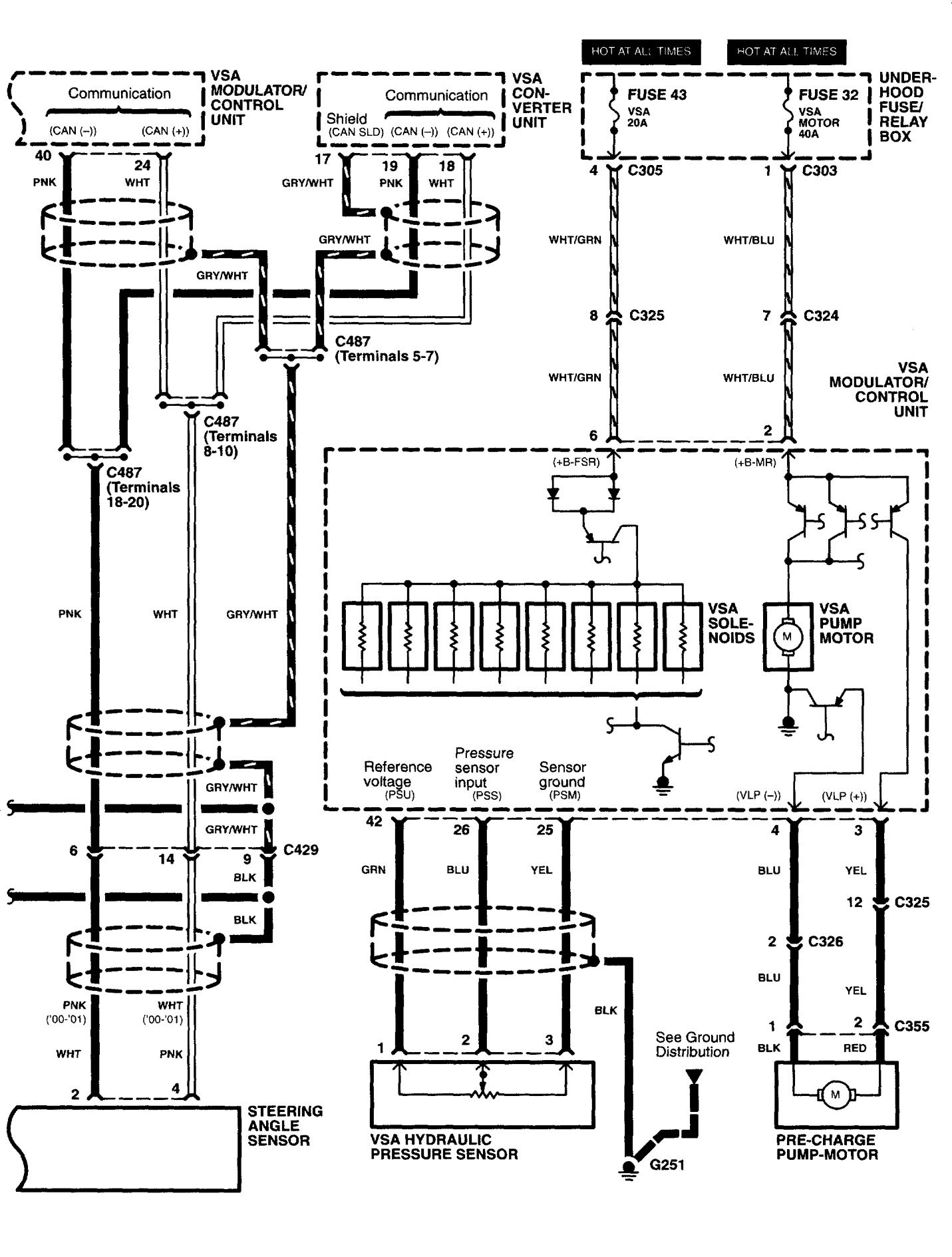
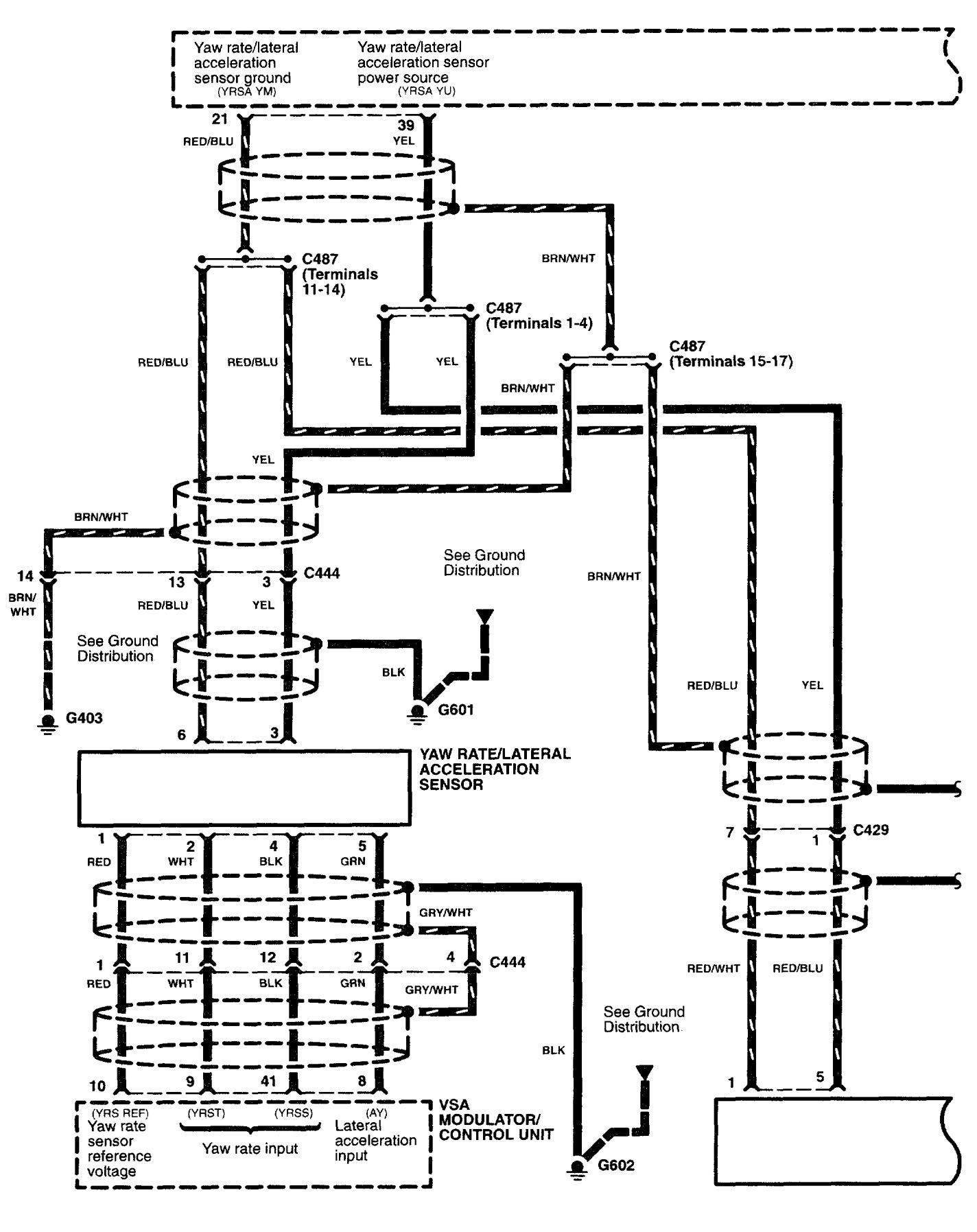
Acura RL (2003 – 2004) – wiring diagrams – brake controls
Year of productions: 2003, 2004
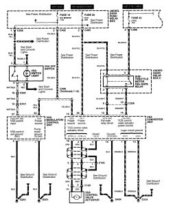
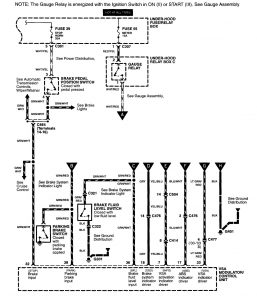
Brake control
Version 1






Version 2

WARNING: Terminal and harness assignments for individual connectors will vary depending on vehicle equipment level, model, and market.
