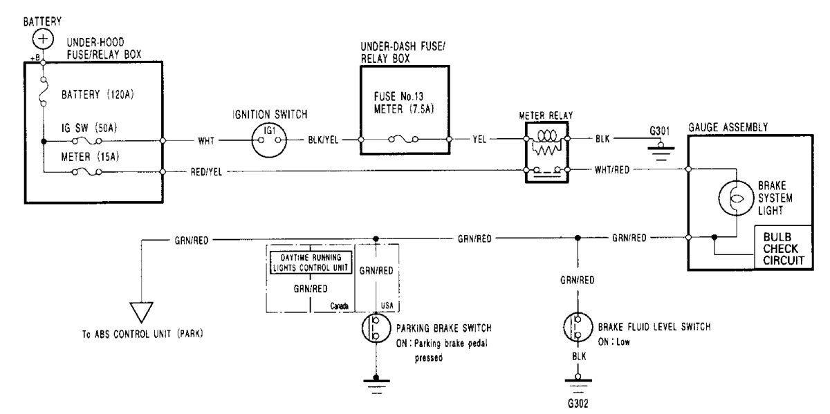
Acura RL (2000 -2002) – wiring diagrams – brake warning system
Year of productions: 2000, 2001, 2002
Brake warning system

WARNING: Terminal and harness assignments for individual connectors will vary depending on vehicle equipment level, model, and market.
