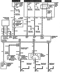
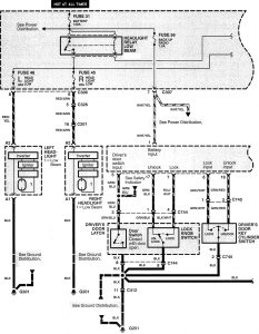
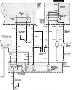
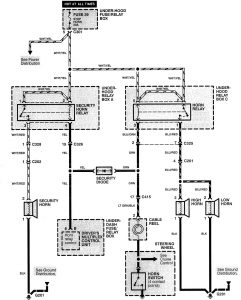
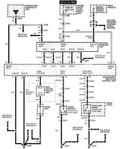
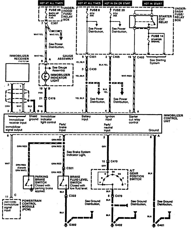
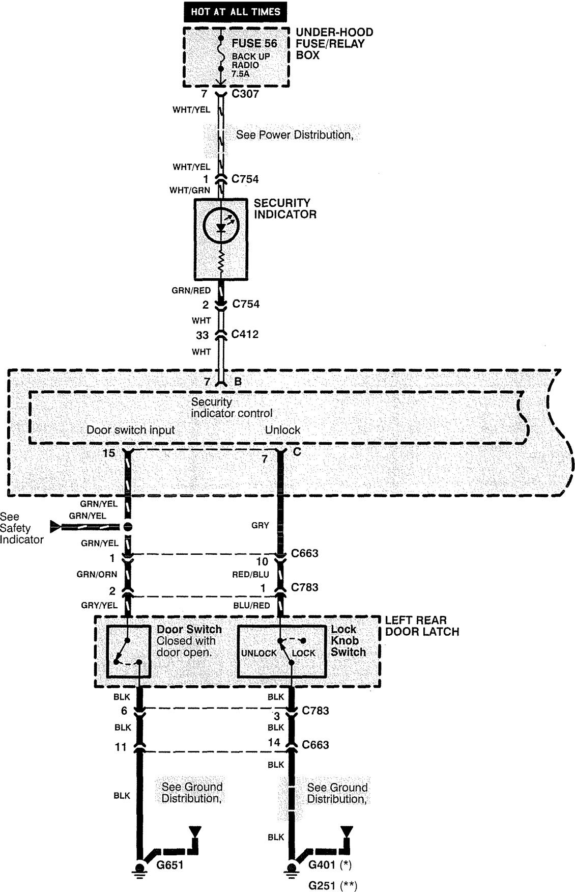
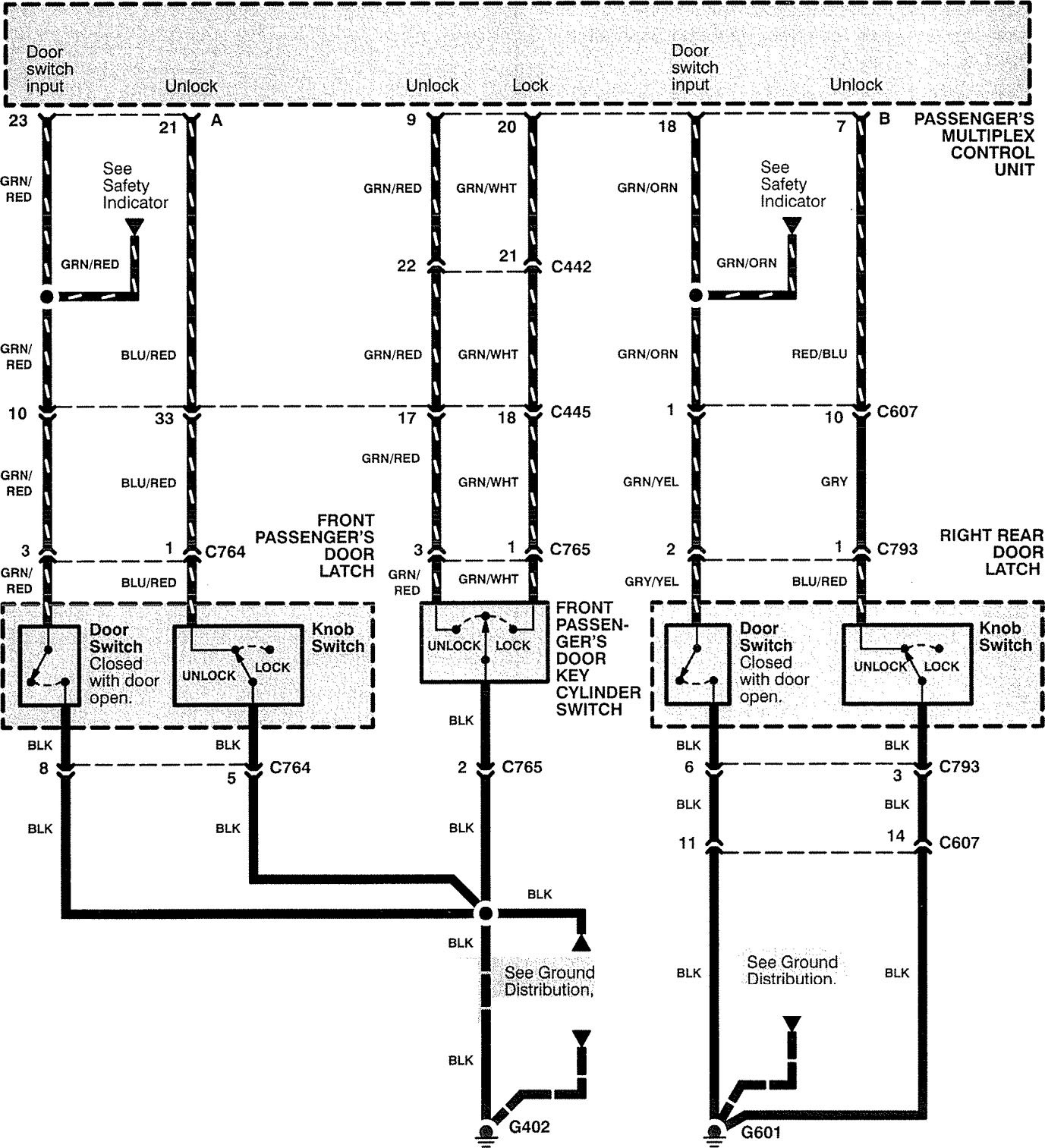
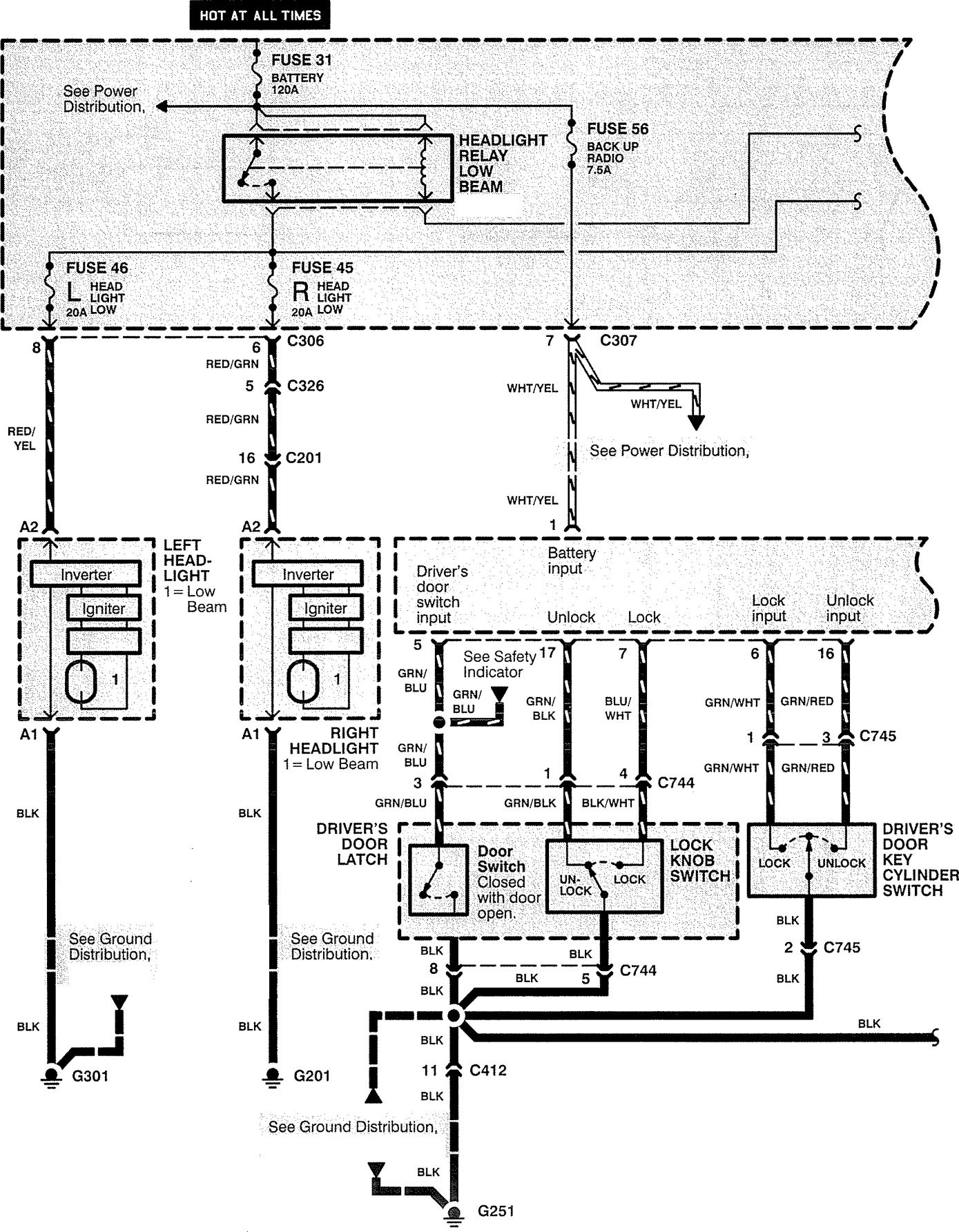
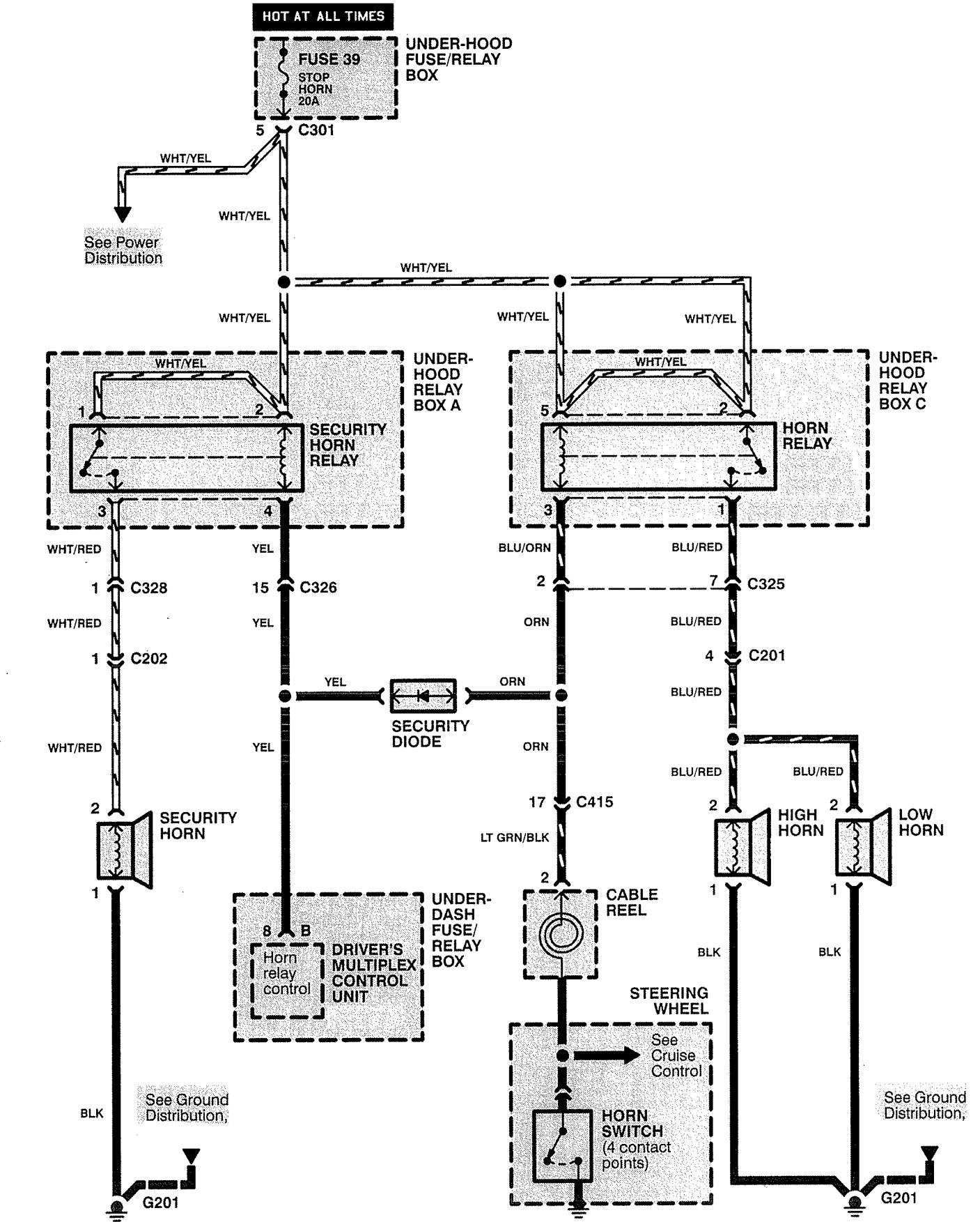
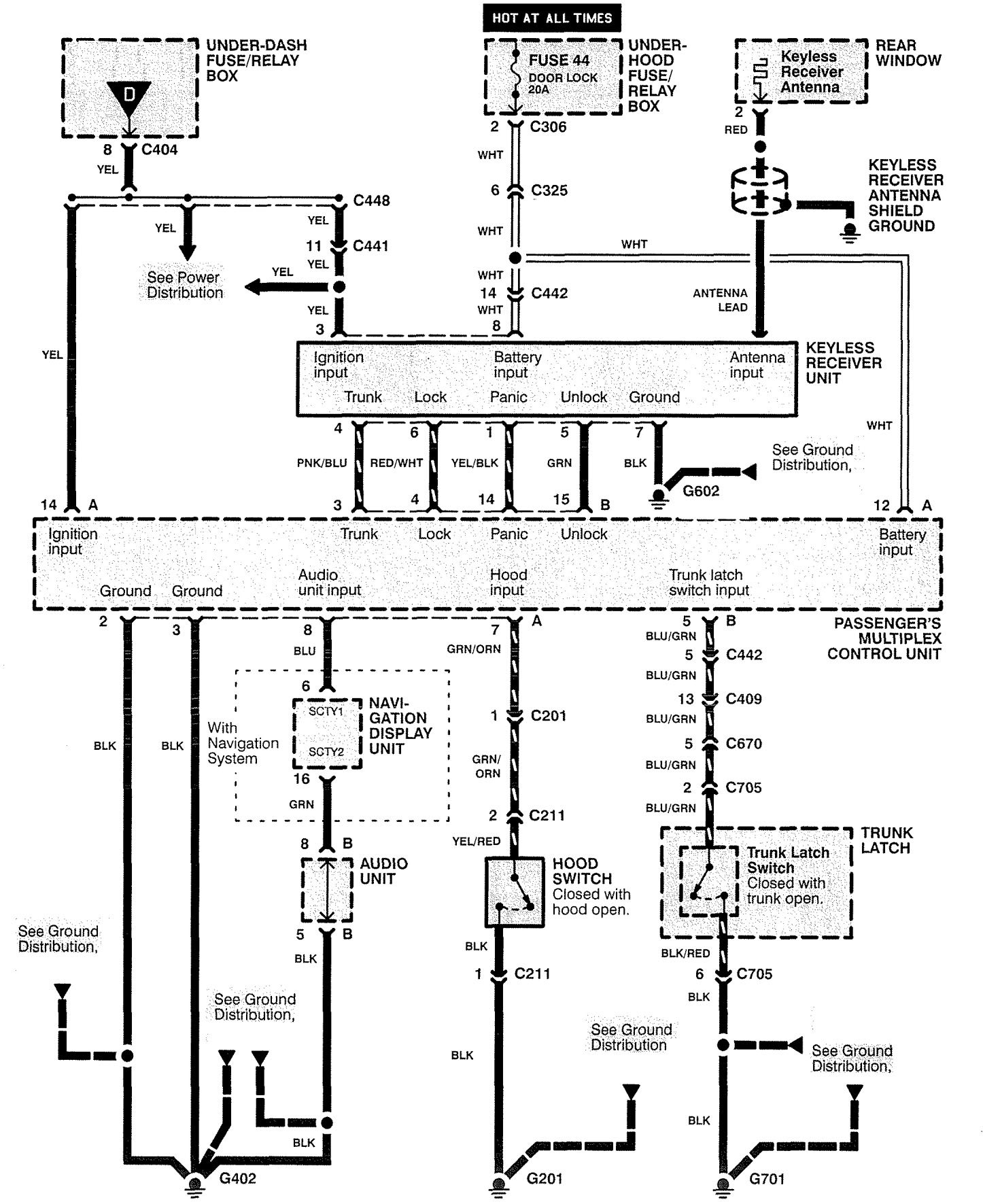
Acura RL (1999) – wiring diagrams – security/anti-theft
Year of productions: 1999
Security/Anti-theft
Version 1

Version 2







WARNING: Terminal and harness assignments for individual connectors will vary depending on vehicle equipment level, model, and market.
