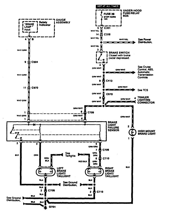
Acura RL (1996 – 1998) – wiring diagrams – stop lamp
Year of productions: 1996, 1997, 1998
Stop lamp

WARNING: Terminal and harness assignments for individual connectors will vary depending on vehicle equipment level, model, and market.
Copyright © 2025 | MH Magazine WordPress Theme by MH Themes