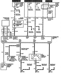
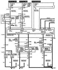
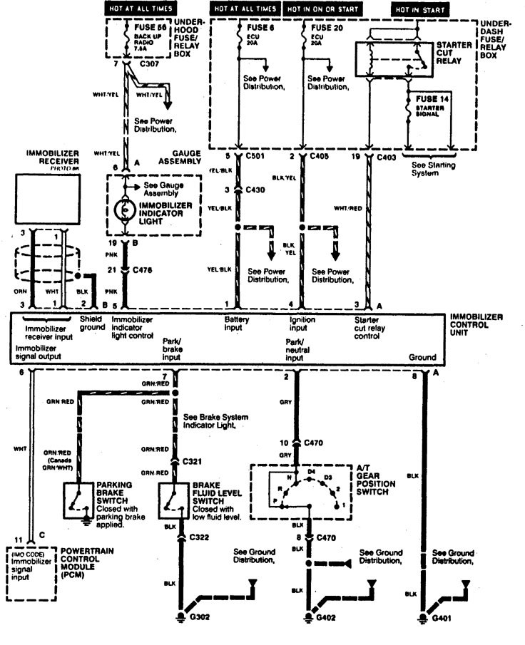
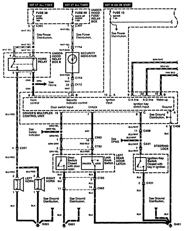
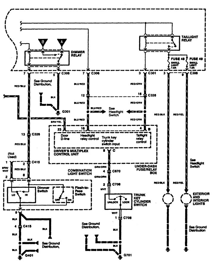
Acura RL (1996 – 1998) – wiring diagrams – security/anti-theft
Year of productions: 1996, 1997, 1998
Security/Anti-theft
Version 1

Version 2





WARNING: Terminal and harness assignments for individual connectors will vary depending on vehicle equipment level, model, and market.
