Acura RL (1996 – 1999) – wiring diagrams – body control
Year of productions: 1996, 1997, 1998, 1999
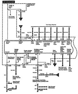
Body control





WARNING: Terminal and harness assignments for individual connectors will vary depending on vehicle equipment level, model, and market.
Year of productions: 1996, 1997, 1998, 1999





WARNING: Terminal and harness assignments for individual connectors will vary depending on vehicle equipment level, model, and market.
Copyright © 2025 | MH Magazine WordPress Theme by MH Themes