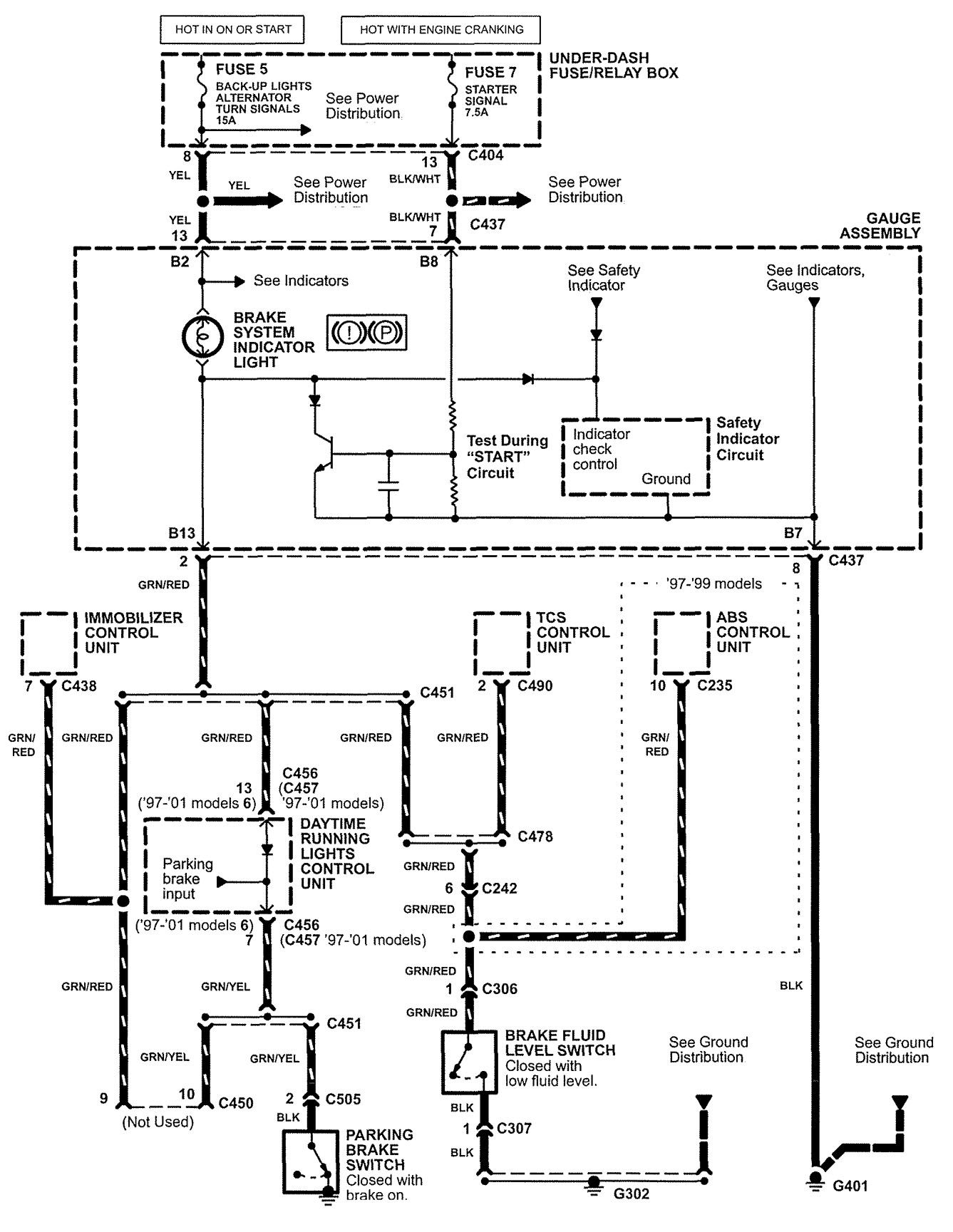
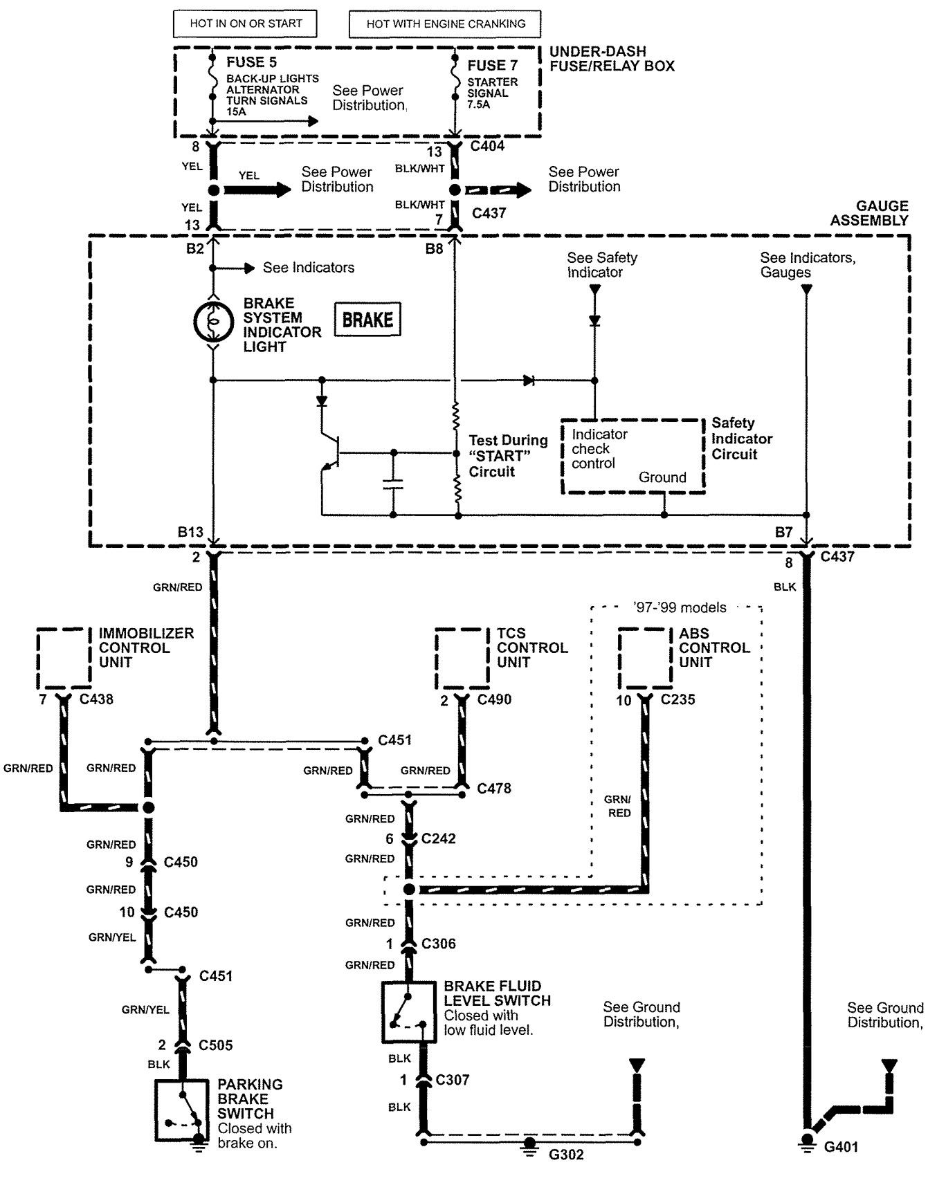
Acura NSX (2005) – wiring diagrams – brake warning system
Year of productions: 2005
Brake warning system
Version 1

Version 2

WARNING: Terminal and harness assignments for individual connectors will vary depending on vehicle equipment level, model, and market.
