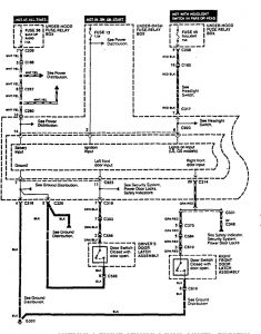
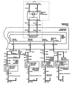
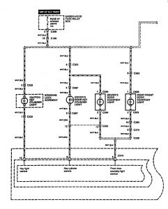
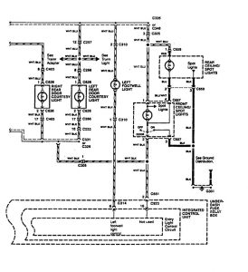
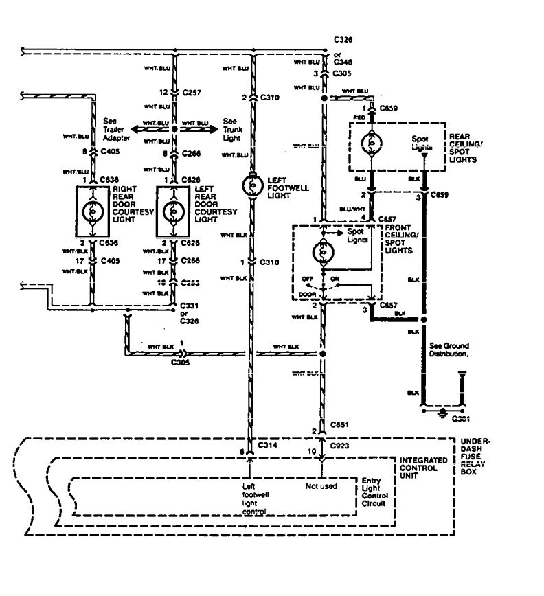
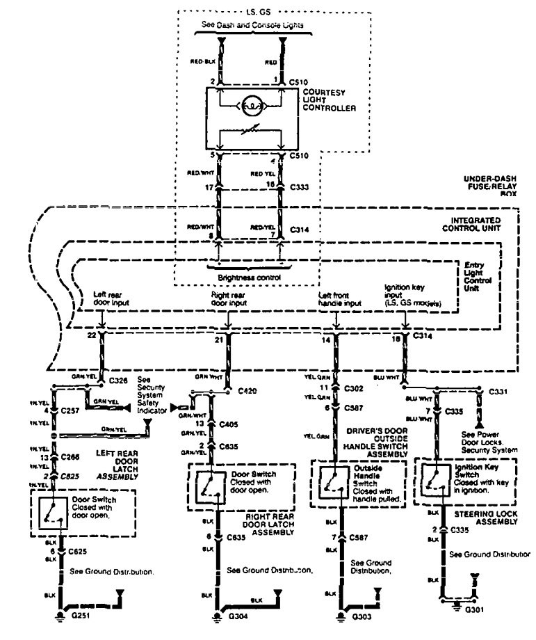
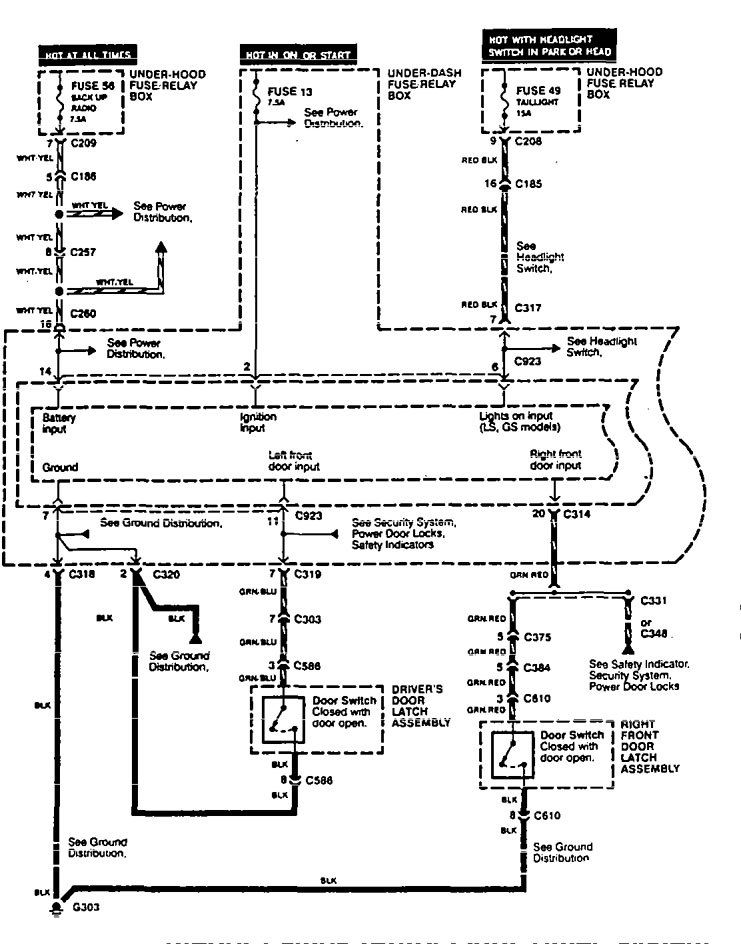
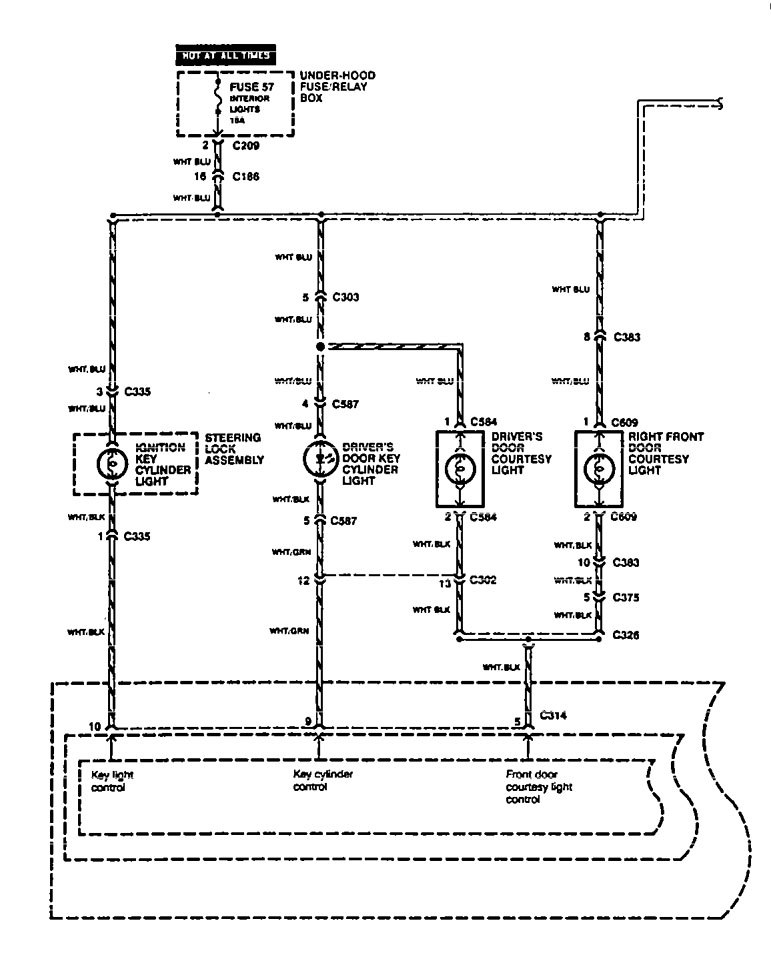
Acura Legend (1995) – wiring system – time delay system
Year of productions: 1995
Sun roof
Version 1


Version 2


Version 3


WARNING: Terminal and harness assignments for individual connectors will vary depending on vehicle equipment level, model, and market.
