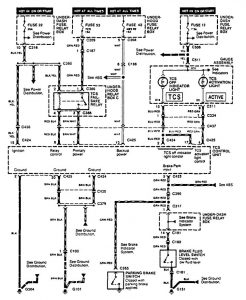
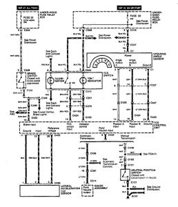
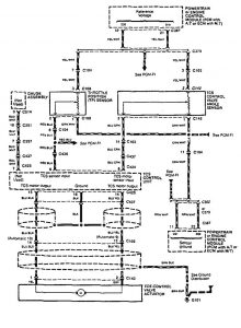
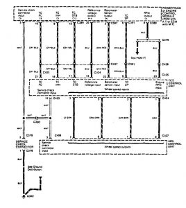
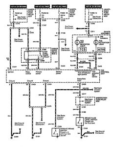
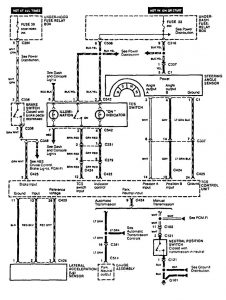
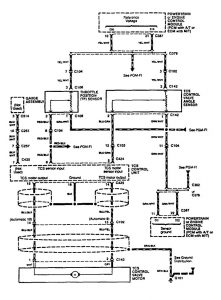
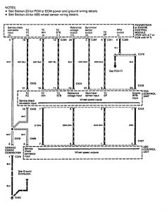
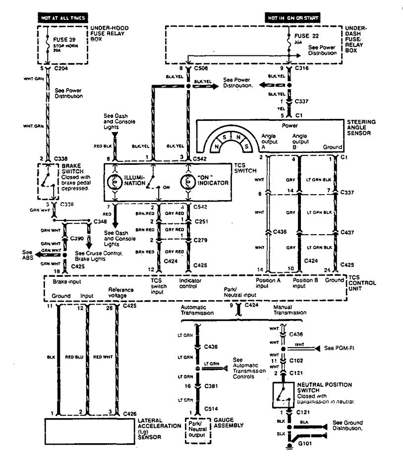
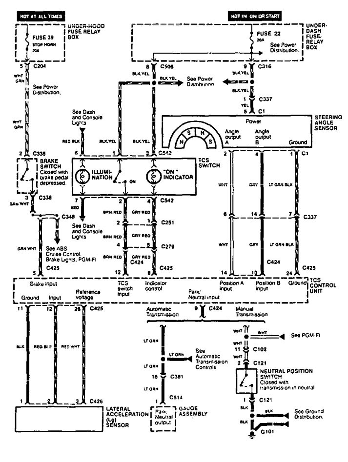
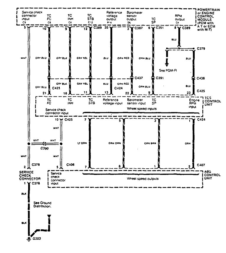
Acura Legend (1995) – wiring diagram – traction control
Year of productions: 1995
Traction control
Version 1




Version 2




WARNING: Terminal and harness assignments for individual connectors will vary depending on vehicle equipment level, model, and market.
