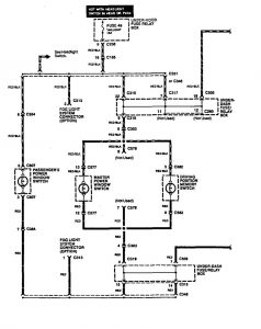
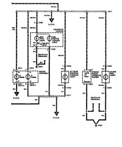
Acura Legend (1994) – wiring diagram – glove compartment lamp
Year of productions: 1994
Glove compartment lamp
Version 1




Version 2




WARNING: Terminal and harness assignments for individual connectors will vary depending on vehicle equipment level, model, and market.
