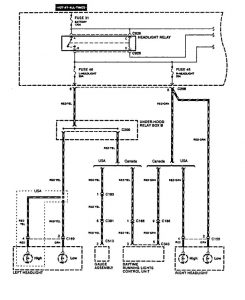
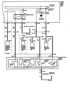
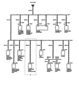
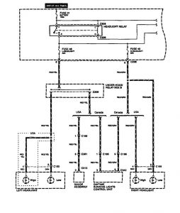
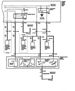
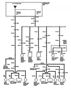
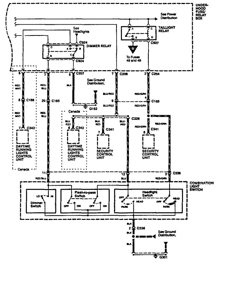
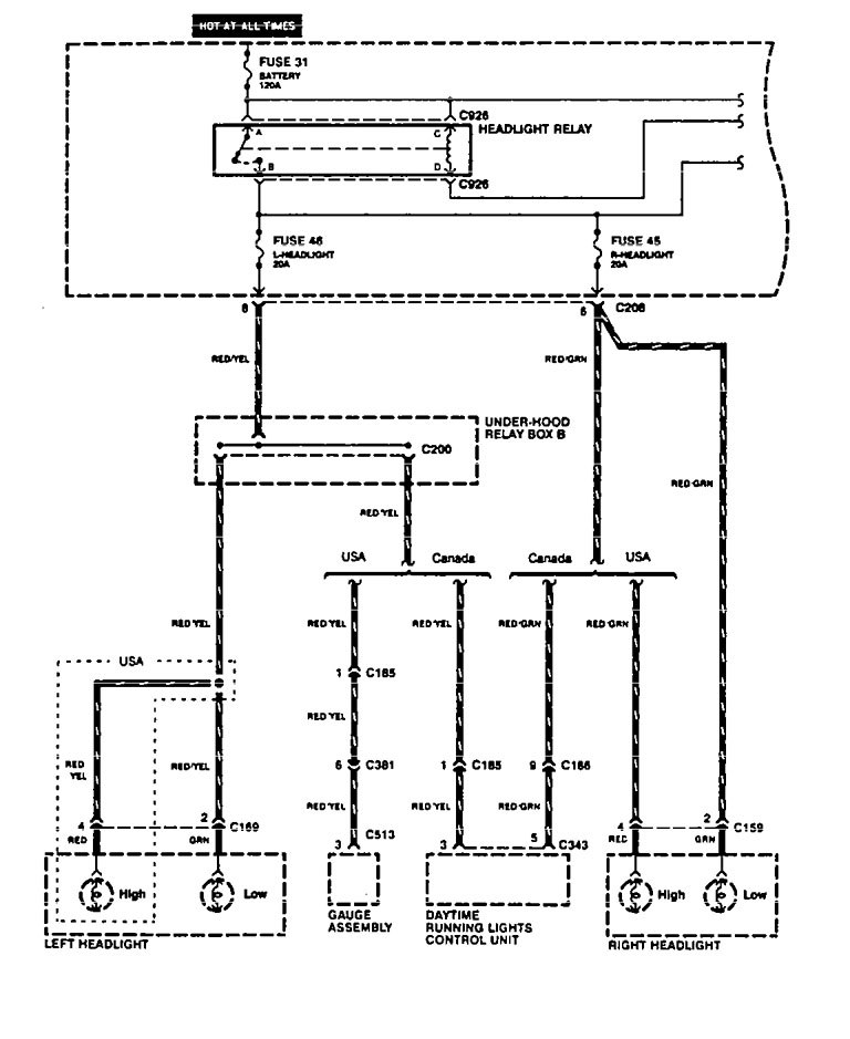
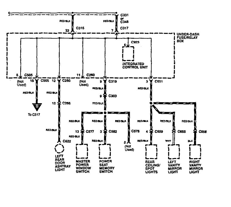
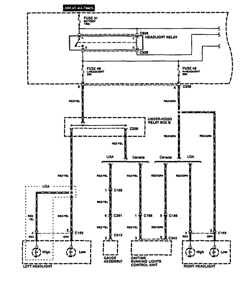
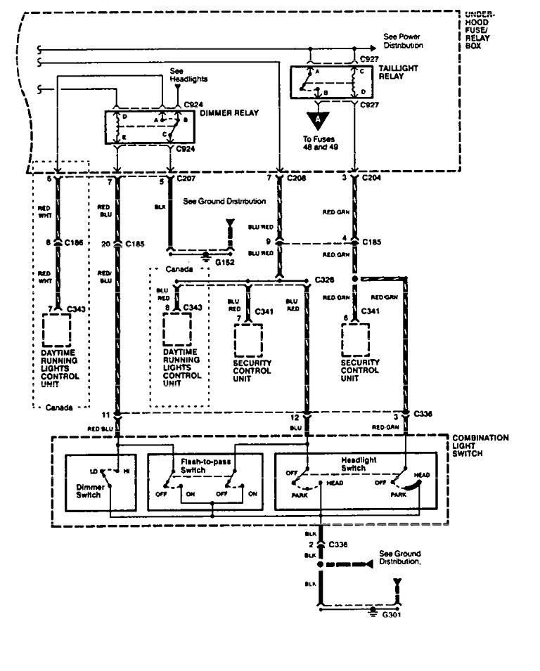
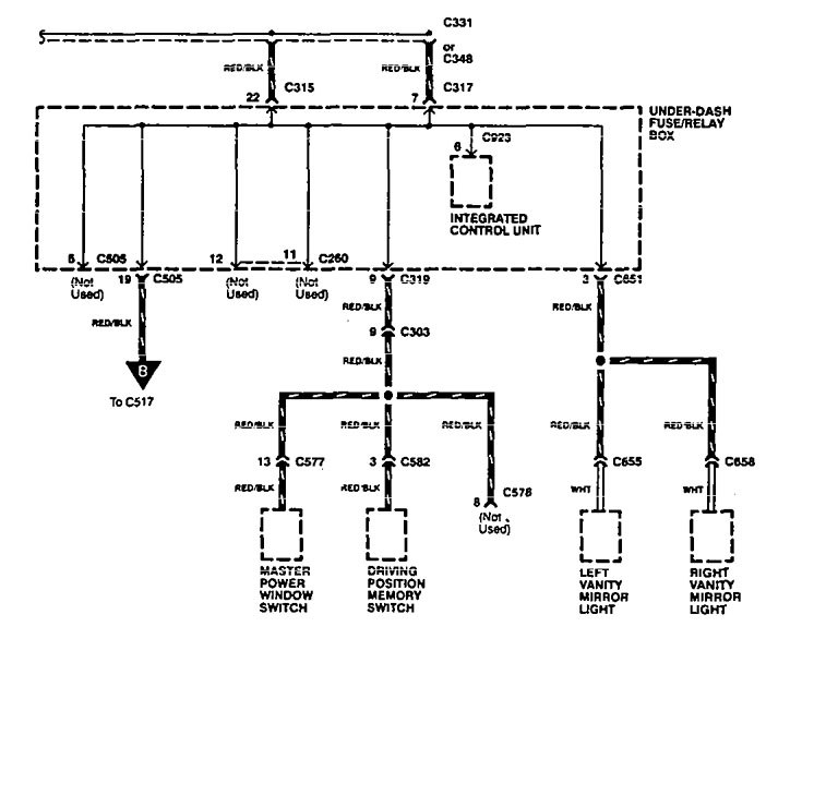
Acura Legend (1994 – 1995) – wiring diagram – headlamp switch
Year of productions: 1994, 1995
Headlamp switch
Version 1





Version 2





WARNING: Terminal and harness assignments for individual connectors will vary depending on vehicle equipment level, model, and market.
